解讀新標準下光伏陣列保護熔斷器的選擇
發布時間:2012-05-22 來源:好利來
中心議題:
- 過電流保護的的必要性
- 過電流保護熔斷體和熔斷器支持件的選擇
- 過電流保護熔斷體額定電流的選擇和安裝位置要求
《光伏發電機組裝置和安全要求》正式標準預計在2012年下半年或2013年發布,本文對IEC62548標準中涉及的過流保護部分進行歸納,從過流保護熔斷體和熔斷器支持件、過電流保護熔斷體額定電流等方麵解讀光伏陣列保護熔斷器的選擇。
隨著太陽能光伏發電的裝機容量的不斷攀升,光伏陣列的保護不斷得到重視。據了解,IEC62548 Ed.1 .0《光伏(PV)發電機組裝置和安全要求》(《Installation and safety requirements for photovoltaic PV) generators》)的CDV(委員投票稿)在2011年9月16日已投票通過,其CCDV(Draft Circulated as Committee Draft with Vote)也計劃在今年7月份IEC中央辦公室發布,也就是說,關鍵的技術層麵內容已確定,正式標準估計在2012年下半年或2013年將會發布。另外,光伏熔斷器標準IEC 60269-6 Ed.1的(de)再(zai)次(ci)修(xiu)改(gai)也(ye)在(zai)進(jin)行(xing)中(zhong)。新(xin)標(biao)準(zhun)的(de)誕(dan)生(sheng)和(he)已(yi)有(you)標(biao)準(zhun)的(de)修(xiu)改(gai),都(dou)體(ti)現(xian)了(le)最(zui)新(xin)的(de)技(ji)術(shu)要(yao)求(qiu),體(ti)現(xian)了(le)先(xian)進(jin)性(xing),很(hen)值(zhi)得(de)工(gong)程(cheng)技(ji)術(shu)人(ren)員(yuan)研(yan)究(jiu)重(zhong)視(shi),保(bao)證(zheng)選(xuan)型(xing)設(she)計(ji)更(geng)合(he)理(li)和(he)可(ke)靠(kao)。
IEC62548覆蓋了功率50W以上、開路電壓30V以上的所有光伏發電機組。對IEC62548標準中涉及的過電流保護部分歸納如下:
1.過電流保護的的必要性:光伏陣列中發生在光伏板、guangfulianjiexianghuoguangfubanjiexianbufendeduanlu,henaxiefashengzaiguangfuzhenliejiexiandejiediguzhang,doukenengchanshengguodianliu。guangfuxitongzhongdeguzhangdianliubunengduankaiqizhongdeguodianliubaohuqijiandeguangfuzhenlie,jiangyoukenengchanshengdianhu;對於光伏板和相關的設備製造商要求提供過電流保護的,要按其要求提供保護;對於製造商沒有規定過電流保護的則要依照IEC62548標準中要求設置過電流保護。
光伏熔斷器標準IEC 60269-6中(zhong)則(ze)還(hai)提(ti)出(chu),光(guang)伏(fu)逆(ni)變(bian)器(qi)故(gu)障(zhang)產(chan)生(sheng)的(de)回(hui)擊(ji)電(dian)流(liu),在(zai)光(guang)伏(fu)熔(rong)斷(duan)器(qi)的(de)額(e)定(ding)分(fen)斷(duan)能(neng)力(li)範(fan)圍(wei)內(nei)的(de),光(guang)伏(fu)熔(rong)斷(duan)器(qi)也(ye)能(neng)提(ti)供(gong)保(bao)護(hu),避(bi)免(mian)對(dui)陣(zhen)列(lie)電(dian)纜(lan)和(he)光(guang)伏(fu)板(ban)的(de)損(sun)害(hai)。
2.過電流保護熔斷體和熔斷器支持件的選擇:由於溫度越低光伏板的開路電壓越大,考慮到該特點,光伏陣列、光伏子陣列、guangfuchuanheguangfubandezuidadianya,yinggenjuanzhuangdidianyuqidezuidiqiwenanguangfubanzhizaoshangdeshuominglaixiuzheng,duiyuguangfubanzhizaoshangmeiyoutigongxiuzhengfangfade,yingyizhaobiaozhunyaoqiuxiuzhengquedingguangfuzhenliedezuidadianya。IEC62548標準中規定的修正係數如下表。
單晶矽和多晶矽光伏板最大電壓修正係數

應用於光伏陣列保護的熔斷體應符合以下要求:
- a.額定電壓大於等於根據安裝地點預期最低氣溫按光伏板製造商的說明或者上表來修正得出的最大電壓;
- b.直流熔斷體;
- c.額定分斷能力不低於來自光伏陣列、和其他連接的電源如電池、發電機和電網的故障電流,如存在的話;
- d.符合IEC60269-6標準並適合PV過電流和短路保護的型號。
應用於光伏陣列保護的熔斷體支持件應符合以下要求:
- a.額定電壓大於等於根據安裝地點預期最低氣溫按光伏板製造商的說明或者上表來修正得出的最大電壓;
- b.額定電流大於等於對應熔斷體的額定電流;
- c.保護等級適合安裝地點且不低於IP 2X。
3. 過電流保護熔斷體額定電流的選擇和安裝位置要求等
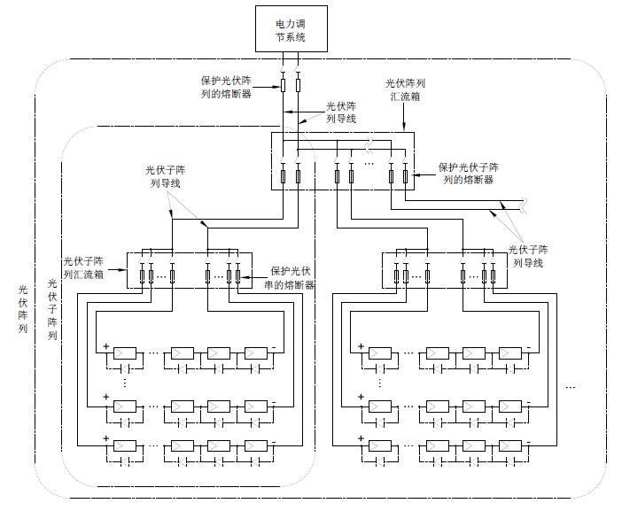
對於光伏串的保護,熔斷器應安裝在光伏串導線lianjiedaoguangfuzizhenliedaoxiandeweizhi,ruzizhenliehuiliuxiangdengguangfuhuiliuxiangweizhi,qiezhengfujiweizhidouyaoanzhuang,ruxialieguangfuxitongjiantusuoshi。rongduantideedingdianliuyingzai1.4-2.4ISC—MOD的範圍內,ISC—MODshizhiguangfubanhuoguangfuchuanzaibiaozhunceshitiaojianxiadeduanludianliu,shiguangfubanzhizaoshangguidingzaichanpinmingpaishangdeguigezhi。zaiciyaozhuyideshi,duiyuyixieguangfuban,zaiqigongzuodeqianjizhouhuoqianjigeyue,qiISC—MOD比名義值要高些。
對dui於yu光guang伏fu子zi陣zhen列lie的de保bao護hu,熔rong斷duan器qi應ying安an裝zhuang在zai光guang伏fu子zi陣zhen列lie導dao線xian連lian接jie到dao光guang伏fu陣zhen列lie導dao線xian的de位wei置zhi,如ru光guang伏fu陣zhen列lie彙hui流liu箱xiang等deng光guang伏fu連lian接jie箱xiang位wei置zhi,且qie正zheng負fu極ji位wei置zhi都dou要yao安an裝zhuang,如ru下xia列lie光guang伏fu係xi統tong簡jian圖tu所suo示shi。熔rong斷duan體ti的de額e定ding電dian流liu應ying在zai1.25-2.4ISC S—ARRAY的範圍內,ISC S—ARRAY是指光伏子陣列在標準測試條件下的短路電流,其等於光伏串短路電流ISC—MOD的n倍,n是子陣列中並列的光伏串數。
下頁內容:過電流保護熔斷體額定電流的選擇和安裝位置要求
[page]
對dui於yu整zheng個ge光guang伏fu陣zhen列lie的de保bao護hu,熔rong斷duan器qi應ying安an裝zhuang在zai光guang伏fu陣zhen列lie導dao線xian和he應ying用yong電dian路lu導dao線xian連lian接jie位wei置zhi,一yi般ban安an裝zhuang在zai電dian池chi和he電dian池chi組zu與yu充chong電dian控kong製zhi器qi之zhi間jian,並bing盡jin可ke能neng靠kao近jin電dian池chi位wei置zhi安an裝zhuang,如ru下xia列lie光guang伏fu係xi統tong簡jian圖tu所suo示shi,是shi用yong於yu保bao護hu係xi統tong和he導dao線xian,防fang止zhi其qi他ta地di點dian光guang伏fu陣zhen列lie或huo其qi他ta連lian接jie的de電dian源yuan,如ru電dian池chi或huo電dian池chi組zu等deng故gu障zhang電dian流liu的de流liu入ru,如ru果guo熔rong斷duan體ti的de額e定ding值zhi很hen靠kao近jin下xia限xian選xuan定ding,則ze對dui光guang伏fu陣zhen列lie導dao線xian和he充chong電dian控kong製zhi器qi都dou提ti供gong了le保bao護hu,這zhe時shi、光伏陣列和充電充電控製器之間的光伏陣列導線不需要再為之設置保護,同樣,正負極位置都要安裝。該位置熔斷體的額定電流應在1.25-2.4ISC ARRAY的範圍內,ISC ARRAY是指光伏陣列在標準測試條件下的短路電流,其等於光伏串短路電流ISC—MOD的N倍,N是陣列中並列的光伏串總數。對於額
定電流很大的,可能沒有對應的熔斷器規格,則通常采用過電流保護繼電器等其他過電流保護器件。

光伏係統簡圖
鑒於相關的IEC62548標準內容已經基本確定、IEC60269-6標準本身也需要完善,現在IEC對2010年出版的IEC60269-6 光伏係統保護用熔斷器標準作了再次修改。修訂稿(CD)已經發出給各成員國,最主要的變化包括兩點,其一是修改額定電流為32A以下(含32A)的熔斷體的約定熔斷電流和約定不熔斷電流,原來要求熔斷體通過1.45倍額定電流時應在1個小時內熔斷,且通過1.13倍額定電流時不應在1個小時內熔斷,修改後,要求通過1.35倍額定電流時應在1個小時內熔斷,且通過1.05倍額定電流時不應在1個小時內熔斷。修改後,對於額定電流32A以內的光伏熔斷體,IEC規格和UL規格幾乎完全相同了。另一點是在其附錄B B【光伏熔斷體保護光伏組件串和光伏方陣應用指南】中,增加了熔斷體額定電流值選擇指導,其內容即為上述歸納出的IEC62548標準中關於過電流保護額定電流的選擇方法等。
標準的變化反映出了兩個需要重視的問題,其一,太陽能光伏發電係統光伏板的發電量設計一般不會超出11A, 通常應用於光伏發電係統彙流箱的熔斷器的額定電流規格不會超出20A,應用最多的是在8-15Afanweinei,suoyidoushuyuqiyuedingrongduandianliuheyuedingburongduandianliucanshuyaotiaozhengdexiliefanwei。yejiushishuo,duiyuhuiliuxiangzhongbaohuguangfuchuanderongduanqiyaoqiuzaigengxiaodeguzhangdianliutiaojianxiajiunengduankai,yuanlaiyaoqiudangguzhangdianliudaxiaoweirongduantideedingdianliuzhide1.45倍時,熔斷體應在1個小時內斷開,現在IEC則希望要求故障電流為其額定電流值的1.35倍時熔斷體就在1個小時內斷開,這樣對光伏板的保護將更為有效,當然也對熔斷體就提出了更高的要求。所以、從保護有效性和可靠性考慮,彙流箱中的熔斷器應優先選擇那些在電流為額定電流值的1.35倍時就能在1個小時內熔斷的斷熔斷體,現在這些要求更高並被UL等第三方安規機構確證的產品有如BUSSMANN的PV-xA10 、HOLLYLAND的HC10PV係列等。
要yao實shi現xian更geng安an全quan可ke靠kao的de保bao護hu,除chu優you先xian選xuan擇ze約yue定ding熔rong斷duan電dian流liu更geng低di的de熔rong斷duan器qi外wai,對dui熔rong斷duan體ti額e定ding值zhi的de大da小xiao選xuan擇ze則ze是shi另ling一yi個ge要yao重zhong視shi的de問wen題ti,對dui於yu應ying用yong於yu光guang伏fu串chuan保bao護hu的de熔rong斷duan器qi,UL標準NFPA 70TM National Electrical Code第690條“太陽能光伏係統”中提出該熔斷體的額定電流應選擇大於等於1.56Isc,Isc為光伏串最低溫度時的最大短路電流,在此、其熔斷體規格是UL標準的光伏熔斷體。對於IEC規格的光伏熔斷體,此前IEC沒有具有具體規定的相關標準,本文作者曾提出了對於IEC光伏熔斷體的額定電流按照1.42 Isc選擇,並發表刊登在《太陽能》2011.09期的“光伏陣列保護用熔斷器的選擇分析”一文中。現在IEC62548標準中提出了光伏陣列過電流保護的安全要求、並作出了詳細的規定,這樣、對於IEC規格的光伏熔斷器的應用就有了一個明確的指導規範,這將極大地利於廣大從事光伏係統的設計工程師設計借鑒,保證選型設計更合理、可靠。
- 噪聲中提取真值!瑞盟科技推出MSA2240電流檢測芯片賦能多元高端測量場景
- 10MHz高頻運行!氮矽科技發布集成驅動GaN芯片,助力電源能效再攀新高
- 失真度僅0.002%!力芯微推出超低內阻、超低失真4PST模擬開關
- 一“芯”雙電!聖邦微電子發布雙輸出電源芯片,簡化AFE與音頻設計
- 一機適配萬端:金升陽推出1200W可編程電源,賦能高端裝備製造
- 芯科科技Tech Talks與藍牙亞洲大會聯動,線上線下賦能物聯網創新
- 冬季續航縮水怎麼辦?揭秘熱管理係統背後的芯片力量
- 從HDMI 2.1到UFS 5.0:SmartDV以領先IP矩陣夯實邊緣計算基石
- 小空間也能實現低噪供電!精密測量雙極性電源選型指南,覆蓋小功率到大電流全場景
- 直擊藍牙亞洲大會 2026:Nordic 九大核心場景演繹“萬物互聯”新體驗
- 車規與基於V2X的車輛協同主動避撞技術展望
- 數字隔離助力新能源汽車安全隔離的新挑戰
- 汽車模塊拋負載的解決方案
- 車用連接器的安全創新應用
- Melexis Actuators Business Unit
- Position / Current Sensors - Triaxis Hall




