電路天天讀:CAN總線與以太網的嵌入式網關電路的設計與實現
發布時間:2015-01-19 責任編輯:echolady
【導讀】本文從以太網與工業現場總線的互聯出發,主要介紹了CAN總線與以太網嵌入式網關電路的設計與實現,本文對比了CAN 和以太網相連的嵌入式網關設計的兩種方法,並從硬件結構和軟件結構兩方麵進行了闡述。
目前,對於CAN 和以太網相連的嵌入式網關設計主要有兩種方法:一種是低檔MCU 加接口芯片的設計方法,另一種是高檔MCU 加EOS(實時多任務操作係統)再加接口芯片的設計方法。因CAN 隻采用了ISO/OSI 參考模型的一、二層,協議相對簡單,比較適合用於低成本、速率要求不高的離散控製係統。從合理的成本和有效利用處理能力這兩方麵考慮,該設計采用低檔MCU 加接口芯片的方法,其硬件框圖見圖。

圖1
根據要求,該係統選擇了性能價格比較高的AT89C55單片機。它是麵向測控對象和嵌入式應用的,所以它的體係結構以及CPU、指令係統、外圍單元電路都是按照這種要求專門設計的。它內部帶高達20 KB 的FLASH程序存儲器,AT89C55完全兼容8051 指令集,片上FLASH方便了使用者進行在線編程,工作速率最高可達33 MHz,256 B 的內部RAM,32 個可編程的I/O口,3 個16 位的定時/計數器,8 個中斷源,支持低功耗的空閑工作模式。
以太網接口選用的是RTL8019AS 芯片,它是一種高度集成的以太網控製器,能實現以太網媒介訪問層(MAC)和物理層(PHY)的全部功能。RTL8019AS 內部有兩個RAM 區域:一是16 KB,地址為0x4000~0x7fff,要接收和發送數據包必須通過DMA 讀寫RTL8019AS 內部的16 KB 的RAM,它實際上是雙端口RAM,即有兩條總線與其連接,一條總線用於RTL8019AS讀/寫或寫/讀該RAM,即本地DMA;另一條總線用於單片機讀或寫該RAM,即遠程DMA;二是32 個字節,地址為0x0000~0x001F,用於存儲以太網物理地址。主控芯片和以太網接口芯片的硬件接口原理圖見圖2。值得注意的是由於以太網的包最大可以超過1 500 個字節,AT89C55的片內RAM 隻有256 個字節,因此無法存儲這麼大的包,所以這裏擴展了一個32 KB 的外部RAM,這樣同時也能提高單片機的數據傳輸速度。

圖2 以太網接口電路原理圖
CAN 接口模塊
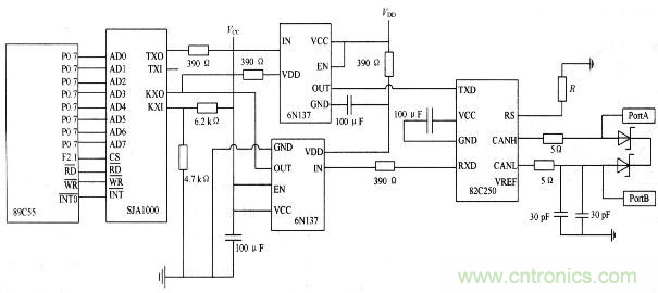
組成CAN 係統的主要器件是CAN 控製器和收發器。該設計中,CAN 接口模塊選用SJA1000 芯片和PCA82C250芯片。SJA1000 是一個獨立的CAN 控製器,它是Philips 公司另一個CAN 控製器PCA82C200 的替代產品,且增加了一種新的工作模式(Peli CAN),這種模式支持CAN 2.0B 協議。SJA1000主要完成CAN 的通信協議,實現報文的裝配和拆分、接收信息的過濾和校驗等。PCA82C250是CAN 控製器與物理總線之間的接口,主要用於增強係統的驅動能力。采用收發器的係統中,節點數至少可以達到110 個,同時還具有降低射頻幹擾(RFI)和很強的抗電磁幹擾(EMI)能力。
特別注意:
(1)晶振電路的問題。89C55 和SJA1000都應該有各自獨立的晶振電路,不能夠用SJA1000的時鍾輸出信號CLKOUT 來驅動單片機。
(2) 複位引腳的問題。雖然SJA1000的複位是低電平,但不能通過一個非門直接連接單片機的複位引腳。一般對解決複位引腳問題有兩種方式:第一種是使用單片機的I/O 引腳控製SJA 的複位引腳,其好處是單片機可以完全控製SJA的複位過程;第二種是采用適當的複位芯片,為了降低成本,該設計采取的是第一種方法。
(3)RX1 引腳的電位必須維持在約0.5 VCC 上,否則將不能形成CAN 協議所要求的邏輯電平。
(4)一定要注意電纜的終端阻抗匹配,它直接影響CAN 總線是否能正常工作和網絡性能。CAN 接口模塊的硬件電路圖見圖3,在PCA82C250的RS 腳上接有一個斜率電阻R,可根據總線通信速度適當調整電阻的大小。

圖3 CAN 接口模塊的硬件電路圖
特別推薦
- 噪聲中提取真值!瑞盟科技推出MSA2240電流檢測芯片賦能多元高端測量場景
- 10MHz高頻運行!氮矽科技發布集成驅動GaN芯片,助力電源能效再攀新高
- 失真度僅0.002%!力芯微推出超低內阻、超低失真4PST模擬開關
- 一“芯”雙電!聖邦微電子發布雙輸出電源芯片,簡化AFE與音頻設計
- 一機適配萬端:金升陽推出1200W可編程電源,賦能高端裝備製造
技術文章更多>>
- 築基AI4S:摩爾線程全功能GPU加速中國生命科學自主生態
- 一秒檢測,成本降至萬分之一,光引科技把幾十萬的台式光譜儀“搬”到了手腕上
- AI服務器電源機櫃Power Rack HVDC MW級測試方案
- 突破工藝邊界,奎芯科技LPDDR5X IP矽驗證通過,速率達9600Mbps
- 通過直接、準確、自動測量超低範圍的氯殘留來推動反滲透膜保護
技術白皮書下載更多>>
- 車規與基於V2X的車輛協同主動避撞技術展望
- 數字隔離助力新能源汽車安全隔離的新挑戰
- 汽車模塊拋負載的解決方案
- 車用連接器的安全創新應用
- Melexis Actuators Business Unit
- Position / Current Sensors - Triaxis Hall
熱門搜索
微波功率管
微波開關
微波連接器
微波器件
微波三極管
微波振蕩器
微電機
微調電容
微動開關
微蜂窩
位置傳感器
溫度保險絲
溫度傳感器
溫控開關
溫控可控矽
聞泰
穩壓電源
穩壓二極管
穩壓管
無焊端子
無線充電
無線監控
無源濾波器
五金工具
物聯網
顯示模塊
顯微鏡結構
線圈
線繞電位器
線繞電阻



