孰優孰劣,分析極端條件下的六種電流測量方法
發布時間:2016-06-13 責任編輯:susan
【導讀】電流檢測被用來執行兩個基本的電路功能。首先,是測量“多大”電流在電路中流動,第二個功能是當電流“過大”或(huo)出(chu)現(xian)故(gu)障(zhang)時(shi),做(zuo)出(chu)判(pan)斷(duan)。如(ru)果(guo)電(dian)流(liu)超(chao)過(guo)了(le)安(an)全(quan)限(xian)值(zhi),滿(man)足(zu)軟(ruan)件(jian)或(huo)硬(ying)件(jian)互(hu)鎖(suo)條(tiao)件(jian),就(jiu)會(hui)發(fa)出(chu)一(yi)個(ge)信(xin)號(hao),把(ba)設(she)備(bei)關(guan)掉(diao)。因(yin)此(ci)有(you)必(bi)要(yao)選(xuan)擇(ze)一(yi)種(zhong)能(neng)承(cheng)受(shou)故(gu)障(zhang)過(guo)程(cheng)中(zhong)極(ji)端(duan)條(tiao)件(jian)的(de)魯(lu)棒(bang)性(xing)設(she)計(ji)的(de)技(ji)術(shu)。
電流檢測被用來執行兩個基本的電路功能。首先,是測量“多大”電流在電路中流動,這個信息可以用於DC/DC電源中的電源管理,來判定基本的外圍負載,來實現節能。第二個功能是當電流“過大”或(huo)出(chu)現(xian)故(gu)障(zhang)時(shi),做(zuo)出(chu)判(pan)斷(duan)。如(ru)果(guo)電(dian)流(liu)超(chao)過(guo)了(le)安(an)全(quan)限(xian)值(zhi),滿(man)足(zu)軟(ruan)件(jian)或(huo)硬(ying)件(jian)互(hu)鎖(suo)條(tiao)件(jian),就(jiu)會(hui)發(fa)出(chu)一(yi)個(ge)信(xin)號(hao),把(ba)設(she)備(bei)關(guan)掉(diao),比(bi)如(ru)電(dian)機(ji)堵(du)轉(zhuan)或(huo)電(dian)池(chi)中(zhong)發(fa)生(sheng)短(duan)路(lu)的(de)情(qing)況(kuang)。因(yin)此(ci)有(you)必(bi)要(yao)選(xuan)擇(ze)一(yi)種(zhong)能(neng)承(cheng)受(shou)故(gu)障(zhang)過(guo)程(cheng)中(zhong)極(ji)端(duan)條(tiao)件(jian)的(de)魯(lu)棒(bang)性(xing)設(she)計(ji)的(de)技(ji)術(shu)。采(cai)用(yong)適(shi)當(dang)的(de)元(yuan)器(qi)件(jian)來(lai)執(zhi)行(xing)測(ce)量(liang)功(gong)能(neng),不(bu)但(dan)能(neng)獲(huo)得(de)準(zhun)確(que)的(de)電(dian)壓(ya)信(xin)號(hao),還(hai)能(neng)防(fang)止(zhi)損(sun)壞(huai)印(yin)製(zhi)電(dian)路(lu)板(ban)。
測量方法
有各種不同的測量方法能產生提示“多大”或“過大”的信號,如下:
電阻式(直接):檢流電阻
磁(間接):電流互感器、羅氏線圈、霍爾效應器件
晶體管(直接):RDS(ON)、比率式
每種方法都有其優點,是有效的或可接受的電流測量方法,但也各有利弊,這一點對應用的可靠性至關重要。這些測量方法可分為兩類:zhijiede,huojianjiede。zhijiefangfadeyisishizhijieliandaobeicedianluli,celiangyuanjianhuishoudaoxiandianyadeyingxiang,jianjiefangfadeceliangyuanjianyuxiandianyashigelide,zaichanpindeanquanxingyouyaoqiushiyoubiyaocaiyongjianjiefangfa。
電阻式
檢流電阻
用yong電dian阻zu測ce量liang電dian流liu是shi一yi種zhong直zhi接jie方fang法fa,優you點dian是shi簡jian單dan,線xian性xing度du好hao。檢jian流liu電dian阻zu與yu被bei測ce電dian流liu放fang在zai一yi個ge電dian路lu裏li,流liu經jing電dian阻zu的de電dian流liu會hui使shi一yi小xiao部bu分fen電dian能neng轉zhuan化hua為wei熱re。這zhe個ge能neng量liang轉zhuan換huan過guo程cheng產chan生sheng了le電dian壓ya信xin號hao。除chu了le簡jian單dan易yi用yong和he線xian性xing度du好hao的de特te點dian,檢jian流liu電dian阻zu的de性xing價jia比bi也ye很hen好hao,溫wen度du係xi數shu(TCR)穩定,可以達到100 ppm/℃以下或0.01%/℃,不會受潛在的雪崩倍增或熱失控的影響。還有,低阻(小於1mΩ)的金屬合金檢流電阻的抗浪湧能力非常好,在出現短路和過流情況時,能實現可靠的保護。
磁
電流互感器
電流互感器(圖1)有三個突出優點:與yu線xian電dian壓ya隔ge離li,無wu損sun測ce量liang電dian流liu,大da信xin號hao電dian壓ya能neng很hen好hao地di抵di禦yu噪zao聲sheng。這zhe種zhong間jian接jie測ce量liang電dian流liu的de方fang法fa要yao求qiu用yong到dao變bian化hua的de電dian流liu,例li如ru交jiao流liu電dian,瞬shun變bian電dian流liu或huo開kai關guan式shi直zhi流liu電dian,來lai產chan生sheng一yi個ge磁ci耦ou合he到dao次ci級ji繞rao組zu裏li的de變bian化hua磁ci場chang。次ci級ji測ce量liang電dian壓ya可ke以yi根gen據ju在zai初chu級ji和he次ci級ji繞rao組zu間jian的de匝za數shu比bi實shi現xian縮suo放fang。這zhe種zhong測ce量liang方fang法fa被bei認ren為wei是shi“無損的”,因為電路電流通過銅繞組時的電阻損耗非常小。但是,如圖2所示,由於負載電阻、芯損,以及初級和次級直流電阻的存在,互感器的損耗會導致失去一小部分能量。

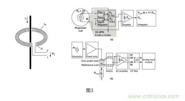
羅氏線圈
羅氏線圈(圖3)類lei似si於yu電dian流liu互hu感gan器qi,會hui在zai次ci級ji線xian圈quan內nei會hui感gan應ying產chan生sheng一yi個ge電dian壓ya,電dian壓ya大da小xiao與yu流liu經jing隔ge離li電dian感gan器qi的de電dian流liu程cheng正zheng比bi。特te殊shu之zhi處chu在zai於yu,羅luo氏shi線xian圈quan采cai用yong的de是shi氣qi芯xin設she計ji,這zhe一yi點dian與yu依yi賴lai層ceng壓ya鋼gang等deng高gao磁ci導dao率lv鐵tie芯xin和he次ci級ji繞rao組zu磁ci耦ou合he的de電dian流liu互hu感gan器qi完wan全quan不bu同tong。氣qi芯xin設she計ji的de電dian感gan較jiao小xiao,有you更geng快kuai的de信xin號hao響xiang應ying和he非fei常chang線xian性xing的de信xin號hao電dian壓ya。由you於yu采cai用yong了le這zhe種zhong設she計ji,羅luo氏shi線xian圈quan經jing常chang被bei用yong在zai像xiang手shou持chi電dian表biao這zhe樣yang的de已yi有you接jie線xian上shang,臨lin時shi性xing地di測ce量liang電dian流liu,可ke以yi認ren為wei是shi電dian流liu互hu感gan器qi的de低di成cheng本ben替ti代dai方fang案an。

霍爾效應
當一個帶電流的導體被放進磁場裏時(圖4),在垂直於磁場和電流流動方向上會產生電位差。這個電位與電流大小成正比。在沒有磁場和電流流過時,就沒有電位差。但如圖5所示,當有磁場和電流流過時,電荷與磁場相互作用,引起電流分布發生變化,這樣就產生了霍爾電壓。
霍huo爾er效xiao應ying元yuan件jian的de優you點dian是shi能neng測ce量liang大da電dian流liu,而er且qie功gong率lv耗hao散san小xiao。然ran而er,這zhe種zhong方fang法fa也ye有you不bu少shao缺que點dian,限xian製zhi其qi使shi用yong,例li如ru要yao對dui非fei線xian性xing的de溫wen度du漂piao移yi進jin行xing補bu償chang;帶寬有限;對小量程的電流進行測量時,要求使用大偏置電壓,這會引起誤差;易受外部磁場的影響;對ESD敏感;成本高。

晶體管
RDS(ON) -漏極到源極的導通電阻
由you於yu晶jing體ti管guan對dui電dian路lu設she計ji來lai說shuo是shi標biao準zhun的de控kong製zhi器qi件jian,不bu需xu要yao電dian阻zu或huo消xiao耗hao能neng量liang的de器qi件jian來lai提ti供gong控kong製zhi信xin號hao,因yin此ci晶jing體ti管guan被bei認ren為wei是shi沒mei有you能neng量liang損sun失shi的de過guo流liu探tan測ce方fang法fa。晶jing體ti管guan數shu據ju表biao給gei出chu了le漏lou極ji到dao源yuan極ji的de導dao通tong電dian阻zu(RDS(ON)),功率MOSFET的典型電阻一般在毫歐範圍內。這個電阻由幾部分組成,首先是連到半導體裸晶的引線(圖6),這部分電阻影響了很多溝道特性。基於這個資料,流經MOSFET的電流可以用公式 ILoad = VRDS(ON) / RDS(ON)計算得出。
由於界麵區域電阻的微小變化和TCR效應,RDS(ON)的每個組成部分都會造成測量誤差。通過測量溫度,及用由溫度引起的電阻預期變化來修正被測電壓,可以對TCR效應部分地加以補償。很多時候,MOSFET的TCR會高達4000ppm/℃,相當於溫度上升100℃,電阻的變化達到40%。通常來說,這種測量方法的信號精度大約為10%~20%。從應用對精度的要求來看,對於提供過壓保護來說,這個精度範圍是可以接受的。

比率式 - 電流檢測MOSFET
MOSFET由成千上萬個能降低導通電阻的並聯的晶體管元胞構成。檢流MOSFET使用一少部分並聯元胞,連到共柵極和漏極,但源極是分開的(圖7)。這樣就產生了第2個隔離的晶體管,即“檢測”晶體管。當晶體管導通時,流經檢測晶體管的電流與流經其他元胞的主電流成一定比例。
精度公差的範圍取決於具體的晶體管產品,低的達到5%,高的可以達到15%到20%。這種方法通常不適合一般要求測量精度達到1%的電流控製應用,但適合過流和短路保護。

congshangmiandezongjiebiaokeyikanchu,tancedianluzhongdianliudefangfayouhenduozhong,yaogenjuyingyongtedingdexuqiulaixuanzeheshidefangfa。meizhongfangfajunyouqiyoudianheduanban,zhexieyinsudouyaozaishejizhongjiayizaixikaoliang。
特別推薦
- 噪聲中提取真值!瑞盟科技推出MSA2240電流檢測芯片賦能多元高端測量場景
- 10MHz高頻運行!氮矽科技發布集成驅動GaN芯片,助力電源能效再攀新高
- 失真度僅0.002%!力芯微推出超低內阻、超低失真4PST模擬開關
- 一“芯”雙電!聖邦微電子發布雙輸出電源芯片,簡化AFE與音頻設計
- 一機適配萬端:金升陽推出1200W可編程電源,賦能高端裝備製造
技術文章更多>>
- 從機械執行到智能互動:移遠Q-Robotbox助力具身智能加速落地
- 品英Pickering將亮相2026航空電子國際論壇,展示航電與電池測試前沿方案
- 模擬芯片設計師的噩夢:晶體管差1毫伏就廢了,溫度升1度特性全飄
- 3A大電流僅需3x1.6mm?意法半導體DCP3603重新定義電源設計
- 芯科科技Tech Talks與藍牙亞洲大會聯動,線上線下賦能物聯網創新
技術白皮書下載更多>>
- 車規與基於V2X的車輛協同主動避撞技術展望
- 數字隔離助力新能源汽車安全隔離的新挑戰
- 汽車模塊拋負載的解決方案
- 車用連接器的安全創新應用
- Melexis Actuators Business Unit
- Position / Current Sensors - Triaxis Hall
熱門搜索
按鈕開關
白色家電
保護器件
保險絲管
北鬥定位
北高智
貝能科技
背板連接器
背光器件
編碼器型號
便攜產品
便攜醫療
變容二極管
變壓器
檳城電子
並網
撥動開關
玻璃釉電容
剝線機
薄膜電容
薄膜電阻
薄膜開關
捕魚器
步進電機
測力傳感器
測試測量
測試設備
拆解
場效應管
超霸科技



