達人解析:生活中常見的消防應急燈電路
發布時間:2014-12-09 責任編輯:echolady
【導讀】消xiao防fang應ying急ji燈deng可ke以yi說shuo是shi生sheng活huo中zhong常chang見jian的de設she備bei。消xiao防fang應ying急ji燈deng常chang備bei用yong在zai公gong共gong場chang所suo的de走zou廊lang或huo者zhe消xiao防fang通tong道dao內nei。市shi麵mian上shang消xiao防fang用yong品pin的de種zhong類lei繁fan多duo,功gong能neng基ji本ben相xiang同tong。本ben文wen就jiu來lai為wei大da家jia解jie析xi消xiao防fang應ying急ji燈deng的de電dian路lu原yuan理li。
電池用三節五號1800m A.h鎳氫電池,夏天不用陽光直接照射太陽板,在鞍明亮處即可充電。交流充電提供4. 3V充電電壓,約350mA充電電流。假如使用三節五號鎳鎘電池,限流電阻Ri應改為8~iori,以減小充電電流,避免損壞電池。消防應急燈被廣泛安裝於公共場所的走廊、消xiao防fang通tong道dao內nei,屬shu於yu消xiao防fang專zhuan用yong設she備bei。市shi場chang上shang眾zhong多duo的de消xiao防fang應ying急ji燈deng具ju都dou是shi由you消xiao防fang公gong安an都dou門men監jian製zhi的de產chan品pin,品pin種zhong繁fan多duo,但dan功gong能neng基ji本ben一yi樣yang。當dang市shi電dian停ting電dian時shi,梢shao防fang應ying急ji燈deng自zi動dong點dian亮liang,來lai電dian時shi自zi動dong熄xi滅mie。
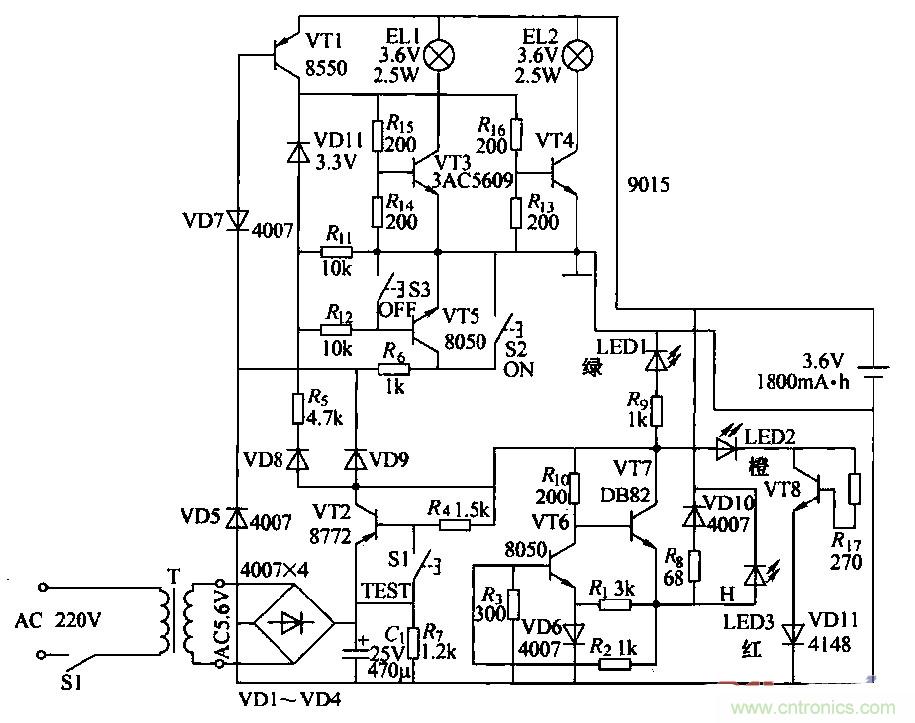
消防應急燈作為一種備用照明設備,在燈具內裝有停電時提供電源的蓄電池,在有市電供電的情況下給電池充電。由於長時間與220V交流電源並聯在一起工作,所以易出故障。出於屬於專用產品,大多數不提供電路原理圖。本圖是根據實物繪測的奇輝GF-066型全自動消防應急燈電路。

圖1
(2)工作原理
①燈光控製電路:由VT3、VT4、VT5、VT7和鍵S2、S3構成,在無市電時,按一下S2(開)鍵.VT5飽和導通,VT5的集電極電流通過Rt。使VT7維持導通;VD11反向擊穿工作在穩壓狀態。VT5的集電極電壓給VT3、VT4提供偏置,使其導通。點亮EL1、EL2。當按一下S3(關)鍵時,VT7截止,撤除了VT5導通條件,燈關閉。
當有市電供電時,外電原經VD9使VD7反向截止,VT5無法導通,鍵S2和S3都不能控製燈El,l、EL2的開和關。停電後二極管VD7負極電位變為零。使其瞬間正向導通,VT5飽和導通,構成點燈電路條件,EL1、EL2點亮。來電後VD7負極電位變高叉反向截止,VT5截止,燈滅(起到自動控製的作用).燈控製電路中:VD7、VT7通過風工作在臨界狀態。開關鍵S2、S3隻起到觸發作用。
②電訛充電電路:外電源經vr2、VT6、風、VD10對電池進行恒流充電,當有外電源供電時,充電流經RB、VDIO向電池充電,且使充電指示燈LED3點亮。
③電源電路:220V交流經變壓、整流濾波,由VT1集電極輸出4.6V直流電壓,主要提供給充電電路給電池充電,並經硒使LED1發光措示。
④試驗電路:當按住試驗按鍵Sl不放時,VT1截止,VD7負極電位變低而正偏導通,使VT5導通,滿足點燈條件,使LED1、LED2點亮。鬆開Sl鍵,燈隨即熄滅。試驗電路的作用是測試點燈電路是否正常。
⑤故障顯示電路:由VD13、VT8、R7和VD11組成故障指示電路,如果外電源電壓過高使VT8導通,LEDZ點亮.指示過電壓故障。
相關閱讀:
自帶記憶功能的自動應急燈電路詳解
可延長14min的太陽能LED驅動器電路設計
真金不怕火煉,高精度低噪聲濾波電路
特別推薦
- 噪聲中提取真值!瑞盟科技推出MSA2240電流檢測芯片賦能多元高端測量場景
- 10MHz高頻運行!氮矽科技發布集成驅動GaN芯片,助力電源能效再攀新高
- 失真度僅0.002%!力芯微推出超低內阻、超低失真4PST模擬開關
- 一“芯”雙電!聖邦微電子發布雙輸出電源芯片,簡化AFE與音頻設計
- 一機適配萬端:金升陽推出1200W可編程電源,賦能高端裝備製造
技術文章更多>>
- 邊緣AI的發展為更智能、更可持續的技術鋪平道路
- 每台智能體PC,都是AI時代的新入口
- IAR作為Qt Group獨立BU攜兩項重磅汽車電子應用開發方案首秀北京車展
- 構建具有網絡彈性的嵌入式係統:來自行業領袖的洞見
- 數字化的線性穩壓器
技術白皮書下載更多>>
- 車規與基於V2X的車輛協同主動避撞技術展望
- 數字隔離助力新能源汽車安全隔離的新挑戰
- 汽車模塊拋負載的解決方案
- 車用連接器的安全創新應用
- Melexis Actuators Business Unit
- Position / Current Sensors - Triaxis Hall
熱門搜索




