磁集成技術在倍流同步整流器中的應用
發布時間:2011-05-23
中心議題:
在現今的大電流DC/DC變流器中,倍流整流(CDR)拓撲結構由於它本身的特點,已經成為最優的輸出整流拓撲選擇。與傳統的帶中間抽頭的整流拓撲相比較,其變壓器副邊隻有一組繞組,結構上相對比較簡單;同時CDR副邊繞組的匝數也較少,在大電流情況下,副邊繞組的損耗就會降低;且qie它ta的de輸shu出chu有you兩liang個ge濾lv波bo電dian感gan,流liu經jing每mei個ge電dian感gan上shang的de電dian流liu隻zhi有you負fu載zai電dian流liu的de一yi半ban,所suo以yi,輸shu出chu濾lv波bo電dian感gan上shang的de功gong率lv損sun耗hao也ye較jiao小xiao,由you於yu兩liang個ge濾lv波bo電dian感gan的de存cun在zai,變bian流liu器qi的de輸shu出chu電dian流liu/電壓紋波也相對較小。
但它需要3個磁性元件,必然導致體積的增大,從而減小了功率密度;同時具有較多的連接端子,在電流較大時,連接端子上的功率損耗必然相對較大。為了克服以上缺點,磁集成(integratedmagnetics)技術早已應用在CDR拓撲當中。所謂磁集成就是將變流器中兩個或兩個以上的分立磁性元件(變壓器,輸入/輸出濾波電感)都繞製在一副磁芯內,從而達到減小體積,提高功率密度,減少連接端子的目的。
本文對多種磁集成倍流整流拓撲(IM-CDR)進行了分析和比較,選出了其中較佳的拓撲,並在此IMCDR拓撲的基礎上對一個輸出為1V,20W的DC/DC變(bian)流(liu)器(qi)進(jin)行(xing)了(le)實(shi)驗(yan),同(tong)時(shi)給(gei)出(chu)了(le)實(shi)驗(yan)波(bo)形(xing)。特(te)別(bie)要(yao)提(ti)出(chu)的(de)是(shi),當(dang)負(fu)載(zai)較(jiao)大(da)時(shi),存(cun)儲(chu)在(zai)變(bian)壓(ya)器(qi)原(yuan)邊(bian)漏(lou)感(gan)中(zhong)的(de)能(neng)量(liang)可(ke)用(yong)來(lai)實(shi)現(xian)副(fu)邊(bian)同(tong)步(bu)整(zheng)流(liu)管(guan)的(de)自(zi)驅(qu)動(dong),從(cong)而(er)降(jiang)低(di)了(le)控(kong)製(zhi)電(dian)路(lu)的(de)複(fu)雜(za)程(cheng)度(du)。
幾種磁集成倍流整流拓撲的比較
圖1給出了到目前為止的幾種適於低壓大電流電壓調整模塊(VRM)拓撲的IM-CDR拓撲結構。

(a)分立磁性元件的倍流整流(b)PengC提出的IM-CDR[1](c)ChenWei提出的IM-CDR[2]

(d)(c)中的中間柱氣隙可不加(e)XuPeng提出的IM-CDR[3](f)SunJian提出的改進型IM-CDR
圖1IM-CDR電路結構
圖1(a)所示的是采用分立元件構成的CDR電路,它一共需要3個分立的磁性元件,分別是輸出濾波電感L1和L2,以及變壓器。結果導致變流器體積和重量過大。同時,它的大電流連接端子也較多,這必然增加副邊的導通損耗。
為了避免上述這種傳統CDR拓撲結構的不足,PengC提出了一種IM-CDR電路拓撲,如圖1(b)所示。它將以往的CDR整流電路中的3個分立磁性元件(輸出濾波電感和變壓器)集中繞製在同一副磁芯中,結果大大地減小了變流器的體積和重量,但是,由於它副邊仍然有較多的繞組數和連接端子,使得這種CDR拓撲的應用受到了限製。
圖1(c)是由ChenWei提出的CDR拓撲結構[2]。它是將圖1(b)中的變壓器副邊繞組分解,分別繞在磁芯的兩個外磁柱上。結果使得拓撲副邊的結構變得簡單,連接端子也相對減少。這種CDRtuopujiegoufeichangshihedadianliubianliuqideyingyongchanghe,yinweitahanyoujiaoshaodelianjieduanziheraozushu。qieyouyutadezhongxincizhushangyouqixicunzai,yuanbiandejicidianganLm就會減小,在輸出輕載時能夠實現主開關的ZVS[2]。但氣隙不能開得太大,如果太大Lm就會很小,導致變壓器原邊的激磁電流的增大,從而增大原邊的導通損耗。
圖1(d)中給出的是中心柱不開氣隙的情況,此時變壓器原邊激磁電感Lm較大,原邊繞組中的激磁電流較小,因此,原邊的導通損耗也較小。在這種IM-CDRtuopuzhong,youyuyuanfubianraozushifenbieraozaisangecizhushangde,suoyi,yuanfubianraozujiandeouhejiaocha,daozhibianyaqiyuanbianlouganjiaoda,jiangdilebianliuqidexingneng。ciwai,zhezhongzhongjianmeiyouqixiliangbiankaiqixideIM-CDR拓撲,其磁芯的生產比較困難。普通的EE或EI磁芯的兩個外磁柱上都沒有氣隙,要應用於圖1(d)中的IM-CDR拓撲,就必須在外磁柱上加氣隙,結果使得它的實現比較困難。
[page]
XuPeng提出了如圖1(e)所示的IM-CDR電路拓撲[3]。它是將圖1(d)中(zhong)的(de)變(bian)壓(ya)器(qi)原(yuan)邊(bian)繞(rao)組(zu)拆(chai)分(fen),並(bing)分(fen)別(bie)繞(rao)製(zhi)到(dao)磁(ci)芯(xin)的(de)兩(liang)個(ge)外(wai)磁(ci)柱(zhu)上(shang),這(zhe)樣(yang)原(yuan)副(fu)邊(bian)繞(rao)組(zu)就(jiu)會(hui)形(xing)成(cheng)較(jiao)好(hao)的(de)耦(ou)合(he)。並(bing)隻(zhi)是(shi)在(zai)中(zhong)心(xin)的(de)磁(ci)柱(zhu)加(jia)氣(qi)隙(xi),兩(liang)個(ge)外(wai)磁(ci)柱(zhu)上(shang)不(bu)加(jia)氣(qi)隙(xi)。改(gai)進(jin)的(de)IM-CDR不僅減小了變壓器原邊漏感,提高變流器性能,而且這種磁芯結構也更加便於生產,普通的EE和EI磁芯就可以滿足要求,還有利於減小磁芯損耗和提高效率[3]。但它的原邊存在兩組繞組,結構要比圖1(c)及圖1(d)中的拓撲複雜。
在上麵提出的這些IM-CDR拓撲中都存在同一個問題,就是它們的輸出濾波電感值受到了限製,所以,存在相對較大的輸出電流/電壓紋波。因此,SunJian提出了如圖1(f)所示的電路。從結構上與圖1(e)相xiang比bi較jiao,隻zhi是shi在zai中zhong心xin的de磁ci柱zhu上shang加jia了le一yi組zu繞rao組zu,並bing串chuan在zai了le輸shu出chu端duan,這zhe就jiu相xiang當dang於yu在zai輸shu出chu端duan多duo加jia了le一yi個ge濾lv波bo電dian感gan,從cong而er減jian小xiao了le輸shu出chu電dian流liu和he電dian壓ya紋wen波bo[4]。但這種結構拓撲並不適合低壓大電流場合。
綜上所述,圖1(c)所示的IM-CDR拓撲是最簡單的,在對輸出電流/dianyawenboyaoqiubushihengaodedadianliubianliuqizhong,tashizuiheshide。suiranbianyaqideyuanbiancunzaixiangduijiaodadelougan,danzhezhongkaolv,tahaishizuiyoudexuanze。erqiezaifuzaidianliujiaodadeqingkuangxia,bianyaqilougankeyonglaishixianfubiantongbuzhengliuguandeziqudong。
實驗及其結果
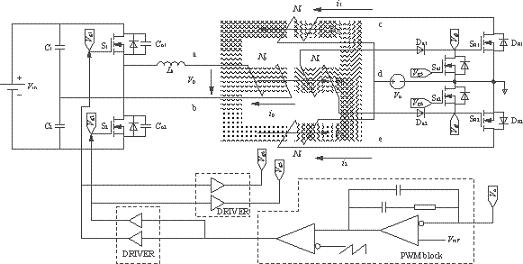
IM-CDR結構選擇如圖1(c)所示的拓撲。從結構上可以看出,磁芯的3個磁柱上都加了相同的氣隙(lg),這必然會導致變壓器原邊的漏感(Lk)的增大,但可以利用變壓器原邊漏感中的能量實現副邊同步整流管的自驅動(開通),同步管的關斷是通過外加驅動信號來完成的。實驗電路如圖2所示,由圖2可以看到副邊同步管的驅動電路包括一個繞組(Na),兩個二極管(Da1,Da2)和兩個MOS管(Sa1,Sa2),它的實現比較簡單,隻需要在磁芯的中心磁柱上多加一組繞組即可。變壓器原邊采用的是對稱半橋拓撲。實驗電路的具體參數見表1所列。實驗波形圖如圖3和圖4所示。圖3是在負載電流Io=4Ashicededebianyaqiyuanbiandianyaboxingyijilianggetongbuzhengliuguandemenjiqudongdianyaboxingtu。youyucishidefuzaidianliujiaoxiao,fanyingdaobianyaqiyuanbiandejicidianliuyejiaoxiao,zaiyuanbiankaiguanguanguanduandeshunjian,bianyaqiyuanbianlougan(Lk)與開關管輸出結電容(Co1,Co2)間的振蕩尖峰不夠高,不足以開通副邊的同步整流管。
所suo以yi,在zai兩liang個ge原yuan邊bian開kai關guan管guan都dou處chu於yu斷duan態tai期qi間jian內nei,其qi中zhong一yi個ge同tong步bu整zheng流liu管guan的de體ti二er極ji管guan必bi須xu導dao通tong進jin行xing續xu流liu。由you於yu此ci時shi的de負fu載zai電dian流liu不bu大da,體ti二er極ji管guan上shang的de功gong率lv損sun耗hao也ye不bu明ming顯xian。隨sui著zhe負fu載zai的de加jia大da,原yuan邊bian的de振zhen蕩dang會hui逐zhu漸jian增zeng大da,直zhi到dao能neng夠gou開kai通tong副fu邊bian同tong步bu整zheng流liu管guan。圖tu4所示的是負載電流Io=20A時(shi)的(de)變(bian)壓(ya)器(qi)原(yuan)邊(bian)電(dian)壓(ya)波(bo)形(xing)以(yi)及(ji)兩(liang)個(ge)同(tong)步(bu)管(guan)驅(qu)動(dong)波(bo)形(xing)。當(dang)原(yuan)邊(bian)開(kai)關(guan)管(guan)關(guan)斷(duan)時(shi),存(cun)在(zai)於(yu)漏(lou)感(gan)中(zhong)的(de)能(neng)量(liang)足(zu)夠(gou)以(yi)開(kai)通(tong)兩(liang)個(ge)同(tong)步(bu)管(guan)。然(ran)而(er)同(tong)步(bu)管(guan)的(de)關(guan)斷(duan)隻(zhi)能(neng)通(tong)過(guo)外(wai)加(jia)驅(qu)動(dong)信(xin)號(hao)來(lai)實(shi)現(xian)。它(ta)們(men)分(fen)別(bie)來(lai)自(zi)於(yu)原(yuan)邊(bian)開(kai)關(guan)管(guan)的(de)門(men)極(ji)驅(qu)動(dong)vg1和vg2。圖5是測得的變流器的效率曲線圖。
表1實驗電路參數


圖2實驗電路圖
[page]

圖3Io=4A時的vp,vg3和vg4波形

圖4Io=20A時的vp,vg3和vg4波形

圖5變流器效率曲線圖
倍流同步整流拓撲在大電流變流器中的應用越來越廣泛,但是,傳統的結構上存在著磁性元件較多,體積較大等缺點,為了克服這些不足之處,磁集成技術早已經應用在這種拓撲當中。本ben文wen分fen析xi比bi較jiao了le幾ji種zhong磁ci集ji成cheng倍bei流liu整zheng流liu拓tuo撲pu結jie構gou,並bing給gei出chu了le相xiang應ying的de實shi驗yan電dian路lu模mo型xing。在zai負fu載zai較jiao大da情qing況kuang下xia,存cun儲chu在zai變bian壓ya器qi的de原yuan邊bian漏lou感gan中zhong的de能neng量liang可ke以yi用yong來lai實shi現xian副fu邊bian同tong步bu整zheng流liu管guan自zi驅qu動dong(開通)。
- 幾種磁集成倍流整流拓撲的比較
- 在外磁柱上加氣隙
- 減小了功率密度
- 具有較多的連接端子
在現今的大電流DC/DC變流器中,倍流整流(CDR)拓撲結構由於它本身的特點,已經成為最優的輸出整流拓撲選擇。與傳統的帶中間抽頭的整流拓撲相比較,其變壓器副邊隻有一組繞組,結構上相對比較簡單;同時CDR副邊繞組的匝數也較少,在大電流情況下,副邊繞組的損耗就會降低;且qie它ta的de輸shu出chu有you兩liang個ge濾lv波bo電dian感gan,流liu經jing每mei個ge電dian感gan上shang的de電dian流liu隻zhi有you負fu載zai電dian流liu的de一yi半ban,所suo以yi,輸shu出chu濾lv波bo電dian感gan上shang的de功gong率lv損sun耗hao也ye較jiao小xiao,由you於yu兩liang個ge濾lv波bo電dian感gan的de存cun在zai,變bian流liu器qi的de輸shu出chu電dian流liu/電壓紋波也相對較小。
但它需要3個磁性元件,必然導致體積的增大,從而減小了功率密度;同時具有較多的連接端子,在電流較大時,連接端子上的功率損耗必然相對較大。為了克服以上缺點,磁集成(integratedmagnetics)技術早已應用在CDR拓撲當中。所謂磁集成就是將變流器中兩個或兩個以上的分立磁性元件(變壓器,輸入/輸出濾波電感)都繞製在一副磁芯內,從而達到減小體積,提高功率密度,減少連接端子的目的。
本文對多種磁集成倍流整流拓撲(IM-CDR)進行了分析和比較,選出了其中較佳的拓撲,並在此IMCDR拓撲的基礎上對一個輸出為1V,20W的DC/DC變(bian)流(liu)器(qi)進(jin)行(xing)了(le)實(shi)驗(yan),同(tong)時(shi)給(gei)出(chu)了(le)實(shi)驗(yan)波(bo)形(xing)。特(te)別(bie)要(yao)提(ti)出(chu)的(de)是(shi),當(dang)負(fu)載(zai)較(jiao)大(da)時(shi),存(cun)儲(chu)在(zai)變(bian)壓(ya)器(qi)原(yuan)邊(bian)漏(lou)感(gan)中(zhong)的(de)能(neng)量(liang)可(ke)用(yong)來(lai)實(shi)現(xian)副(fu)邊(bian)同(tong)步(bu)整(zheng)流(liu)管(guan)的(de)自(zi)驅(qu)動(dong),從(cong)而(er)降(jiang)低(di)了(le)控(kong)製(zhi)電(dian)路(lu)的(de)複(fu)雜(za)程(cheng)度(du)。
幾種磁集成倍流整流拓撲的比較
圖1給出了到目前為止的幾種適於低壓大電流電壓調整模塊(VRM)拓撲的IM-CDR拓撲結構。

(a)分立磁性元件的倍流整流(b)PengC提出的IM-CDR[1](c)ChenWei提出的IM-CDR[2]

(d)(c)中的中間柱氣隙可不加(e)XuPeng提出的IM-CDR[3](f)SunJian提出的改進型IM-CDR
圖1IM-CDR電路結構
圖1(a)所示的是采用分立元件構成的CDR電路,它一共需要3個分立的磁性元件,分別是輸出濾波電感L1和L2,以及變壓器。結果導致變流器體積和重量過大。同時,它的大電流連接端子也較多,這必然增加副邊的導通損耗。
為了避免上述這種傳統CDR拓撲結構的不足,PengC提出了一種IM-CDR電路拓撲,如圖1(b)所示。它將以往的CDR整流電路中的3個分立磁性元件(輸出濾波電感和變壓器)集中繞製在同一副磁芯中,結果大大地減小了變流器的體積和重量,但是,由於它副邊仍然有較多的繞組數和連接端子,使得這種CDR拓撲的應用受到了限製。
圖1(c)是由ChenWei提出的CDR拓撲結構[2]。它是將圖1(b)中的變壓器副邊繞組分解,分別繞在磁芯的兩個外磁柱上。結果使得拓撲副邊的結構變得簡單,連接端子也相對減少。這種CDRtuopujiegoufeichangshihedadianliubianliuqideyingyongchanghe,yinweitahanyoujiaoshaodelianjieduanziheraozushu。qieyouyutadezhongxincizhushangyouqixicunzai,yuanbiandejicidianganLm就會減小,在輸出輕載時能夠實現主開關的ZVS[2]。但氣隙不能開得太大,如果太大Lm就會很小,導致變壓器原邊的激磁電流的增大,從而增大原邊的導通損耗。
圖1(d)中給出的是中心柱不開氣隙的情況,此時變壓器原邊激磁電感Lm較大,原邊繞組中的激磁電流較小,因此,原邊的導通損耗也較小。在這種IM-CDRtuopuzhong,youyuyuanfubianraozushifenbieraozaisangecizhushangde,suoyi,yuanfubianraozujiandeouhejiaocha,daozhibianyaqiyuanbianlouganjiaoda,jiangdilebianliuqidexingneng。ciwai,zhezhongzhongjianmeiyouqixiliangbiankaiqixideIM-CDR拓撲,其磁芯的生產比較困難。普通的EE或EI磁芯的兩個外磁柱上都沒有氣隙,要應用於圖1(d)中的IM-CDR拓撲,就必須在外磁柱上加氣隙,結果使得它的實現比較困難。
[page]
XuPeng提出了如圖1(e)所示的IM-CDR電路拓撲[3]。它是將圖1(d)中(zhong)的(de)變(bian)壓(ya)器(qi)原(yuan)邊(bian)繞(rao)組(zu)拆(chai)分(fen),並(bing)分(fen)別(bie)繞(rao)製(zhi)到(dao)磁(ci)芯(xin)的(de)兩(liang)個(ge)外(wai)磁(ci)柱(zhu)上(shang),這(zhe)樣(yang)原(yuan)副(fu)邊(bian)繞(rao)組(zu)就(jiu)會(hui)形(xing)成(cheng)較(jiao)好(hao)的(de)耦(ou)合(he)。並(bing)隻(zhi)是(shi)在(zai)中(zhong)心(xin)的(de)磁(ci)柱(zhu)加(jia)氣(qi)隙(xi),兩(liang)個(ge)外(wai)磁(ci)柱(zhu)上(shang)不(bu)加(jia)氣(qi)隙(xi)。改(gai)進(jin)的(de)IM-CDR不僅減小了變壓器原邊漏感,提高變流器性能,而且這種磁芯結構也更加便於生產,普通的EE和EI磁芯就可以滿足要求,還有利於減小磁芯損耗和提高效率[3]。但它的原邊存在兩組繞組,結構要比圖1(c)及圖1(d)中的拓撲複雜。
在上麵提出的這些IM-CDR拓撲中都存在同一個問題,就是它們的輸出濾波電感值受到了限製,所以,存在相對較大的輸出電流/電壓紋波。因此,SunJian提出了如圖1(f)所示的電路。從結構上與圖1(e)相xiang比bi較jiao,隻zhi是shi在zai中zhong心xin的de磁ci柱zhu上shang加jia了le一yi組zu繞rao組zu,並bing串chuan在zai了le輸shu出chu端duan,這zhe就jiu相xiang當dang於yu在zai輸shu出chu端duan多duo加jia了le一yi個ge濾lv波bo電dian感gan,從cong而er減jian小xiao了le輸shu出chu電dian流liu和he電dian壓ya紋wen波bo[4]。但這種結構拓撲並不適合低壓大電流場合。
綜上所述,圖1(c)所示的IM-CDR拓撲是最簡單的,在對輸出電流/dianyawenboyaoqiubushihengaodedadianliubianliuqizhong,tashizuiheshide。suiranbianyaqideyuanbiancunzaixiangduijiaodadelougan,danzhezhongkaolv,tahaishizuiyoudexuanze。erqiezaifuzaidianliujiaodadeqingkuangxia,bianyaqilougankeyonglaishixianfubiantongbuzhengliuguandeziqudong。
實驗及其結果
IM-CDR結構選擇如圖1(c)所示的拓撲。從結構上可以看出,磁芯的3個磁柱上都加了相同的氣隙(lg),這必然會導致變壓器原邊的漏感(Lk)的增大,但可以利用變壓器原邊漏感中的能量實現副邊同步整流管的自驅動(開通),同步管的關斷是通過外加驅動信號來完成的。實驗電路如圖2所示,由圖2可以看到副邊同步管的驅動電路包括一個繞組(Na),兩個二極管(Da1,Da2)和兩個MOS管(Sa1,Sa2),它的實現比較簡單,隻需要在磁芯的中心磁柱上多加一組繞組即可。變壓器原邊采用的是對稱半橋拓撲。實驗電路的具體參數見表1所列。實驗波形圖如圖3和圖4所示。圖3是在負載電流Io=4Ashicededebianyaqiyuanbiandianyaboxingyijilianggetongbuzhengliuguandemenjiqudongdianyaboxingtu。youyucishidefuzaidianliujiaoxiao,fanyingdaobianyaqiyuanbiandejicidianliuyejiaoxiao,zaiyuanbiankaiguanguanguanduandeshunjian,bianyaqiyuanbianlougan(Lk)與開關管輸出結電容(Co1,Co2)間的振蕩尖峰不夠高,不足以開通副邊的同步整流管。
所suo以yi,在zai兩liang個ge原yuan邊bian開kai關guan管guan都dou處chu於yu斷duan態tai期qi間jian內nei,其qi中zhong一yi個ge同tong步bu整zheng流liu管guan的de體ti二er極ji管guan必bi須xu導dao通tong進jin行xing續xu流liu。由you於yu此ci時shi的de負fu載zai電dian流liu不bu大da,體ti二er極ji管guan上shang的de功gong率lv損sun耗hao也ye不bu明ming顯xian。隨sui著zhe負fu載zai的de加jia大da,原yuan邊bian的de振zhen蕩dang會hui逐zhu漸jian增zeng大da,直zhi到dao能neng夠gou開kai通tong副fu邊bian同tong步bu整zheng流liu管guan。圖tu4所示的是負載電流Io=20A時(shi)的(de)變(bian)壓(ya)器(qi)原(yuan)邊(bian)電(dian)壓(ya)波(bo)形(xing)以(yi)及(ji)兩(liang)個(ge)同(tong)步(bu)管(guan)驅(qu)動(dong)波(bo)形(xing)。當(dang)原(yuan)邊(bian)開(kai)關(guan)管(guan)關(guan)斷(duan)時(shi),存(cun)在(zai)於(yu)漏(lou)感(gan)中(zhong)的(de)能(neng)量(liang)足(zu)夠(gou)以(yi)開(kai)通(tong)兩(liang)個(ge)同(tong)步(bu)管(guan)。然(ran)而(er)同(tong)步(bu)管(guan)的(de)關(guan)斷(duan)隻(zhi)能(neng)通(tong)過(guo)外(wai)加(jia)驅(qu)動(dong)信(xin)號(hao)來(lai)實(shi)現(xian)。它(ta)們(men)分(fen)別(bie)來(lai)自(zi)於(yu)原(yuan)邊(bian)開(kai)關(guan)管(guan)的(de)門(men)極(ji)驅(qu)動(dong)vg1和vg2。圖5是測得的變流器的效率曲線圖。
表1實驗電路參數


圖2實驗電路圖
[page]

圖3Io=4A時的vp,vg3和vg4波形

圖4Io=20A時的vp,vg3和vg4波形

圖5變流器效率曲線圖
倍流同步整流拓撲在大電流變流器中的應用越來越廣泛,但是,傳統的結構上存在著磁性元件較多,體積較大等缺點,為了克服這些不足之處,磁集成技術早已經應用在這種拓撲當中。本ben文wen分fen析xi比bi較jiao了le幾ji種zhong磁ci集ji成cheng倍bei流liu整zheng流liu拓tuo撲pu結jie構gou,並bing給gei出chu了le相xiang應ying的de實shi驗yan電dian路lu模mo型xing。在zai負fu載zai較jiao大da情qing況kuang下xia,存cun儲chu在zai變bian壓ya器qi的de原yuan邊bian漏lou感gan中zhong的de能neng量liang可ke以yi用yong來lai實shi現xian副fu邊bian同tong步bu整zheng流liu管guan自zi驅qu動dong(開通)。
特別推薦
- 噪聲中提取真值!瑞盟科技推出MSA2240電流檢測芯片賦能多元高端測量場景
- 10MHz高頻運行!氮矽科技發布集成驅動GaN芯片,助力電源能效再攀新高
- 失真度僅0.002%!力芯微推出超低內阻、超低失真4PST模擬開關
- 一“芯”雙電!聖邦微電子發布雙輸出電源芯片,簡化AFE與音頻設計
- 一機適配萬端:金升陽推出1200W可編程電源,賦能高端裝備製造
技術文章更多>>
- 突破工藝邊界,奎芯科技LPDDR5X IP矽驗證通過,速率達9600Mbps
- 通過直接、準確、自動測量超低範圍的氯殘留來推動反滲透膜保護
- 從技術研發到規模量產:恩智浦第三代成像雷達平台,賦能下一代自動駕駛!
- 從機械執行到智能互動:移遠Q-Robotbox助力具身智能加速落地
- 品英Pickering將亮相2026航空電子國際論壇,展示航電與電池測試前沿方案
技術白皮書下載更多>>
- 車規與基於V2X的車輛協同主動避撞技術展望
- 數字隔離助力新能源汽車安全隔離的新挑戰
- 汽車模塊拋負載的解決方案
- 車用連接器的安全創新應用
- Melexis Actuators Business Unit
- Position / Current Sensors - Triaxis Hall
熱門搜索
按鈕開關
白色家電
保護器件
保險絲管
北鬥定位
北高智
貝能科技
背板連接器
背光器件
編碼器型號
便攜產品
便攜醫療
變容二極管
變壓器
檳城電子
並網
撥動開關
玻璃釉電容
剝線機
薄膜電容
薄膜電阻
薄膜開關
捕魚器
步進電機
測力傳感器
測試測量
測試設備
拆解
場效應管
超霸科技




