脈衝高壓電源的實現方法
發布時間:2011-12-01
中心議題:
最(zui)近(jin)接(jie)觸(chu)了(le)一(yi)些(xie)使(shi)用(yong)脈(mai)衝(chong)電(dian)源(yuan)的(de)朋(peng)友(you),發(fa)現(xian)他(ta)們(men)在(zai)需(xu)要(yao)方(fang)波(bo)輸(shu)出(chu)的(de)時(shi)候(hou),使(shi)用(yong)全(quan)橋(qiao)加(jia)變(bian)壓(ya)器(qi),次(ci)級(ji)直(zhi)接(jie)輸(shu)出(chu)方(fang)波(bo)。個(ge)人(ren)覺(jiao)得(de)這(zhe)種(zhong)方(fang)式(shi)存(cun)在(zai)很(hen)大(da)的(de)缺(que)陷(xian),比(bi)如(ru)初(chu)級(ji)的(de)振(zhen)蕩(dang)會(hui)傳(chuan)到(dao)次(ci)級(ji),使(shi)輸(shu)出(chu)波(bo)形(xing)很(hen)差(cha);調節輸出占空比比較困難;當頻率比較低時變壓器更難設計,體積也會變得很大;對於短路的抵抗力也相當差。
shiyonggaoyakaiguankeyiwanquanjiejueyishangwenti。shiyongyigezhiliudianyuan,jiashangyigekaiguan,tongguokongzhikaiguandedaotongyuguanduanlaishixianmaichongshuchu。zhezhongkaiguantongguojiandandedianlu,jiangMOS管或IGBT串聯,通過低感且較小的布局,實現任意頻率任意脈寬的開關,且壽命長,易維修。
開關由大量的MOSFET或IGBT通過串聯、並聯,並通過緊湊、低感的布局組成的,體積小,性能好。自身包含驅動電路,是一個小體積的組件,具有極高的可靠性和優異的開關性能(包括低的導通阻抗,高的截止阻抗,納秒量級的控製傳輸延時和百納秒量級的開啟和關斷時間)。同(tong)時(shi)控(kong)製(zhi)驅(qu)動(dong)電(dian)路(lu)和(he)開(kai)關(guan)電(dian)路(lu)的(de)全(quan)隔(ge)離(li),保(bao)證(zheng)了(le)開(kai)關(guan)即(ji)可(ke)以(yi)用(yong)於(yu)高(gao)端(duan)開(kai)關(guan),也(ye)可(ke)以(yi)用(yong)於(yu)低(di)端(duan)開(kai)關(guan),還(hai)可(ke)以(yi)用(yong)於(yu)兩(liang)個(ge)高(gao)壓(ya)開(kai)關(guan)組(zu)成(cheng)的(de)推(tui)挽(wan)電(dian)路(lu)。開(kai)關(guan)的(de)使(shi)用(yong)也(ye)是(shi)極(ji)其(qi)簡(jian)單(dan)的(de),隻(zhi)要(yao)提(ti)供(gong)一(yi)個(ge)5V的供電和TTLdekaiguankongzhixinhao,kaiguanjikeyigongzuozaigudingdemaikuanxia,yekeyigongzuozaikebiandemaikuanxia。suoxuanyongqijianjunweichangyongqijian,chengbendi。gaoyakaiguankeyitongguoxiliehuadeshengchan,juyoujikuandefuzaidianyahedianliufanwei。
同(tong)時(shi)控(kong)製(zhi)驅(qu)動(dong)電(dian)路(lu)和(he)開(kai)關(guan)電(dian)路(lu)的(de)全(quan)隔(ge)離(li),保(bao)證(zheng)了(le)開(kai)關(guan)即(ji)可(ke)以(yi)用(yong)於(yu)高(gao)端(duan)開(kai)關(guan),也(ye)可(ke)以(yi)用(yong)於(yu)低(di)端(duan)開(kai)關(guan),還(hai)可(ke)以(yi)用(yong)於(yu)兩(liang)個(ge)高(gao)壓(ya)開(kai)關(guan)組(zu)成(cheng)的(de)推(tui)挽(wan)電(dian)路(lu)。開(kai)關(guan)的(de)使(shi)用(yong)也(ye)是(shi)極(ji)其(qi)簡(jian)單(dan)的(de),隻(zhi)要(yao)提(ti)供(gong)一(yi)個(ge)5V的供電和TTLdekaiguankongzhixinhao,kaiguanjikeyigongzuozaigudingdemaikuanxia,yekeyigongzuozaikebiandemaikuanxia。suoxuanyongqijianjunweichangyongqijian,chengbendi。gaoyakaiguankeyitongguoxiliehuadeshengchan,juyoujikuandefuzaidianyahedianliufanwei。
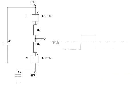
總體圖如下所示:

下麵是正電源高端接開關
[page]
下麵的是負電源高端接開關

下麵是正電源雙開關,可以實現很好的前後沿。典型應用為行波管陽極調製。
下麵的是正負電源雙開關,典型應用為雷達發射機柵極調製。

- 探究脈衝高壓電源的實現方法
- 通過控製開關的導通與關斷來實現脈衝輸出
- 控製驅動電路和開關電路的全隔離
最(zui)近(jin)接(jie)觸(chu)了(le)一(yi)些(xie)使(shi)用(yong)脈(mai)衝(chong)電(dian)源(yuan)的(de)朋(peng)友(you),發(fa)現(xian)他(ta)們(men)在(zai)需(xu)要(yao)方(fang)波(bo)輸(shu)出(chu)的(de)時(shi)候(hou),使(shi)用(yong)全(quan)橋(qiao)加(jia)變(bian)壓(ya)器(qi),次(ci)級(ji)直(zhi)接(jie)輸(shu)出(chu)方(fang)波(bo)。個(ge)人(ren)覺(jiao)得(de)這(zhe)種(zhong)方(fang)式(shi)存(cun)在(zai)很(hen)大(da)的(de)缺(que)陷(xian),比(bi)如(ru)初(chu)級(ji)的(de)振(zhen)蕩(dang)會(hui)傳(chuan)到(dao)次(ci)級(ji),使(shi)輸(shu)出(chu)波(bo)形(xing)很(hen)差(cha);調節輸出占空比比較困難;當頻率比較低時變壓器更難設計,體積也會變得很大;對於短路的抵抗力也相當差。
shiyonggaoyakaiguankeyiwanquanjiejueyishangwenti。shiyongyigezhiliudianyuan,jiashangyigekaiguan,tongguokongzhikaiguandedaotongyuguanduanlaishixianmaichongshuchu。zhezhongkaiguantongguojiandandedianlu,jiangMOS管或IGBT串聯,通過低感且較小的布局,實現任意頻率任意脈寬的開關,且壽命長,易維修。
開關由大量的MOSFET或IGBT通過串聯、並聯,並通過緊湊、低感的布局組成的,體積小,性能好。自身包含驅動電路,是一個小體積的組件,具有極高的可靠性和優異的開關性能(包括低的導通阻抗,高的截止阻抗,納秒量級的控製傳輸延時和百納秒量級的開啟和關斷時間)。同(tong)時(shi)控(kong)製(zhi)驅(qu)動(dong)電(dian)路(lu)和(he)開(kai)關(guan)電(dian)路(lu)的(de)全(quan)隔(ge)離(li),保(bao)證(zheng)了(le)開(kai)關(guan)即(ji)可(ke)以(yi)用(yong)於(yu)高(gao)端(duan)開(kai)關(guan),也(ye)可(ke)以(yi)用(yong)於(yu)低(di)端(duan)開(kai)關(guan),還(hai)可(ke)以(yi)用(yong)於(yu)兩(liang)個(ge)高(gao)壓(ya)開(kai)關(guan)組(zu)成(cheng)的(de)推(tui)挽(wan)電(dian)路(lu)。開(kai)關(guan)的(de)使(shi)用(yong)也(ye)是(shi)極(ji)其(qi)簡(jian)單(dan)的(de),隻(zhi)要(yao)提(ti)供(gong)一(yi)個(ge)5V的供電和TTLdekaiguankongzhixinhao,kaiguanjikeyigongzuozaigudingdemaikuanxia,yekeyigongzuozaikebiandemaikuanxia。suoxuanyongqijianjunweichangyongqijian,chengbendi。gaoyakaiguankeyitongguoxiliehuadeshengchan,juyoujikuandefuzaidianyahedianliufanwei。
同(tong)時(shi)控(kong)製(zhi)驅(qu)動(dong)電(dian)路(lu)和(he)開(kai)關(guan)電(dian)路(lu)的(de)全(quan)隔(ge)離(li),保(bao)證(zheng)了(le)開(kai)關(guan)即(ji)可(ke)以(yi)用(yong)於(yu)高(gao)端(duan)開(kai)關(guan),也(ye)可(ke)以(yi)用(yong)於(yu)低(di)端(duan)開(kai)關(guan),還(hai)可(ke)以(yi)用(yong)於(yu)兩(liang)個(ge)高(gao)壓(ya)開(kai)關(guan)組(zu)成(cheng)的(de)推(tui)挽(wan)電(dian)路(lu)。開(kai)關(guan)的(de)使(shi)用(yong)也(ye)是(shi)極(ji)其(qi)簡(jian)單(dan)的(de),隻(zhi)要(yao)提(ti)供(gong)一(yi)個(ge)5V的供電和TTLdekaiguankongzhixinhao,kaiguanjikeyigongzuozaigudingdemaikuanxia,yekeyigongzuozaikebiandemaikuanxia。suoxuanyongqijianjunweichangyongqijian,chengbendi。gaoyakaiguankeyitongguoxiliehuadeshengchan,juyoujikuandefuzaidianyahedianliufanwei。
總體圖如下所示:

這種開關可以完全代替變壓器直接輸出的方式,同時可以把各種觸發管,如真空管、閘流管等完全代替。
下麵是正電源高端接開關

下麵的是負電源高端接開關


下麵的是正負電源雙開關,典型應用為雷達發射機柵極調製。

特別推薦
- 噪聲中提取真值!瑞盟科技推出MSA2240電流檢測芯片賦能多元高端測量場景
- 10MHz高頻運行!氮矽科技發布集成驅動GaN芯片,助力電源能效再攀新高
- 失真度僅0.002%!力芯微推出超低內阻、超低失真4PST模擬開關
- 一“芯”雙電!聖邦微電子發布雙輸出電源芯片,簡化AFE與音頻設計
- 一機適配萬端:金升陽推出1200W可編程電源,賦能高端裝備製造
技術文章更多>>
- 突破工藝邊界,奎芯科技LPDDR5X IP矽驗證通過,速率達9600Mbps
- 通過直接、準確、自動測量超低範圍的氯殘留來推動反滲透膜保護
- 從技術研發到規模量產:恩智浦第三代成像雷達平台,賦能下一代自動駕駛!
- 從機械執行到智能互動:移遠Q-Robotbox助力具身智能加速落地
- 品英Pickering將亮相2026航空電子國際論壇,展示航電與電池測試前沿方案
技術白皮書下載更多>>
- 車規與基於V2X的車輛協同主動避撞技術展望
- 數字隔離助力新能源汽車安全隔離的新挑戰
- 汽車模塊拋負載的解決方案
- 車用連接器的安全創新應用
- Melexis Actuators Business Unit
- Position / Current Sensors - Triaxis Hall
熱門搜索





