設計LED路燈時應該怎樣選擇恒流模塊
發布時間:2011-12-14
中心議題:
- LED連接架構
- 恒流模塊的性能和特點
- 太陽能LED路燈恒流模塊的選擇
- 市電LED路燈恒流模塊的選擇
所有的LED都必須采用恒流源供電,但是目前很多路燈製造商大多是在LED模塊yijingshejihaodeqingkuangxiazailaixunzhaoheshidehengliumokuai。shubuzhizhezhongshejifangfashihuiyudaowentide,zhishaoshidezhezhongshejibushizuijiade。youkenenghaiyaozhongxinshejiLED模塊。本文介紹設計LED路燈時如何選擇恒流模塊。
恒(heng)流(liu)驅(qu)動(dong)模(mo)塊(kuai)能(neng)夠(gou)帶(dai)多(duo)大(da)的(de)功(gong)率(lv)?這(zhe)種(zhong)問(wen)題(ti)實(shi)際(ji)上(shang)是(shi)無(wu)法(fa)回(hui)答(da)的(de)。因(yin)為(wei)恒(heng)流(liu)模(mo)塊(kuai)能(neng)夠(gou)帶(dai)多(duo)大(da)的(de)功(gong)率(lv)是(shi)和(he)很(hen)多(duo)因(yin)素(su)有(you)關(guan)。從(cong)恒(heng)流(liu)模(mo)塊(kuai)本(ben)身(shen)來(lai)說(shuo),它(ta)主(zhu)要(yao)是(shi)和(he)散(san)熱(re)要(yao)求(qiu)和(he)散(san)熱(re)條(tiao)件(jian)有(you)關(guan),當(dang)然(ran)也(ye)和(he)驅(qu)動(dong)芯(xin)片(pian)的(de)電(dian)流(liu)驅(qu)動(dong)能(neng)力(li)有(you)關(guan)。然(ran)而(er)即(ji)使(shi)這(zhe)些(xie)都(dou)已(yi)經(jing)確(que)定(ding)下(xia)來(lai),例(li)如(ru)已(yi)經(jing)選(xuan)定(ding)了(le)SLM2842這一款恒流模塊,那麼他的驅動能力似乎應該完全確定了!其實不然!雖sui然ran它ta的de極ji限xian驅qu動dong能neng力li是shi可ke以yi知zhi道dao,例li如ru它ta的de最zui大da開kai關guan電dian流liu,它ta的de最zui大da輸shu入ru電dian流liu,它ta的de最zui大da輸shu入ru電dian壓ya和he最zui大da輸shu出chu電dian壓ya等deng。然ran而er,一yi個ge恒heng流liu模mo塊kuai的de驅qu動dong功gong率lv除chu了le和he它ta的de散san熱re能neng力li有you關guan以yi外wai,最zui主zhu要yao的de還hai和he它ta的de工gong作zuo效xiao率lv有you關guan。而er它ta的de工gong作zuo效xiao率lv則ze和he很hen多duo外wai在zai的de因yin素su有you關guan,尤you其qi是shi用yong戶hu使shi用yong情qing況kuang有you關guan。所suo以yi在zai設she計ji或huo選xuan用yongLED模塊的時候就要考慮恒流源的要求和特點。
一.LED連接架構
在設計和選用LED模塊時就需要考慮一些和恒流模塊和其他有關的要求。
1.串聯的LED數應當少於10個,這是因為作為LED燈具,有一個安規上的要求。根據歐盟IEC 61347-2-13 (5/2006)標準,針對采用直流或交流供電的LED模塊要求在LED燈具中的電壓不得超過最大安全特低電壓(SELV),也就是其工作輸出電壓≤25 Vrms (35.3 Vdc),所以串聯的LED總數不得超過10個。
2.作為路燈,為了修理更換方便通常采用LED模塊,每一個模塊通常設計成長方形,恒流模塊也設計在其中。建議每個模塊的功率小於30W。這樣,在100W左右的路燈采用3-4個LED模塊,而150WLED路燈,則采用5-6個LED模塊。再大功率則可以用7-8個模塊。
3.在每個LED模塊中,通常采用1W的LED,其連接方式為串並聯方式。假如LED有保護二極管,那麼可以先串後並,假如沒有保護二極管,那麼就要先並後串,以免一個損壞一串都不亮。
4.具體用幾串幾並,就要進一步了解恒流模塊的性能和特點了。
二.恒流模塊的性能和特點
putongdewenyadianyuanshizaifuzaibianhuashi,shuchudianyabubian。erhengliumokuaishiyizhongzaishurudianyabianhuashibaochishuchudianliuhengdingdeyizhongdianyuan。zaishiyongqian,bixulejietadegezhongtedian。
1. 電流的設定
一般恒流模塊的輸出電流都可以在很大的範圍內根據用戶的要求來調節,隻要簡單地改變一下輸出電流設定電阻就可以了。
2.類型
恒流模塊有升壓型、jiangyaxingheshengjiangyaxingsanzhong。xuanzenayizhongwanquanshiyousuoyaoqiudeshurudianyaheshuchudianyazhijiandeguanxierjuedingde。danshiruguocongdedaozuidaxiaolvdeguandianchufa,namejiuyinggaixuanzejiangyaxing。jiangyaxingjiushishurudedianyabijiaogao。suoyishurudedianliujiubijiaoxiao,zheyangyoutongsunsuoyinqidesunhaojiubijiaoxiao,erjiangyaxingdehengliumokuaitongchangyoujiaogaodexiaolv。suoyi,yeyidingyaobafuzaizhongchuanliandeLED數目盡量減少,以便能夠采用降壓型的恒流驅動模塊。
3. 輸入電壓和輸出電壓的關係
不管是升壓型還是降壓型恒流模塊,其升壓比或降壓比都是越接近1時效率越高。當然也不能等於1,而必須留出2-3V給(gei)恒(heng)流(liu)模(mo)塊(kuai)消(xiao)耗(hao)。而(er)這(zhe)完(wan)全(quan)是(shi)由(you)路(lu)燈(deng)的(de)整(zheng)燈(deng)設(she)計(ji)所(suo)決(jue)定(ding)的(de)。所(suo)以(yi)在(zai)進(jin)行(xing)路(lu)燈(deng)的(de)總(zong)體(ti)設(she)計(ji)時(shi)就(jiu)必(bi)須(xu)考(kao)慮(lv)這(zhe)個(ge)因(yin)素(su)來(lai)選(xuan)擇(ze)電(dian)源(yuan)電(dian)壓(ya)和(he)負(fu)載(zai)串(chuan)聯(lian)的(de)LED個數。而不是設計好了再來要求恒流模塊必須提供多高的效率。
4.調光能力
恒流模塊通常都具有調光能力,而且這種調光能力並不是簡單地調節其輸出電流,而是采用一種稱之為脈寬調製(PWM)的調光方法,它利用了LEDdekuaisukaiguannengliherenyandeshijiaocanliu,shidekanshangqudeliangdufashenglebianhua。congerbimianleyinweitiaojiedianliuerchanshengdesepudebianhua。zhezhongtiaoguangnenglizailudengshejizhongshifeichangzhongyaode,yinweiliyongzhezhongxingnengkeyishiludengdeliangdugenjujiaotongliulianglaibianhua,congerjinyibushixianlejienengdemude。
下麵我們分太陽能LED路燈和市電LED路燈兩種情況來討論。
三.太陽能路燈
太陽能LED路燈的最大特點就是它通常是由蓄電池供電的,而蓄電池有一些特點是需要考慮的:
3.1 蓄電池隻有幾種規定的電壓,12V是最常使用的,因為它是汽車電池的標準電壓。24V就需要用兩個串聯。36V就更少見了。為此,在太陽能LED路燈中經常需要采用升壓型的恒流驅動模塊。這就影響了恒流模塊的效率。
3.2 在太陽能路燈中另一個需要考慮的問題是輸入電壓的變化
對於恒流源的輸出功率和效率來說,要得到最高的效率就要保持輸入和輸出電壓的比值越接近1越好。但是如果輸入電壓不穩。那麼就很難保持在最高效率的最佳狀態。太陽能LED路燈係統通常采用蓄電池作為能量儲存單元。而蓄電池在剛充滿電和快放完電的時候電壓會有較大的變化。通常這種變化超過30%以上。例如對於12V的蓄電池,其輸出電壓可以在14.8V變化到10.8V。當(dang)然(ran)對(dui)於(yu)恒(heng)流(liu)模(mo)塊(kuai)來(lai)說(shuo),這(zhe)樣(yang)的(de)變(bian)化(hua)是(shi)完(wan)全(quan)可(ke)以(yi)承(cheng)受(shou)的(de)。也(ye)就(jiu)是(shi)完(wan)全(quan)可(ke)以(yi)在(zai)這(zhe)樣(yang)大(da)的(de)變(bian)化(hua)範(fan)圍(wei)內(nei)保(bao)持(chi)其(qi)輸(shu)出(chu)電(dian)流(liu)的(de)恒(heng)定(ding)。但(dan)是(shi)這(zhe)也(ye)是(shi)有(you)代(dai)價(jia)的(de),那(na)就(jiu)是(shi)不(bu)能(neng)工(gong)作(zuo)於(yu)最(zui)佳(jia)狀(zhuang)態(tai)。所(suo)謂(wei)最(zui)佳(jia)狀(zhuang)態(tai)就(jiu)是(shi)指(zhi)效(xiao)率(lv)最(zui)高(gao)的(de)狀(zhuang)態(tai)。或(huo)是(shi)輸(shu)出(chu)功(gong)率(lv)最(zui)高(gao)的(de)狀(zhuang)態(tai)。
[page]
對dui於yu恒heng流liu模mo塊kuai來lai說shuo,不bu管guan是shi升sheng壓ya型xing還hai是shi降jiang壓ya型xing,隻zhi有you當dang輸shu出chu電dian壓ya最zui接jie近jin輸shu入ru電dian壓ya的de時shi候hou,效xiao率lv最zui高gao。通tong常chang輸shu出chu電dian壓ya是shi由you負fu載zai決jue定ding的de,是shi很hen少shao變bian化hua的de。所suo以yi當dang輸shu入ru電dian壓ya在zai一yi個ge範fan圍wei內nei變bian化hua時shi,它ta的de效xiao率lv也ye跟gen著zhe變bian化hua。為wei了le保bao證zheng在zai最zui壞huai情qing況kuang下xia也ye能neng工gong作zuo,就jiu不bu能neng工gong作zuo在zai最zui佳jia狀zhuang態tai了le!
例如對於SLM2842S升壓型恒流模塊,假如輸出功率為27瓦,那麼升壓比越接近1,效率就越高!芯片的溫升就越低!壽命和可靠性也就越高(見圖1)。

圖1. SLM2842S在輸出功率為27.5W時,芯片表麵溫度和升壓比的關係。
從圖中可以看出,芯片封裝也是很重要的,采用QFN的芯片封裝顯然好於采用TSSOP的芯片封裝,因為它的熱阻要低很多。所以在購買模塊時也要了解所采用芯片的封裝(盡可能采用QFN封裝的,盡量不要采用TSSOP封裝的)。
現在舉一個具體的例子來說明:假如太陽能LED路燈采用的是12V蓄電池,負載是8串3並1W的LED,那麼在輸出端負載的電壓大致是26.4V,電流是1.05A,輸出功率為27.7W。而假如采用12V蓄電池,在電壓最高的時候是14.8V,升壓比就是1.78,那時候不用散熱器用QFN封裝時外殼溫度大約是60度。還可以接受,但是當蓄電池電壓降低至10.8V時,升壓比就變成2.44倍,這時候外殼溫度就會升高到70度以上,而假如采用的是TSSOP封裝,那麼外殼溫度更會上升至85度左右,就是不能允許的了!
除了要考慮外殼溫度以外,還要考慮最大輸入電流。因為SLM2842的最大輸入電流為3A。在計算最大輸入電流時,要考慮恒流模塊本身的效率。現在假定是90%,同時假定輸出功率是32W,除以0.9就是35.5W,而當輸入電壓為14.8V時,輸入電流為2.4A,沒有超出允許的3A;可是當蓄電池電壓降低至10.8V時,輸入電流就達到3.28A,這就超出了3A,芯片就會自動停止工作。
所以假如不考慮蓄電池的電壓變化是很危險的設計!
那麼是不是可以采用2個蓄電池串聯呢?在這裏也是不行的,因為這樣的話,輸入電壓剛好和輸出電壓相同,都是在24V左右。這時候就必須采用升降壓型的SLM2842SJ。
shengjiangyaxingdehengliumokuaidetedianshibulunshurudianyaruhebianhua,shideqidiyuhuogaoyushuchudianyashi,qishuchudianliudoububian。yejiushishuotakeyizidongdigenjushurudianyaheshuchudianyazhijiandeguanxizidongdicongshengyabianweijiangya。liru,shengjiangyahengliumokuaiSLM2842SJ可以在輸出電流為1A,輸出電壓為13V時,輸入電壓從7.5V一直升至25V都能保持輸出電流為恒定的1A。nameshibushisuoyouqingkuangxiadoujinkenengcaiyongshengjiangyaxingne?bushizheyangde,yinweishengjiangyaxingdeshuchugonglvbijiaoxiao,erqietadexiaolvdi,jiaqiangui,bushibiyaoqingkuangxiajinliangshaoyong。
nanengbunengyongsangexudianchichuanlian,ercaiyongjiangyaxingdehengliumokuaine?lilunshangshikeyide,zheshihouhaikeyidedaogenggaodexiaolv,danshiyinweisangexudianchichuanlianyoukenenghuiyongleguodaderongliang(安時),而且增加了成本,增加了維護時更換蓄電池的幾率。總體上是不合算的。
所以對於太陽能LED路燈的設計,可以歸納如下:

如上所述,3個蓄電池串聯是不建議使用的,所以假如總功率大於60W,那時候太陽能電池板的尺寸也會過大而抗風力降低,所以建議采用可調光控製器,以盡量減少亮燈時間和亮度。這樣可以節約大約40-50%的容量。這樣,仍然可以采用2個12V蓄電池串聯的方案。
[page]
四.市電LED路燈
在市電的情況下,當然最好是采用AC-DC直接恒流輸出的方案。
但是這種方案大多數隻能提供小功率輸出(<40W)目前隻有美國的Power Integration 公司的TOP250YN才能夠提供75W功率輸出的方案。但是其電路十分複雜,價格貴,而且靈活性低。
所以在市電的情況下最好先用恒壓電源穩壓然後再采用多個恒流模塊恒流。這樣做的最大好處就是可以在各種不同的LED連接架構下得到最高的效率。因為可以任意選擇恒壓源的輸出電壓而達到最佳的匹配。而且靈活性高,很容易改變其組合。
市電的恒壓源是一種非常成熟的產品,它通常具有如下的優點:
1.輸入電壓範圍寬,可以適用於各國不同的電壓規格。
2.效率高,通常可以做到90%以上。
3.功率因素高,通常可以做到0.99以上
4.具有防浪湧措施,可抗雷擊4kv以上,可以保護後麵的電路。
5.具備完善的過流,過壓,短路,過功率保護功能
6.成本低
7.最大的優點是很容易選擇其輸出電壓以便和負載電壓接近從而得到最高的效率
下麵就來舉一個例子:
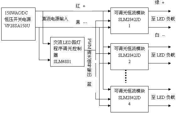
這是一個LED功率為112W的路燈,LED模塊分為4組,每組為7串4並,28W。
我們采用了香港煒達電子公司的150W,輸出28V的市電穩壓電源VP28SA150U,其總體框圖如圖2所示:

圖2. 市電LED路燈的通用結構
因為負載是7串4並。其電壓為23-24V左右,所以選用了輸出為28Vdekaiguandianyuan,zheyangjiukeyicaiyongjiangyaxingdehengliuyuan。erqieyinweiqishuchudianyashifenjiejinshurudianya,congerkeyishixianhengaodexiaolv。shicedejieguoweicongshurudaoshuchudezongxiaolvwei90.9%,功率因素為0.996。
而且這種恒壓和恒流分開的方案的最大優點是可以插入程序調光係統。這樣可以進一步節約電能40%以上,這是任何直接恒流輸出方案所無法實現的。
而且這種方案又可以配合各種不同的LED連接架構。例如假定LED為10串3並。那麼隻要把上麵圖中的穩壓源的輸出改為36V,其他一切都不變就可以了。這時恒流源本身的效率可以高達98%。
五 結論
總而言之,LED路燈設計人員,必須對各種恒流電源的特性有充分的了解,才能設計出高性能、高可靠的路燈係統來!
- 噪聲中提取真值!瑞盟科技推出MSA2240電流檢測芯片賦能多元高端測量場景
- 10MHz高頻運行!氮矽科技發布集成驅動GaN芯片,助力電源能效再攀新高
- 失真度僅0.002%!力芯微推出超低內阻、超低失真4PST模擬開關
- 一“芯”雙電!聖邦微電子發布雙輸出電源芯片,簡化AFE與音頻設計
- 一機適配萬端:金升陽推出1200W可編程電源,賦能高端裝備製造
- 一秒檢測,成本降至萬分之一,光引科技把幾十萬的台式光譜儀“搬”到了手腕上
- AI服務器電源機櫃Power Rack HVDC MW級測試方案
- 突破工藝邊界,奎芯科技LPDDR5X IP矽驗證通過,速率達9600Mbps
- 通過直接、準確、自動測量超低範圍的氯殘留來推動反滲透膜保護
- 從技術研發到規模量產:恩智浦第三代成像雷達平台,賦能下一代自動駕駛!
- 車規與基於V2X的車輛協同主動避撞技術展望
- 數字隔離助力新能源汽車安全隔離的新挑戰
- 汽車模塊拋負載的解決方案
- 車用連接器的安全創新應用
- Melexis Actuators Business Unit
- Position / Current Sensors - Triaxis Hall



