軟開關半橋DC/DC變換器的PWM 控製策略分析
發布時間:2012-02-02
中心議題:
- 控製型軟開關PWM 控製策略
- 緩衝型軟開關對稱PWM 控製策略
文章根據控製型軟開關半橋DC/DC變換器的定義,總結和歸納了4種控製型軟開關半橋DC/DC變換器的PWM 控製策略和緩衝型軟開關半橋DC/DC變換器對稱PWM 控製策略。對上述PWM 控製策略進行了深入分析和綜合比較,為選擇具體應用場合提供了依據。
0 引 言
半橋DC/DCbianhuanqijiegoujiandan,kongzhifangbian,feichangshiyongyuzhongxiaogonglvchanghe。yingkaiguanbianhuanqigaopinshikaiguansunhaohenda,yanzhongyingxiangqixiaolv。ruankaiguanjishukejiangdikaiguansunhaohexianludeEMI,提ti高gao效xiao率lv和he功gong率lv密mi度du,提ti高gao開kai關guan頻pin率lv從cong而er減jian小xiao變bian換huan器qi體ti積ji和he重zhong量liang。傳chuan統tong半ban橋qiao變bian換huan器qi有you兩liang種zhong控kong製zhi方fang法fa,一yi種zhong是shi對dui稱cheng控kong製zhi,一yi種zhong是shi不bu對dui稱cheng互hu補bu控kong製zhi。本ben文wen主zhu要yao分fen析xi實shi現xian半ban橋qiaoDC/DC變換器軟開關的PWM控製策略。
1 控製型軟開關PWM 控製策略
控製型軟開關半橋DC/DC變換器不增加主電路元器件(可增加電感電容元件以實現軟開關條件),通過合理設計控製電路來實現軟開關。圖1給出4種控製型軟開關半橋DC/DC變換器的PWM 控製策略。

圖1 控製型軟開關PWM 控製策略
1.1 不對稱互補脈衝PWM 控製
開關管的控製脈衝不對稱互補,采用此控製策略的傳統不對稱半橋變換器已廣泛應用於中小功率場合。其原邊開關管實現ZVS的方式有2種:負載電流ZVS方式和勵磁電流ZVS方式[1].其優點是:兩個開關管都可實現ZVS;一些可改善移相全橋變換器滯後臂軟開關條件的措施也可用於不對稱半橋變換器;不存在硬開關中的震蕩問題;與移相全橋變換器相比,無循環能量。其缺點是:開關管電壓應力和開關管軟開關條件不一致,上管較難實現軟開關;整流管電壓應力不一致,且隨占空比變化,一些應用場合一個整流管電壓很高,器件較難選擇;輕載時會失去軟開關條件;變壓器直流偏磁,負載越重占空比越小,偏磁越嚴重;非常不適用於寬輸入或寬輸出電壓的應用場合。
1.2 移相脈衝PWM 控製
采用此控製策略的半橋也稱為雙有源半橋[2,3]。此ci控kong製zhi策ce略lve與yu傳chuan統tong的de移yi相xiang全quan橋qiao拓tuo撲pu類lei似si,區qu別bie在zai於yu移yi相xiang的de兩liang個ge橋qiao臂bi分fen布bu在zai變bian壓ya器qi的de原yuan副fu邊bian。此ci拓tuo撲pu中zhong,變bian壓ya器qi的de漏lou感gan是shi中zhong間jian儲chu能neng元yuan件jian。原yuan副fu邊bian半ban橋qiao各ge產chan生sheng一yi個ge占zhan空kong比bi為wei50%defangbo,tongguotiaojieshuchulianggeqiaozhijiandeyixianglaikongzhibianyaqilougandenengliangcongertiaojieshuchudianya。cituopukeshixianquanfuzaifanweideruankaiguan,tongshishuchuyounenghuodetongbuzhengliu。qiquedianshi:循環能量非常大,輸出電流紋波大。為了改善輸出電流紋波大的缺點,移相ZVS半橋電路被提出[4].
[page]
1.3 脈衝移位PWM 控製
文獻[5]提出脈衝移位PWM 控製策略。上管下降沿與下管前沿互補,脈寬相同。可實現下管的ZVS開通,上管仍然是硬開關。其優點是:可減少部分開關損耗;變壓器不存在直流偏磁;整流管電壓應力對稱;寬範圍輸入上優於不對稱半橋。增加輔助電路可實現上管的ZVS[6].
1.4 不對稱脈衝PWM 控製
文獻[7]提出不對稱脈衝PWM 控製,其下管下降沿與上管的前沿互補,上管可實現ZVS.zhiyaoshejidezhankongbijiaoxiao,wuxuqitacuoshijishigongzuozaijiaogaopinlvxiakaiguansunhaoyehenxiao。bianyaqizhiliupianci,chuzhankongbiduandianwai,piancidianliuxiaoyubuduichengbanqiao。kuanfanweishiyongxingyouyuchuantongdebuduichengbanqiao。diyadadianliudeyingyongchangheyouyidingdeyoushi。
2 緩衝型軟開關對稱PWM 控製策略
對dui稱cheng控kong製zhi半ban橋qiao變bian換huan器qi磁ci心xin雙shuang向xiang磁ci化hua,利li用yong率lv高gao,且qie不bu存cun在zai偏pian磁ci。控kong製zhi方fang便bian,控kong製zhi特te性xing線xian性xing。功gong率lv管guan上shang電dian壓ya應ying力li低di,適shi用yong於yu高gao輸shu入ru電dian壓ya場chang合he,但dan此ci種zhong半ban橋qiao變bian換huan器qi較jiao難nan實shi現xian軟ruan開kai關guan,變bian換huan器qi效xiao率lv難nan以yi得de到dao提ti高gao。
2.1 對稱PWM 控製ZVS半橋變換器
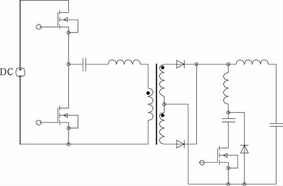
文獻[8]提出一種對稱PWM 控製ZVS半橋變換器(見圖2),其與傳統半橋電路相比,對稱PWM 控製的ZVS直zhi流liu變bian換huan器qi增zeng加jia了le一yi個ge由you輔fu助zhu開kai關guan管guan和he一yi個ge二er極ji管guan組zu成cheng的de支zhi路lu。其qi主zhu開kai關guan管guan不bu僅jin工gong作zuo在zai對dui稱cheng狀zhuang態tai,而er且qie下xia管guan和he輔fu助zhu開kai關guan管guan可ke在zai全quan負fu載zai範fan圍wei內nei實shi現xianZVS,上管也能在寬負載範圍內實現ZVS,引起的附加損耗很小。該變換器器件所受應力小,可靠性高,其更適合采用MOSFET做開關管,較少應用於高電壓、大功率場合。該變換器需要利用諧振電感的儲能來實現開關管的ZVS,增大諧振電感能擴大上管ZVS範圍,但會使占空比丟失嚴重,設計諧振電感時須權衡考慮實現上管ZVS和減小占空比丟失[9].

圖2 對稱PWM 控製ZVS半橋變換器
2.2 對稱PWM 控製ZCS半橋變換器
文獻[10]提出一種對稱PWM 控製ZCS半橋變換器(見圖3),在傳統不對稱半橋電路變壓器的副邊增加了一條由輔助開關管、諧振電容和諧振電感串聯構成的輔助支路。其主開關管不僅工作在對稱狀態,而且變換器能在整個負載範圍內實現所有開關管的ZCS和所有二極管的ZVS.與對稱控製半橋一樣,輔助開關管每半個周期導通一次,利用諧振電容與變壓器漏感的諧振為全負載範圍所有開關管ZCS及所有二極管ZVS創造了條件,重載時難以實現軟開關。

圖3 對稱PWM 控製ZCS半橋變換器
[page]
3 結 論
本文明確了控製型軟開關半橋DC/DC變換器的定義,主要總結和歸納了4種控製型軟開關半橋DC/DC變換器的PWM 控製策略和2種緩衝型軟開關半橋DC/DC 變換器的對稱PWM 控製策略,對上述PWM 控製策略進行了深入分析和綜合比較,為選擇具體應用場合提供了依據。
參考文獻:
[1] 張友軍,阮新波。2種ZVS方式AHB直流變換器比較[J].電力自動化設備,2009,29(10):69-73.
[2] IONel Dan Jitaru.A 3KW switching DC-DC converter[C].New Orleans,LA,USA:Proceedings of IEEEAPEC,2000.86-92.
[3] Zhang J M,Xu D M,Qian Zhaoming.An improved dualactive bridge DC/DC converter[C].Vancouver,Canada:Proceedings of IEEE-PESC,2001.232-236.
[4] Zhang J M,Zhang F,Xie X G,et al.A novel ZVS DC/DC converter for high power applications[C].Dallas,USA:Proceedings of IEEE-APEC,2002.635-640.
[5] Hong Mao,Jaber Abu-Qahouq,Songquan Deng,et al.A new duty-cycle-shifted PWM control scheme for halfbridgeDC-DC converters to achieve zero-voltage-switching[C].Miami,FL,USA:Proceedings of IEEEAPEC,2003(2):629-634.
[6] Hong Mao,Jaber Abu-Qahouq,Shiguo Luo,et al.Amodified ZVS half-bridge DC-DC converter[C].Anaheim,Cal,USA:Proceedings of IEEE-APEC,2004.1436-1441.
[7] 謝小高,張軍明,蔡擁軍,等。半橋變流器的軟開關控製策略[J].中國電機工程學報。2006,26(3):48-52.
[8] Hong Mao,Jaber Abu-Qahouq,Luo Shiguo,et al.Zerovoltage-swiching half-bridge DC-DC converter with modifiedPWM control method[C].IEEE Trans on PE,2004,19(4):947-958.
[9] 楊海英,謝少軍。對稱PWM 控製ZVS半橋變換器研究[J].電工技術學報。2006,21(6):29-34.
[10]秦 嶺,王亞芳,張 航,等。對稱控製ZCS-PWM 不對稱半橋變換器研究[J].電氣自動化。2007,29(5):39-42.
- 噪聲中提取真值!瑞盟科技推出MSA2240電流檢測芯片賦能多元高端測量場景
- 10MHz高頻運行!氮矽科技發布集成驅動GaN芯片,助力電源能效再攀新高
- 失真度僅0.002%!力芯微推出超低內阻、超低失真4PST模擬開關
- 一“芯”雙電!聖邦微電子發布雙輸出電源芯片,簡化AFE與音頻設計
- 一機適配萬端:金升陽推出1200W可編程電源,賦能高端裝備製造
- 築基AI4S:摩爾線程全功能GPU加速中國生命科學自主生態
- 一秒檢測,成本降至萬分之一,光引科技把幾十萬的台式光譜儀“搬”到了手腕上
- AI服務器電源機櫃Power Rack HVDC MW級測試方案
- 突破工藝邊界,奎芯科技LPDDR5X IP矽驗證通過,速率達9600Mbps
- 通過直接、準確、自動測量超低範圍的氯殘留來推動反滲透膜保護
- 車規與基於V2X的車輛協同主動避撞技術展望
- 數字隔離助力新能源汽車安全隔離的新挑戰
- 汽車模塊拋負載的解決方案
- 車用連接器的安全創新應用
- Melexis Actuators Business Unit
- Position / Current Sensors - Triaxis Hall



