如何設計防雷擊浪湧的開關電源
發布時間:2013-03-24 責任編輯:Lynnjiao
【導讀】一般建築物上的避雷針隻能預防直擊雷,而強大的電磁場產生的感應雷和脈衝電壓卻能潛入室內危及電視、電(dian)話(hua)及(ji)電(dian)子(zi)儀(yi)表(biao)等(deng)用(yong)電(dian)設(she)備(bei)。特(te)別(bie)是(shi)太(tai)陽(yang)能(neng)控(kong)製(zhi)儀(yi)表(biao),由(you)於(yu)太(tai)陽(yang)能(neng)安(an)裝(zhuang)位(wei)置(zhi)的(de)特(te)殊(shu)情(qing)況(kuang),其(qi)使(shi)用(yong)穩(wen)定(ding)性(xing)是(shi)廣(guang)大(da)開(kai)發(fa)人(ren)員(yuan)一(yi)直(zhi)關(guan)注(zhu)的(de)重(zhong)點(dian)。
瞬間高電壓的雷擊浪湧以及信號係統浪湧是引起儀表穩定性差的重要原因,信號係統浪湧電壓的主要來源是感應雷擊、電磁幹擾(EMI)、無線電幹擾和靜電幹擾。金屬物體(如電話線)受到這些幹擾信號的影響,會使傳輸中的數據產生誤碼,影響傳輸的準確性和傳輸速率。如何設計防雷電路成為儀表研發的關鍵問題。
雷擊浪湧分析
zuichangjiandedianzishebeiweihaibushiyouyuzhijieleijiyinqide,ershiyouyuleijifashengshizaidianyuanhetongxunxianluzhongganyingdedianliulangyongyinqide。yifangmianyouyudianzishebeineibujiegougaodujichenghua(VLSI芯片),從而造成設備耐壓、耐過電流的水平下降,對雷電(包括感應雷及操作過電壓浪湧)的(de)承(cheng)受(shou)能(neng)力(li)下(xia)降(jiang),另(ling)一(yi)方(fang)麵(mian)由(you)於(yu)信(xin)號(hao)來(lai)源(yuan)路(lu)徑(jing)增(zeng)多(duo),係(xi)統(tong)較(jiao)以(yi)前(qian)更(geng)容(rong)易(yi)遭(zao)受(shou)雷(lei)電(dian)波(bo)侵(qin)入(ru)。浪(lang)湧(yong)電(dian)壓(ya)可(ke)以(yi)從(cong)電(dian)源(yuan)線(xian)或(huo)信(xin)號(hao)線(xian)等(deng)途(tu)徑(jing)竄(cuan)入(ru)電(dian)腦(nao)設(she)備(bei),我(wo)們(men)就(jiu)這(zhe)兩(liang)方(fang)麵(mian)分(fen)別(bie)討(tao)論(lun):
1)電源浪湧
電源浪湧並不僅源於雷擊,當電力係統出現短路故障、投tou切qie大da負fu荷he時shi都dou會hui產chan生sheng電dian源yuan浪lang湧yong,電dian網wang綿mian延yan千qian裏li,不bu論lun是shi雷lei擊ji還hai是shi線xian路lu浪lang湧yong發fa生sheng的de幾ji率lv都dou很hen高gao。當dang距ju你ni幾ji百bai公gong裏li的de遠yuan方fang發fa生sheng了le雷lei擊ji時shi,雷lei擊ji浪lang湧yong通tong過guo電dian網wang光guang速su傳chuan輸shu,經jing過guo變bian電dian站zhan等deng衰shuai減jian,到dao你ni的de電dian腦nao時shi可ke能neng仍reng然ran有you上shang千qian伏fu,這zhe個ge高gao壓ya很hen短duan,隻zhi有you幾ji十shi到dao幾ji百bai個ge微wei秒miao,或huo者zhe不bu足zu以yi燒shao毀hui電dian腦nao,但dan是shi對dui於yu電dian腦nao內nei部bu的de半ban導dao體ti元yuan件jian卻que有you很hen大da的de損sun害hai,正zheng象xiang舊jiu音yin響xiang的de雜za音yin比bi新xin的de要yao大da是shi因yin為wei內nei部bu元yuan件jian受shou到dao損sun害hai一yi樣yang,隨sui著zhe這zhe些xie損sun害hai的de加jia深shen,電dian腦nao也ye逐zhu漸jian變bian的de越yue來lai越yue不bu穩wen定ding,或huo有you可ke能neng造zao成cheng您nin重zhong要yao數shu據ju的de丟diu失shi。美mei國guoGE公司測定一般家庭、飯店、公寓等低壓配電線(110V)在10 000小時(約一年零兩個月)內在線間發生的超出原工作電壓一倍以上的浪湧電壓次數達到800餘次,其中超過1000V的就有300餘次。這樣的浪湧電壓完全有可能一次性將電子設備損壞。
2)信號係統浪湧
信號係統浪湧電壓的主要來源是感應雷擊、電磁幹擾、無線電幹擾和靜電幹擾。金屬物體(如電話線)受到這些幹擾信號的影響,會使傳輸中的數據產生誤碼,影響傳輸的準確性和傳輸速率。排除這些幹擾將會改善網絡的傳輸狀況。
基於以上的技術缺陷和狀況,本文根據實際使用設計了一種基於壓敏電阻和陶瓷氣體放電管的單相並聯式抗雷擊浪湧的開關電源電路。
防雷擊浪湧電路的設計
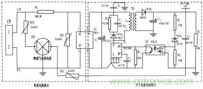
本(ben)文(wen)所(suo)設(she)計(ji)的(de)是(shi)一(yi)種(zhong)基(ji)於(yu)壓(ya)敏(min)電(dian)阻(zu)和(he)陶(tao)瓷(ci)氣(qi)體(ti)放(fang)電(dian)管(guan)的(de)單(dan)相(xiang)並(bing)聯(lian)式(shi)抗(kang)雷(lei)擊(ji)浪(lang)湧(yong)電(dian)路(lu),並(bing)將(jiang)其(qi)應(ying)用(yong)到(dao)儀(yi)表(biao)的(de)開(kai)關(guan)電(dian)源(yuan)上(shang)。整(zheng)個(ge)電(dian)路(lu)包(bao)括(kuo)防(fang)雷(lei)電(dian)路(lu)和(he)開(kai)關(guan)電(dian)源(yuan)電(dian)路(lu),其(qi)中(zhong)防(fang)雷(lei)電(dian)路(lu)采(cai)用(yong)3個壓敏電阻和一個陶瓷氣體放電管組成複合式對稱電路,共模、chamoquanbaohu。yujingdiandekaiguandianyuandianluzuchengfangleiyibiaodedianyuandianlu,caiyongyamindianzubinglian,yanchangshiyongshouming,zaiyamindianzuduanlushixiaohouyukaiguandianyuandianlufenli,buhuiyinqishihuo。
為了實現上述目的所采取的設計方案是:將jiang壓ya敏min電dian阻zu和he陶tao瓷ci氣qi體ti放fang電dian管guan的de單dan相xiang並bing聯lian式shi抗kang雷lei擊ji浪lang湧yong電dian路lu應ying用yong到dao儀yi表biao的de電dian源yuan上shang。主zhu要yao分fen為wei防fang雷lei電dian路lu部bu分fen和he開kai關guan電dian源yuan電dian路lu部bu分fen,電dian路lu簡jian單dan,采cai用yong複fu合he式shi對dui稱cheng電dian路lu,共gong模mo、差摸全保護,可以不分L、N端連接。使壓敏電阻RV1位於貼片整流模塊前端分別與電源L、N並聯,主要來鉗位L、N線間電壓,壓敏電阻RV0、RV2與陶瓷氣體放電管FD1串聯後接地,RV0與FD1串聯主要是泄放L線上感應雷擊浪湧電流,RV2與FD1串聯主要是泄放由信號口串人24V參考電位上的能量,RV0、RV2短路失效後,FD1可將其與電源電路分離,不會導致失火現象。RV1前端線路上串聯了一個線繞電阻,當此RV1短duan路lu失shi效xiao時shi,線xian繞rao電dian阻zu可ke起qi到dao保bao險xian絲si的de作zuo用yong,將jiang短duan路lu電dian路lu斷duan開kai,壓ya敏min電dian阻zu屬shu電dian壓ya鉗qian位wei型xing保bao護hu器qi件jian,其qi鉗qian位wei電dian壓ya點dian即ji壓ya敏min電dian阻zu參can數shu選xuan擇ze相xiang對dui比bi較jiao重zhong要yao(選壓敏電壓高一點的,通流量大一些的更安全、耐用,故障率低);根據通流容量要求選擇外形尺寸和封裝形式,本電路中采用561k-10D的壓敏電阻與陶瓷氣體放電管串聯來延長使用壽命和確保安全。陶瓷氣體放電管的通流容量根據要求的通流容量選擇,電路采用3RM470L-7.5-L,通流量為5000A。線繞電阻R1起限流分壓作用;貼片整流模塊為開關電源電路前端整流作用,C1為高壓濾波電容,Y1為去耦電容,電阻R2和電容C2及VD2組成開關電源芯片MOS管的吸收鉗位電路,保護芯片,開關電源芯片采用PI公司的TNY27係列,TR1為高頻變壓器,VD3、C3構成高頻變壓器次級濾波,U2、VD4、R3、R4、R5構成開關電源電路的反饋電路,可將變壓器次級輸出電壓穩定在設計值,此防雷抗浪湧電路在實際使用中取得了較好的效果。

圖題:電路圖
基ji於yu壓ya敏min電dian阻zu和he陶tao瓷ci氣qi體ti放fang電dian管guan的de單dan項xiang並bing聯lian式shi防fang雷lei電dian路lu在zai近jin年nian的de太tai陽yang能neng控kong製zhi儀yi表biao開kai發fa中zhong逐zhu漸jian被bei廣guang大da設she計ji人ren員yuan所suo青qing睞lai,本ben文wen所suo設she計ji的de電dian路lu就jiu其qi嚴yan謹jin性xing,完wan全quan符fu合he國guo標biaoGB/T 17626.5的試驗標準。在實際使用中可以空出PCB板的空間來為開發者提供隨心所欲的設計舞台。
- 噪聲中提取真值!瑞盟科技推出MSA2240電流檢測芯片賦能多元高端測量場景
- 10MHz高頻運行!氮矽科技發布集成驅動GaN芯片,助力電源能效再攀新高
- 失真度僅0.002%!力芯微推出超低內阻、超低失真4PST模擬開關
- 一“芯”雙電!聖邦微電子發布雙輸出電源芯片,簡化AFE與音頻設計
- 一機適配萬端:金升陽推出1200W可編程電源,賦能高端裝備製造
- 從機械執行到智能互動:移遠Q-Robotbox助力具身智能加速落地
- 品英Pickering將亮相2026航空電子國際論壇,展示航電與電池測試前沿方案
- 模擬芯片設計師的噩夢:晶體管差1毫伏就廢了,溫度升1度特性全飄
- 3A大電流僅需3x1.6mm?意法半導體DCP3603重新定義電源設計
- 芯科科技Tech Talks與藍牙亞洲大會聯動,線上線下賦能物聯網創新
- 車規與基於V2X的車輛協同主動避撞技術展望
- 數字隔離助力新能源汽車安全隔離的新挑戰
- 汽車模塊拋負載的解決方案
- 車用連接器的安全創新應用
- Melexis Actuators Business Unit
- Position / Current Sensors - Triaxis Hall


