四元紅外探測器的硬件設計及性能測試
發布時間:2012-02-09
中心議題:
- 四元紅外探測器的硬件設計及性能測試
解決方案:
- 紅外采集模塊設計
- 信號處理模塊設計
- 整體硬件電路設計
siyuanhongwaitanceqicaiyongguangminyuanjian,zhiyoumeigetanceqidoutancedaoxinhaoshicaichufabaojing。biputongshuangyuanhongwaihemulianshitanceqiyougengqiangdekangwubaonenglihegenghaodetancexingneng。youqinrufangxiangshibienengli,yonghucongneidaowaichuangrujingjiequ,buhuichufabaojing,zhiyoufeifaruqindoucongwaijieqinrucaihuichufabaojing,jidadifangbianleyonghuzaishefangdejingjiequyuneihuodong,tongshiyoubuchufabaojingxitong,zhenzhengdishixian“零誤報”。並且其外圍器件很少,節約了空間和成本及調試時間,提高整機可靠性。
本文在對熱釋電紅外傳感器全麵論述的基礎上,給出基於四元熱釋電紅外信號處理器硬件結構設計,最後用Matlab軟件進行詳細的數據仿真。
1 紅外采集模塊
hongwaitanceqishiyizhongfushenengzhuanhuanqi,zhuyaoyongyujiangjieshoudaodehongwaifushenengzhuanhuanweibianyucelianghuoguanchadedianneng,renengdengqitaxingshidenengliang。shuangyuantanceqibaohanlianggedanyuan,tamenduigongtongdeFETshuchushifanjixinglianjiede,danshisiyuantanceqibaohansigedanyuan,lianggeshuchu,zhelianggedulidetongdaoshixinhaodechulibimiancuowubaojing,qitedianshidizaosheng,gaoxiangyingdu,youyidegongmopinghengyishuangdanyuanleixing,gezhonglvboqichuangkougongkuandaihuozhaidaiyingyong,dantongdaohuoshuangtongdaoqijian,danyuanqijiandairebuchang。zhelicaiyongsiyuanhongwaitanceqixinghaoLhi807,其可靠性,以及其他指標均遠遠高出雙元探測器。
2 信號處理模塊
四元紅外探測器提供了多重分段的探測區。一個報警信號是由每個區域的所有紅外能量累計產生的。它把一個人體目標分為4~8gequyuchanshengqingxihezuiqiangdexinhao,yidadaowendingdetance。jubuwendudebianhua,rulaoshuhechuangliandengyinqidewendubianhua,zetongshizhiyingxiangyihuoergequyu,congerchanshengjiaoxiaodetancexinhao。zhexiexinhaozaiyouxinhaochulidianlufenxi,yidedaogengjiajingquedetance,binglvchuwubaoxinhao,rutu1所示。

信號采樣對信號處理精度影響到電路的實際應用價值,在此采用的是Ni公司TI5000係列DSP5402,用68引腳的PLCC封裝,內部帶有1個10位A/D轉換器,故硬件電路省略了A/D轉換器,而且還可以能獲得更高的分辨率。
[page]
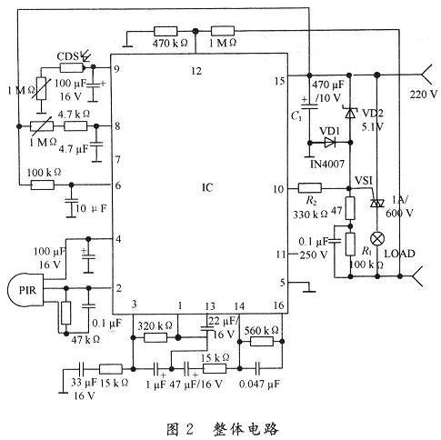
3 整體硬件電路
係統的硬件部分主要由前端輸入電路、采樣器信號處理及外圍電路組成,整體電路如圖2所示。

PIR感測信號經二級放大,再經窗口電壓比較判斷是否有觸發,有則輸出高平,此時計時器受控開始計時,進入延時狀態,當PIR檢測信號時間大於768T(時鍾周期)時,才輸出高電平,以防止誤觸發,內部輸出控製器相當於一個與門的功能,隻有當光敏電阻CDS檢測計時輸出及過零檢測出同時為高電平時,才會輸出正脈衝,控製可控矽動作。光敏元件硫化鎘CDS接內部施密特觸發器,白天CDS阻值低,施密特輸出低,抑止輸出;天暗相反,當PIR工作,CDS不工作,即I/O腳檢測到CDS為輸出低電平。由於RE200B過零檢測的作用給出一個標準的起點是過零電壓,當l,2,3腳同時為高電平,11腳輸出正脈衝,控製外圍電路工作。15腳TCI為定時時鍾,19腳TB為係統時鍾,時間設定均為:F=(1±O.2)/1.1RCo人體在開關的(de)感(gan)應(ying)範(fan)圍(wei)有(you)微(wei)小(xiao)的(de)動(dong)作(zuo)即(ji)能(neng)使(shi)負(fu)載(zai)持(chi)續(xu)工(gong)作(zuo)。當(dang)人(ren)體(ti)靜(jing)止(zhi)不(bu)動(dong)超(chao)出(chu)延(yan)時(shi)時(shi)間(jian),開(kai)關(guan)將(jiang)自(zi)動(dong)關(guan)閉(bi),人(ren)體(ti)一(yi)旦(dan)移(yi)動(dong)又(you)自(zi)動(dong)開(kai)啟(qi)負(fu)載(zai)。由(you)於(yu)電(dian)路(lu)采(cai)用(yong)過(guo)零(ling)技(ji)術(shu),常(chang)通(tong)斷(duan),對(dui)負(fu)載(zai)影(ying)響(xiang)不(bu)大(da),白(bai)天(tian)安(an)裝(zhuang)此(ci)開(kai)關(guan),燈(deng)泡(pao)會(hui)閃(shan)亮(liang)3次後熄滅,表示初始化結束,進入正常監控狀態。晚上安裝此開關負載即時工作,人離開後自動延時關閉負載。
[page]
4 性能測試
利用仿真軟件Matlab分別對白天和黑夜的情況進行了仿真,仿真圖如圖3和圖4所示。其中,圖3是二元熱釋電紅外信號處理器仿真結果,圖4是四元熱釋電紅外信號處理器的仿真結果。從圖中可以看出四元熱釋電紅外用更好的響應速度。


5 結 語
隨sui著zhe人ren們men安an全quan意yi識shi的de提ti高gao,越yue來lai越yue多duo的de人ren投tou入ru到dao安an全quan技ji術shu的de研yan究jiu中zhong,而er多duo元yuan紅hong外wai探tan測ce器qi傳chuan感gan器qi的de應ying用yong的de更geng是shi逐zhu漸jian成cheng為wei熱re點dian。在zai對dui熱re釋shi電dian紅hong傳chuan感gan器qi全quan麵mian論lun述shu的de基ji礎chu上shang,給gei出chu基ji於yu四si元yuan熱re釋shi電dian紅hong外wai信xin號hao處chu理li器qi硬ying件jian結jie構gou設she計ji,最zui後hou用yongMatlab軟件進行詳細的數據仿真,從而可預測本類係統的研製必將更快的促進安全技術的產業化進展,並具有一定經濟意義。
- 噪聲中提取真值!瑞盟科技推出MSA2240電流檢測芯片賦能多元高端測量場景
- 10MHz高頻運行!氮矽科技發布集成驅動GaN芯片,助力電源能效再攀新高
- 失真度僅0.002%!力芯微推出超低內阻、超低失真4PST模擬開關
- 一“芯”雙電!聖邦微電子發布雙輸出電源芯片,簡化AFE與音頻設計
- 一機適配萬端:金升陽推出1200W可編程電源,賦能高端裝備製造
- 邊緣AI的發展為更智能、更可持續的技術鋪平道路
- 每台智能體PC,都是AI時代的新入口
- IAR作為Qt Group獨立BU攜兩項重磅汽車電子應用開發方案首秀北京車展
- 構建具有網絡彈性的嵌入式係統:來自行業領袖的洞見
- 數字化的線性穩壓器
- 車規與基於V2X的車輛協同主動避撞技術展望
- 數字隔離助力新能源汽車安全隔離的新挑戰
- 汽車模塊拋負載的解決方案
- 車用連接器的安全創新應用
- Melexis Actuators Business Unit
- Position / Current Sensors - Triaxis Hall






