設計具有高電壓VCO的高性能鎖相環
發布時間:2020-01-12 來源:Austin Harney 責任編輯:wenwei
【導讀】鎖相環 (PLL) 是現代通信係統的基本組成部分。PLL 通常用於在接收器和發送器中提供本機振蕩器; (LO) 功能;此外,它們還用於時鍾信號分布和降噪—,並且越來越多地用作高采樣率模數 (A/D) 轉換的時鍾源。
隨著特征尺寸在集成電路工藝中不斷縮小,器件電源電壓(包括 PLL 和其他混合信號功能的電源)也呈現出下降趨勢。然而,作為 PLL 的關鍵元件,壓控振蕩器 (VCO) 的實用技術的使用並沒有以同樣快的速度下行。許多高性能 VCO 設計仍然采用可能需要高達 30 V 電源電壓的離散電路來實現。這給當今的 PLL 或 RF 係統設計師帶來了嚴峻的挑戰:’將低電壓 PLL IC 與更高電壓的 VCO 連接在一起。電平轉換接口通常采用有源濾波電路加以實現 — 稍後討論。
本文將介紹 PLL 的基本知識,探討具有高電壓 VCO 的 PLL 設計的當前發展水平,討論典型架構的利弊,並介紹高電壓 VCO 的一些替代選項。
PLL 基本知識
鎖相環(圖 1)是一個反饋係統,在其中,相位比較器或檢測器驅動反饋環路中的 VCO,使振蕩器頻率(或相位)精確地跟蹤所應用的基準頻率。通常需要濾波電路以集成和平整正負誤差信號—,並提升環路穩定性。分頻器通常包含在反饋路徑中,以在 VCO 的範圍內將輸出頻率確定為基準頻率的倍數。分頻器可以根據需要進行實現,以使頻率倍數 N 為整數或小數,因此 PLL 被劃分為整數 N PLL 或小數 N PLL。

圖 1. 基本鎖相環。
由於 PLL 是一個負反饋控製環路,因此頻率誤差信號將在平衡點被強製歸零,從而在 VCO 輸出處產生準確且穩定的 N × FREF 頻率。
PLL 可以采用純數字、純模擬或組合電路以各種方式實現,具體取決於所要求的頻率範圍、噪聲、雜散性能以及物理尺寸。目前,通過選擇適用於高頻或射頻的架構,PLL 將純數字組件(例如反饋分頻器和相位檢測器)與高精度的模擬電路(例如電荷泵和 VCO)組合在一起。混合信號 PLL 的主要組件包括:
1. 基準頻率:射頻輸出將相位鎖定至的穩定且準確的基準頻率。它通常來自晶體或溫控晶體振蕩器 (TCXO)。
2. 相位頻率檢測器 (PFD):從參考信號和反饋信號中提取相位誤差信號。
3. 電荷泵:將誤差信號轉換成與相位誤差成正比的正或負電流脈衝串。
4. 環路濾波器:整合來自電荷泵的電流脈衝,從而為 VCO 調諧端口提供純淨的電壓。
5. VCO:根據提供給其調諧端口的電壓 (Vtune) 來輸出頻率。VCO 具有增益,KV,單位為 MHz/V。表示輸出頻率和輸入控製電壓之間關係的基本 VCO 表達式為 fo = fc + Kv (Vtune),其中 fc 是 VCO 偏置頻率。
6. N 分頻器:分解輸出頻率以等於 PFD 或基準頻率。它可以直接除以一個整數 — 或者在更多的情況下,它被實現成小數分頻器。小數分頻器可通過以下方法輕鬆實現:切換整數分頻器中的分值以得到小數平均值(例如,要得到平均值 4.25,可以計數到 4 三次,並計數到 5 一次。一共計算 17 個脈衝,並且創建了 4 個脈衝;因此頻率比為 17/4 = 4.25)。在實踐中,可以通過借用高分辨率噪聲形狀轉換器中使用的技術來獲得更好的結果。因此,小數引擎通常使用可減少雜散頻率的 Σ-Δ 架構來實現。
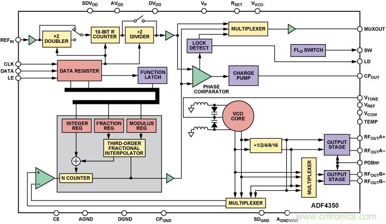
作為現有設備中使用的高度集成電路的一個示例,圖 2 顯示了小數 N PLL IC(帶有集成 VCO 的 ADF4350 寬帶頻率合成器)的結構框圖;它的輸出頻率範圍為 137.5 MHz 至 4400 MHz。(有關其功能的簡要概述,請參閱帶有集成 VCO 的寬帶 PLL 部分。)

圖 2. ADF4350 PLL 頻率合成器結構框圖。
PLL 的主要性能限製特性是相位噪聲、雜散頻率和鎖定時間。
相位噪聲:相位噪聲是在頻域中評估的振蕩器或 PLL 噪聲,相當於時域中的抖動。它是 PLL 中各種組件產生的噪聲的有效值總和。基於電荷泵的 PLL 將在環路濾波器寬帶內部抑製 VCO 噪聲。在環路寬帶之外,VCO 噪聲占主導地位。
雜散頻率:雜散頻率分量是由電荷泵定期更新 VCO 調頻電壓造成的。它們將出現在由 PFD 頻率生成的載波的頻率偏置處。在小數 N PLL 中,還會在小數分頻器的作用下產生雜散。
鎖定時間:當從一個頻率變化到另一個頻率或響應一個短暫的偏置時,PLL 的相位或頻率返回到鎖定範圍所用的時間。它可以按照頻率或相位的調整情況加以指定。它作為一個規格的重要程度取決於應用場合。
VCO 為何仍使用高電壓?
高性能 VCO 是目前剩餘的、抵禦矽集成浪潮的最後電子元件之一。僅在過去數年裏,用於蜂窩手機的 VCO 已完全集成到其無線芯片組中。然而,蜂窩基站、微波點對點係統、軍事和航空航天以及其他高性能應用領域仍在拓展矽基 VCO 的功能,並且仍然采用離散的方法實現。下麵列出了原因:
大多數市售的離散 VCO 使用可變電容的變容二極管作為基於 LC 的諧振電路中的調諧元件。改變二極管的電壓可以更改其電容,進而可以更改諧振電路的諧振頻率。
變容二極管上的任何電壓噪聲都會由 VCO 增益 KV(單位為 MHz/V)放大,並轉換為相位噪聲。為了將 VCO 相位噪聲減至最低,KV 必須盡可能地低,然而,實現合理寬度的調諧範圍需要較大的 KV。因此,對於既需要低相位噪聲,又需要寬調諧範圍的應用場合,VCO 製造商通常設計具有低增益和較大輸入電壓範圍的振蕩器,以滿足這些相互矛盾的要求。
對於窄帶 VCO 來說,典型的電壓調諧範圍為 0.5 V 至 4.5 V,而寬帶 VCO 的典型電壓調諧範圍為 1 V 至 14 V,在某些情況下,調諧範圍甚至寬達 1 V 至 28 V。
同軸諧振器振蕩器 (CRO) 是另一種特殊類型的 VCO,使用非常低的增益和較寬的輸入調諧電壓來實現超低的相位噪聲性能。 它們通常用於窄帶專用移動無線通信和陸上移動無線通信應用領域。
連接到高壓 VCO
大多數商業 PLL 頻率合成器 IC 具有最大可提供約 5.5 V 電壓的電荷泵輸出,不足以直接驅動需要更高調諧電壓的 VCO(如果環路濾波器僅使用無源元件)。為了達到更高的調諧電壓,必須采用一種運用運算放大器電路的有源環路濾波器拓撲結構。
要實現這一目的,最簡單方法是在無源環路濾波器之後添加一個增益級。雖然設計簡單,但這種方法存在一些隱患:反相運算放大器配置提供的低輸入阻抗會加載無源環路濾波器,改變了環路動態;同tong相xiang配pei置zhi可ke以yi提ti供gong足zu夠gou高gao的de輸shu入ru阻zu抗kang,不bu會hui加jia載zai濾lv波bo器qi,但dan有you源yuan濾lv波bo器qi增zeng益yi會hui放fang大da任ren何he運yun算suan放fang大da器qi的de噪zao聲sheng,並bing且qie得de不bu到dao前qian麵mian無wu源yuan環huan路lu濾lv波bo器qi提ti供gong的de濾lv波bo好hao處chu。一yi種zhong更geng好hao的de拓tuo撲pu結jie構gou是shi將jiang增zeng益yi級ji和he濾lv波bo器qi集ji成cheng到dao單dan個ge有you源yuan濾lv波bo器qi組zu件jian中zhong。建jian議yi進jin行xing預yu濾lv波bo,以yi免mian來lai自zi電dian荷he泵beng的de極ji短duan電dian流liu脈mai衝chong過guo度du驅qu動dong放fang大da器qi—,這可能會限製輸入電壓的大小。
圖 3 xianshilelianggetuijiandeyouyuanlvboqituopujiegoushili,tamencaiyongfanxianghetongxiangzengyijinxingleyulvbo。qingzhuyi,zhexiefangdaqidianlushizhenzhengdeshijianjifenqi,tamenhuiqiangzhi PLL 的環路在它們的輸入處保持零誤差。在環路之外,所示的拓撲結構可能漂移到供電軌。

a. 反相拓撲結構。

b. 同相拓撲結構。
圖 3. 使用預濾波的有源濾波器。
反相拓撲結構具有在固定電壓下偏置電荷泵的優勢,通常可以達到電荷泵電壓的一半 (VP/2)—,因此可以實現最佳的雜散性能。注意要提供純淨的偏置電壓,最好來自專用的低噪聲線性穩壓器,例如 ADP150,bingqiejinkenengkaojinyunsuanfangdaqishuruyinjiaojinxingchongfenjieou。fenpinqiwangluozhongshiyongdedianzuzhiyingjinliangxiao,yijianshaotamenchanshengdezaosheng。dangshiyongfanxiangtuopujiegoushi,guanjianshiyaoquebao PLL IC 允許 PFD 極性反轉,如有必要,取消運算放大器的反向並以正確的極性驅動 VCO。ADF4xxx 係列具有這一特性。
tongxianghuanlulvboqipeizhibuxuyaojinxingzhuanmendepianzhi,yincikeyitigonggengjincoudejiejuefangan。dianhebengdianyabuhuizaiyigegudingshuipingxiapianzhi,bingqiexianzaikezaiqizhenggecaozuofanweineibianhua。yinci,zaishiyongcilvboqileixingshi,gengweizhongyaodeshishiyongyigejuyouguidaoguishurudeyunsuanfangdaqi。(下一節將介紹輸入電壓範圍要求。)
選擇運算放大器
選擇運算放大器是讓有源濾波器發揮最佳性能的關鍵。除了帶寬外,要考慮的主要性能規格還包括:
● 噪聲電壓密度—單位為 nV/√Hz
● 電流噪聲—單位為 pA/√Hz
● 輸入偏置電流
● 共模電壓範圍
濾波器的輸出直接影響產生的頻率和相位;因此,運算放大器的噪聲電壓密度指示了有源濾波器所添加的相位噪聲量。放大器噪聲不僅添加到 PLL 環路帶寬中,而且還添加到帶外 — 並(bing)在(zai)環(huan)路(lu)濾(lv)波(bo)器(qi)的(de)轉(zhuan)折(zhe)頻(pin)率(lv)處(chu)最(zui)為(wei)明(ming)顯(xian),對(dui)於(yu)具(ju)有(you)高(gao)噪(zao)聲(sheng)電(dian)壓(ya)密(mi)度(du)的(de)放(fang)大(da)器(qi)而(er)言(yan),更(geng)是(shi)如(ru)此(ci)。因(yin)此(ci),關(guan)鍵(jian)是(shi)要(yao)保(bao)持(chi)較(jiao)低(di)的(de)放(fang)大(da)器(qi)噪(zao)聲(sheng),從(cong)而(er)履(lv)行(xing)放(fang)大(da)器(qi)和(he)高(gao)電(dian)壓(ya) VCO 的使命:提供更低的相位噪聲。一個不錯的設計目標是 <10 nV/√Hz。與誤差電流脈衝相比,電流噪聲通常小得多,因此它的影響遠遠小於電壓噪聲的影響。
如果運算放大器的輸入偏置電流相對於 PFD 輸出電流明顯偏大,則會在 PLL 輸出頻譜上產生較大的雜散頻率。為了保持 VCO 調諧電壓始終相同和 PLL 鎖定,電荷泵必須取代運算放大器輸入在每個 PFD 周期上吸取的偏置電流。這將調整 PFD 頻率處的 VTUNE 電壓,並導致載波周圍偏置處的雜散頻率等於 PFD 頻率。輸入偏置電流越高,VTUNE 電壓的調整越大,並且雜散幅度越高。
共模電壓範圍或輸入電壓範圍 (IVR) 是另一個重要的運算放大器規格,它常常被人忽略,進而導致最終設計出現嚴重問題。IVR 決定在輸入端子處最大/最小信號和正/負供電軌之間所需的間隙。
采用 ±15 V 的早期運算放大器通常具有 ±12 V 的 IVR。後來添加的緩慢橫向 PNP 輸入級允許 IVR 包括負供電軌,從而提供單電源能力。盡管任何運算放大器都將使用接地和正極電源運行,但有必要觀察它與供電軌之間的距離。
例如,廣泛流行的 OP27 具有 ±12.3 V 的 IVR 以及 ±15 V 的電源。這意味著輸入電壓至少需要與正、負供電軌相距 ±2.7 V。這種在範圍下端的限製使它不利於在單電源操作中使用寬輸入擺動。雙電源設計選項(如果有)允許更廣泛地選擇運算放大器(並且簡化了輸入偏置問題)。如果需要單電源設計,請使用允許輸入電壓從一個供電軌擺動到另一個供電軌的運算放大器(但其中的許多放大器可能具有更高的噪聲電壓規格)。因此,為了獲得最佳結果,需要符合以下條件的運算放大器:具有低噪聲電壓密度,以實現較低的相位噪聲;具有較低的輸入偏置電流,以實現較低的雜散;並且具有軌到軌輸入,以實現單電源工作。表 1 列出了一些模擬器件運算放大器及其相對於上述設計標準的規格。
表 1. 建議在 PLL 有源環路濾波器中使用的運算放大器

運算放大器的選擇取決於應用場合。如果 PFD 雜散遠離環路帶寬之外(例如在小數頻率合成器中),則適合使用雙極型晶體管輸入 (BJT) 運算放大器 — 例如 OP184 或 OP27。BJT 的高輸入偏置電流所導致的 PFD 雜散將由環路濾波器進行有效的衰減,並且 PLL 可以充分利用 BJT 運算放大器的低噪聲電壓密度的優勢。
如果應用場合需要較小的 PFD 與環路帶寬比率(例如,在整數 N 頻率合成器中),應在噪聲和雜散水平之間達成妥協;在此情況下,AD820 和 AD8661 可能是不錯的選擇。
值得注意的是,雖然有源濾波器通常會增加 PLL 的噪聲,但它們能充當緩衝器,這使它們在一些應用細分領域能提供優於無源濾波器的性能。例如,如果 VCO 的調諧端口上具有會導致嚴重 PFD 雜散的高漏電流,可以使用運算放大器來降低雜散水平。運算放大器的低阻抗輸出可以輕鬆供應調諧端口漏電流。
設計示例
考慮一個示例,在其中 LO 具有以下規格:
● 八倍頻調諧範圍為 1000 MHz 至 2000 MHz
● 相位噪聲要求為 –142 dBc/Hz(在 1 MHz 偏置處)
● 雜散 < –70 dBc
● 250-kHz 信道間距
● 鎖定時間 < 2 ms
● 提供 15 V 或 30 V 單電源
為了覆蓋 1 GHz 帶寬並滿足相位噪聲目標,需要使用高電壓 VCO 和(he)有(you)源(yuan)環(huan)路(lu)濾(lv)波(bo)器(qi)。相(xiang)位(wei)噪(zao)聲(sheng)和(he)雜(za)散(san)規(gui)格(ge)以(yi)及(ji)單(dan)電(dian)源(yuan)限(xian)製(zhi),將(jiang)會(hui)驅(qu)動(dong)運(yun)算(suan)放(fang)大(da)器(qi)的(de)選(xuan)擇(ze)。為(wei)了(le)滿(man)足(zu)雜(za)散(san)規(gui)格(ge),運(yun)算(suan)放(fang)大(da)器(qi)輸(shu)入(ru)偏(pian)置(zhi)電(dian)流(liu)必(bi)須(xu)較(jiao)低(di),而(er)使(shi)用(yong)具(ju)有(you)低(di)電(dian)壓(ya)噪(zao)聲(sheng)的(de)運(yun)算(suan)放(fang)大(da)器(qi)可(ke)以(yi)實(shi)現(xian)最(zui)佳(jia)的(de)相(xiang)位(wei)噪(zao)聲(sheng)。通(tong)過(guo)選(xuan)擇(ze) JFET-input 運算放大器(例如輸入偏置電流為 0.3 pA 且電壓噪聲為 12 nV/√Hz 的 AD8661),可以在兩者之間達成完美妥協。該器件還可以處理單電源要求。可選擇 RFMD UMS-2000-A16 VCO 來覆蓋倍頻範圍。
最佳的入手點是一個涉及 ADIsimPLL™ 工具中支持的有源濾波器拓撲結構的模擬。圖 3 中顯示了兩種推薦的濾波器類型,但 ADIsimPLL 還支持其他配置。
對於 PLL,選擇了可在整數或小數模式下工作的 ADF4150;它還提供了輸出分頻器選項:2/4/8/16/32 — 允許連續覆蓋從 2 GHz 一直到 31.25 MHz 的頻率。ADF4150 類似於圖 2 中顯示的 ADF4350,但它允許為那些需要滿足更嚴格相位噪聲要求的應用場合選擇外部 VCO。在模擬中,PLL 環路濾波器設置為 20 kHz,以盡可能減少運算放大器產生的噪聲,同時保持 PLL 鎖定時間小於 2 ms。
圖 4 將噪聲圖 (dBc) 顯示為模擬和測量係統(采用 ADF4150 PLL、UMS VCO 和基於 AD8661 的濾波器)中頻率偏置的函數。可在兩個噪聲配置文件中看到,由於有源環路濾波器增加了噪聲,在 20 kHz 左右時最大達到 –90-dBc,但仍滿足 –142-dBc/Hz(1 MHz 偏置)的目標。為了降低帶內噪聲,可以以更高的雜散水平為代價使用更低噪聲的運算放大器,例如 OP184 或 OP27;或將 PLL 環路帶寬降低到 20 kHz 以下。

圖 4. ADIsimPLL 模擬和測得的性能(在 PLL 有源濾波器中采用 AD8661 作為運算放大器)。
圖 5 顯示了在使用 OP27 時噪聲水平大約改善了 6 dB。在此情況下,由於環路帶寬相對較窄,雜散水平未顯著增加。進一步降低帶寬將改善偏置量低於100 kHz 時的相位噪聲,為之付出的代價是 PLL 鎖定時間增加。所有這些取舍均可以在進入實驗室之前使用 ADIsimPLL 模擬進行測試。

圖 5. 在有源濾波器中采用 AD8661 和 OP27 時的 PLL 測量性能。
重大新聞:高電壓 PLL
迄今為止,關於是否需要使用有源濾波器將低電壓 PLL 連接到高電壓 VCO 的話題引發了人們的激烈討論。高電壓 PLL 日益得到廣泛應用,然而,這大大降低了有源濾波器的必要性。其中一個示例就是 ADF4113HV PLL,它集成了高電壓電荷泵,並且具有 –212-dBc/Hz 的正常相位噪聲本底。在此情況下,PLL 電荷泵的輸出可以高達 15 V,因此允許在 VCO 之前使用更簡單的無源濾波器。
很快,可將最大電壓增加到 30 V 的器件和具有高電壓電荷泵的小數 N PLL 將會進一步增強該高電壓 PLL 係列。如需了解更新內容和新產品信息,請參閱 PLL 網站。
具有集成 VCO 的寬帶 PLL
另一種將有源濾波器與高電壓 VCO 結合使用的備選方案是使用圖 2 中所示的完全集成式高性能 PLL,例如 ADF4350。在此情況下,VCO 集成到芯片上。通過使用多頻帶 VCO 方法,避免了前麵所討論的寬調諧範圍和低相位噪聲之間固有的利弊權衡問題。在 ADF4350 中,三個獨立的 VCO 集成在芯片上,每個 VCO 具有 16 個重疊的子帶,共有 48 個子帶。每次更新頻率時,均會啟動自動校準以選擇合適的 VCO 子帶。
這顯示了將 VCO 設計從離散遷移到矽基解決方案的真正益處:可在最小的區域內實現高度集成,帶來了更高的設計靈活性。例如,ADF4350 還可以集成可編程的輸出分頻器級,從而將頻率覆蓋範圍從 137.5 MHz 一直增加到 4.4 GHz — 對於希望在多個頻率和標準上重複使用同一設計的無線電設計師而言,這是一個非常具有吸引力的功能。
與標準 12.7 mm 方形 VCO 封裝相比,ADF4350 采用 5 mm 方形 LFCSP 封裝。性能水平已接近那些離散設計的水平,100 kHz 偏置時的相位噪聲為 –114 dBc/Hz,1 MHz 偏置時的相位噪聲為 –134 dBc/Hz。

圖 6. 顯示了 ADF4350 VCO 電壓中的 48 個不同子帶以及頻率關係。
如需詳細了解業界最廣泛的其中一種 PLL 產品組合,包括整數 N、小數 N、集成 VCO 和高電壓 PLL IC — 推動性能更上一層樓並減輕全球 PLL 和無線電設計師麵臨的設計挑戰 — 請參閱 PLL 頻率合成器/VCO 網站。
參考電路
1. 實用的無線電實驗室論壇。 http://www.radio-labs.com。
2. Best,Roland E。 鎖相環。設計、模擬和應用。McGraw Hill。
3. Curtin、Mike 和 Paul O’Brien。1999.“用於高頻接收器和發送器的鎖相環—第 2 部分。”《模擬對話》,第 33 卷。
4. 如需了解所有 ADI 器件的信息,請參閱 www.analog.com。
推薦閱讀:
特別推薦
- 噪聲中提取真值!瑞盟科技推出MSA2240電流檢測芯片賦能多元高端測量場景
- 10MHz高頻運行!氮矽科技發布集成驅動GaN芯片,助力電源能效再攀新高
- 失真度僅0.002%!力芯微推出超低內阻、超低失真4PST模擬開關
- 一“芯”雙電!聖邦微電子發布雙輸出電源芯片,簡化AFE與音頻設計
- 一機適配萬端:金升陽推出1200W可編程電源,賦能高端裝備製造
技術文章更多>>
- 貿澤EIT係列新一期,探索AI如何重塑日常科技與用戶體驗
- 算力爆發遇上電源革新,大聯大世平集團攜手晶豐明源線上研討會解鎖應用落地
- 創新不止,創芯不已:第六屆ICDIA創芯展8月南京盛大啟幕!
- AI時代,為什麼存儲基礎設施的可靠性決定數據中心的經濟效益
- 矽典微ONELAB開發係列:為毫米波算法開發者打造的全棧工具鏈
技術白皮書下載更多>>
- 車規與基於V2X的車輛協同主動避撞技術展望
- 數字隔離助力新能源汽車安全隔離的新挑戰
- 汽車模塊拋負載的解決方案
- 車用連接器的安全創新應用
- Melexis Actuators Business Unit
- Position / Current Sensors - Triaxis Hall
熱門搜索
微波功率管
微波開關
微波連接器
微波器件
微波三極管
微波振蕩器
微電機
微調電容
微動開關
微蜂窩
位置傳感器
溫度保險絲
溫度傳感器
溫控開關
溫控可控矽
聞泰
穩壓電源
穩壓二極管
穩壓管
無焊端子
無線充電
無線監控
無源濾波器
五金工具
物聯網
顯示模塊
顯微鏡結構
線圈
線繞電位器
線繞電阻



