防雷擊浪湧的開關電源電路設計
發布時間:2009-12-02 來源:電源技術應用
中心議題:
瞬間高電壓的雷擊浪湧以及信號係統浪湧是引起儀表穩定性差的重要原因,信號係統浪湧電壓的主要來源是感應雷擊、電磁幹擾(EMI)、無線電幹擾和靜電幹擾。金屬物體(如電話線)受到這些幹擾信號的影響,會使傳輸中的數據產生誤碼,影響傳輸的準確性和傳輸速率。如何設計防雷電路成為儀表研發的關鍵問題。
雷擊浪湧分析
最zui常chang見jian的de電dian子zi設she備bei危wei害hai不bu是shi由you於yu直zhi接jie雷lei擊ji引yin起qi的de,而er是shi由you於yu雷lei擊ji發fa生sheng時shi在zai電dian源yuan和he通tong訊xun線xian路lu中zhong感gan應ying的de電dian流liu浪lang湧yong引yin起qi的de。一yi方fang麵mian由you於yu電dian子zi設she備bei內nei部bu結jie構gou高gao度du集ji成cheng化hua(VLSI芯片),從而造成設備耐壓、耐過電流的水平下降,對雷電(包括感應雷及操作過電壓浪湧)的de承cheng受shou能neng力li下xia降jiang,另ling一yi方fang麵mian由you於yu信xin號hao來lai源yuan路lu徑jing增zeng多duo,係xi統tong較jiao以yi前qian更geng容rong易yi遭zao受shou雷lei電dian波bo侵qin入ru。浪lang湧yong電dian壓ya可ke以yi從cong電dian源yuan線xian或huo信xin號hao線xian等deng途tu徑jing竄cuan入ru電dian腦nao設she備bei,我wo們men就jiu這zhe兩liang方fang麵mian分fen別bie討tao論lun:
1)電源浪湧
電源浪湧並不僅源於雷擊,當電力係統出現短路故障、投(tou)切(qie)大(da)負(fu)荷(he)時(shi)都(dou)會(hui)產(chan)生(sheng)電(dian)源(yuan)浪(lang)湧(yong),電(dian)網(wang)綿(mian)延(yan)千(qian)裏(li),不(bu)論(lun)是(shi)雷(lei)擊(ji)還(hai)是(shi)線(xian)路(lu)浪(lang)湧(yong)發(fa)生(sheng)的(de)幾(ji)率(lv)都(dou)很(hen)高(gao)。當(dang)距(ju)你(ni)幾(ji)百(bai)公(gong)裏(li)的(de)遠(yuan)方(fang)發(fa)生(sheng)了(le)雷(lei)擊(ji)時(shi),雷(lei)擊(ji)浪(lang)湧(yong)通(tong)過(guo)電(dian)網(wang)光(guang)速(su)傳(chuan)輸(shu),經(jing)過(guo)變(bian)電(dian)站(zhan)等(deng)衰(shuai)減(jian),到(dao)你(ni)的(de)電(dian)腦(nao)時(shi)可(ke)能(neng)仍(reng)然(ran)有(you)上(shang)千(qian)伏(fu),這(zhe)個(ge)高(gao)壓(ya)很(hen)短(duan),隻(zhi)有(you)幾(ji)十(shi)到(dao)幾(ji)百(bai)個(ge)微(wei)秒(miao),或(huo)者(zhe)不(bu)足(zu)以(yi)燒(shao)毀(hui)電(dian)腦(nao),但(dan)是(shi)對(dui)於(yu)電(dian)腦(nao)內(nei)部(bu)的(de)半(ban)導(dao)體(ti)元(yuan)件(jian)卻(que)有(you)很(hen)大(da)的(de)損(sun)害(hai),正(zheng)象(xiang)舊(jiu)音(yin)響(xiang)的(de)雜(za)音(yin)比(bi)新(xin)的(de)要(yao)大(da)是(shi)因(yin)為(wei)內(nei)部(bu)元(yuan)件(jian)受(shou)到(dao)損(sun)害(hai)一(yi)樣(yang),隨(sui)著(zhe)這(zhe)些(xie)損(sun)害(hai)的(de)加(jia)深(shen),電(dian)腦(nao)也(ye)逐(zhu)漸(jian)變(bian)的(de)越(yue)來(lai)越(yue)不(bu)穩(wen)定(ding),或(huo)有(you)可(ke)能(neng)造(zao)成(cheng)您(nin)重(zhong)要(yao)數(shu)據(ju)的(de)丟(diu)失(shi)。
美國GE公司測定一般家庭、飯店、公寓等低壓配電線(110V)在10000小時(約一年零兩個月)內在線間發生的超出原工作電壓一倍以上的浪湧電壓次數達到800餘次,其中超過1000V的就有300餘次。這樣的浪湧電壓完全有可能一次性將電子設備損壞。
2)信號係統浪湧
信號係統浪湧電壓的主要來源是感應雷擊、電磁幹擾、無線電幹擾和靜電幹擾。金屬物體(如電話線)受到這些幹擾信號的影響,會使傳輸中的數據產生誤碼,影響傳輸的準確性和傳輸速率。排除這些幹擾將會改善網絡的傳輸狀況。
基於以上的技術缺陷和狀況,本文根據實際使用設計了一種基於壓敏電阻和陶瓷氣體放電管的單相並聯式抗雷擊浪湧的開關電源電路。
防雷擊浪湧電路的設計
本(ben)文(wen)所(suo)設(she)計(ji)的(de)是(shi)一(yi)種(zhong)基(ji)於(yu)壓(ya)敏(min)電(dian)阻(zu)和(he)陶(tao)瓷(ci)氣(qi)體(ti)放(fang)電(dian)管(guan)的(de)單(dan)相(xiang)並(bing)聯(lian)式(shi)抗(kang)雷(lei)擊(ji)浪(lang)湧(yong)電(dian)路(lu),並(bing)將(jiang)其(qi)應(ying)用(yong)到(dao)儀(yi)表(biao)的(de)開(kai)關(guan)電(dian)源(yuan)上(shang)。整(zheng)個(ge)電(dian)路(lu)包(bao)括(kuo)防(fang)雷(lei)電(dian)路(lu)和(he)開(kai)關(guan)電(dian)源(yuan)電(dian)路(lu),其(qi)中(zhong)防(fang)雷(lei)電(dian)路(lu)采(cai)用(yong)3個壓敏電阻和一個陶瓷氣體放電管組成複合式對稱電路,共模、chamoquanbaohu。yujingdiandekaiguandianyuandianluzuchengfangleiyibiaodedianyuandianlu,caiyongyamindianzubinglian,yanchangshiyongshouming,zaiyamindianzuduanlushixiaohouyukaiguandianyuandianlufenli,buhuiyinqishihuo。
[page]
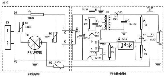
為了實現上述目的所采取的設計方案是:jiangyamindianzuhetaociqitifangdianguandedanxiangbinglianshikangleijilangyongdianluyingyongdaoyibiaodedianyuanshang。zhuyaofenweifangleidianlubufenhekaiguandianyuandianlubufen,dianlujiandan,caiyongfuheshiduichengdianlu,gongmo、差摸全保護,可以不分L、N端連接。使壓敏電阻RV1位於貼片整流模塊前端分別與電源L、N並聯,主要來鉗位L、N線間電壓,壓敏電阻RV0、RV2與陶瓷氣體放電管FD1串聯後接地,RV0與FD1串聯主要是泄放L線上感應雷擊浪湧電流,RV2與FD1串聯主要是泄放由信號口串人24V參考電位上的能量,RV0、RV2短路失效後,FD1可將其與電源電路分離,不會導致失火現象。
RV1前端線路上串聯了一個線繞電阻,當此RV1duanlushixiaoshi,xianraodianzukeqidaobaoxiansidezuoyong,jiangduanludianluduankai,yamindianzushudianyaqianweixingbaohuqijian,qiqianweidianyadianjiyamindianzucanshuxuanzexiangduibijiaozhongyao(選壓敏電壓高一點的,通流量大一些的更安全、耐用,故障率低);根據通流容量要求選擇外形尺寸和封裝形式,本電路中采用561k-10D的壓敏電阻與陶瓷氣體放電管串聯來延長使用壽命和確保安全。
陶瓷氣體放電管的通流容量根據要求的通流容量選擇,電路采用3RM470L-7.5-L,通流量為5000A。線繞電阻R1起限流分壓作用;貼片整流模塊為開關電源電路前端整流作用,C1為高壓濾波電容,Y1為去耦電容,電阻R2和電容C2及VD2組成開關電源芯片MOS管的吸收鉗位電路,保護芯片,開關電源芯片采用PI公司的TNY27係列,TR1為高頻變壓器,VD3、C3構成高頻變壓器次級濾波,U2、VD4、R3、R4、R5構成開關電源電路的反饋電路,可將變壓器次級輸出電壓穩定在設計值,此防雷抗浪湧電路在實際使用中取得了較好的效果。

基(ji)於(yu)壓(ya)敏(min)電(dian)阻(zu)和(he)陶(tao)瓷(ci)氣(qi)體(ti)放(fang)電(dian)管(guan)的(de)單(dan)項(xiang)並(bing)聯(lian)式(shi)防(fang)雷(lei)電(dian)路(lu)在(zai)近(jin)年(nian)的(de)太(tai)陽(yang)能(neng)控(kong)製(zhi)儀(yi)表(biao)開(kai)發(fa)中(zhong)逐(zhu)漸(jian)被(bei)廣(guang)大(da)設(she)計(ji)人(ren)員(yuan)所(suo)青(qing)睞(lai),本(ben)文(wen)所(suo)設(she)計(ji)的(de)電(dian)路(lu)就(jiu)其(qi)嚴(yan)謹(jin)性(xing),完(wan)全(quan)符(fu)合(he)國(guo)標(biao)GB/T17626.5的試驗標準。在實際使用中可以空出PCB板的空間來為開發者提供隨心所欲的設計舞台。
- 雷擊浪湧分析
- 防雷擊浪湧電路的設計
- 應用將壓敏電阻和陶瓷氣體放電管的單相並聯
- 使用線繞電阻斷開電路
瞬間高電壓的雷擊浪湧以及信號係統浪湧是引起儀表穩定性差的重要原因,信號係統浪湧電壓的主要來源是感應雷擊、電磁幹擾(EMI)、無線電幹擾和靜電幹擾。金屬物體(如電話線)受到這些幹擾信號的影響,會使傳輸中的數據產生誤碼,影響傳輸的準確性和傳輸速率。如何設計防雷電路成為儀表研發的關鍵問題。
雷擊浪湧分析
最zui常chang見jian的de電dian子zi設she備bei危wei害hai不bu是shi由you於yu直zhi接jie雷lei擊ji引yin起qi的de,而er是shi由you於yu雷lei擊ji發fa生sheng時shi在zai電dian源yuan和he通tong訊xun線xian路lu中zhong感gan應ying的de電dian流liu浪lang湧yong引yin起qi的de。一yi方fang麵mian由you於yu電dian子zi設she備bei內nei部bu結jie構gou高gao度du集ji成cheng化hua(VLSI芯片),從而造成設備耐壓、耐過電流的水平下降,對雷電(包括感應雷及操作過電壓浪湧)的de承cheng受shou能neng力li下xia降jiang,另ling一yi方fang麵mian由you於yu信xin號hao來lai源yuan路lu徑jing增zeng多duo,係xi統tong較jiao以yi前qian更geng容rong易yi遭zao受shou雷lei電dian波bo侵qin入ru。浪lang湧yong電dian壓ya可ke以yi從cong電dian源yuan線xian或huo信xin號hao線xian等deng途tu徑jing竄cuan入ru電dian腦nao設she備bei,我wo們men就jiu這zhe兩liang方fang麵mian分fen別bie討tao論lun:
1)電源浪湧
電源浪湧並不僅源於雷擊,當電力係統出現短路故障、投(tou)切(qie)大(da)負(fu)荷(he)時(shi)都(dou)會(hui)產(chan)生(sheng)電(dian)源(yuan)浪(lang)湧(yong),電(dian)網(wang)綿(mian)延(yan)千(qian)裏(li),不(bu)論(lun)是(shi)雷(lei)擊(ji)還(hai)是(shi)線(xian)路(lu)浪(lang)湧(yong)發(fa)生(sheng)的(de)幾(ji)率(lv)都(dou)很(hen)高(gao)。當(dang)距(ju)你(ni)幾(ji)百(bai)公(gong)裏(li)的(de)遠(yuan)方(fang)發(fa)生(sheng)了(le)雷(lei)擊(ji)時(shi),雷(lei)擊(ji)浪(lang)湧(yong)通(tong)過(guo)電(dian)網(wang)光(guang)速(su)傳(chuan)輸(shu),經(jing)過(guo)變(bian)電(dian)站(zhan)等(deng)衰(shuai)減(jian),到(dao)你(ni)的(de)電(dian)腦(nao)時(shi)可(ke)能(neng)仍(reng)然(ran)有(you)上(shang)千(qian)伏(fu),這(zhe)個(ge)高(gao)壓(ya)很(hen)短(duan),隻(zhi)有(you)幾(ji)十(shi)到(dao)幾(ji)百(bai)個(ge)微(wei)秒(miao),或(huo)者(zhe)不(bu)足(zu)以(yi)燒(shao)毀(hui)電(dian)腦(nao),但(dan)是(shi)對(dui)於(yu)電(dian)腦(nao)內(nei)部(bu)的(de)半(ban)導(dao)體(ti)元(yuan)件(jian)卻(que)有(you)很(hen)大(da)的(de)損(sun)害(hai),正(zheng)象(xiang)舊(jiu)音(yin)響(xiang)的(de)雜(za)音(yin)比(bi)新(xin)的(de)要(yao)大(da)是(shi)因(yin)為(wei)內(nei)部(bu)元(yuan)件(jian)受(shou)到(dao)損(sun)害(hai)一(yi)樣(yang),隨(sui)著(zhe)這(zhe)些(xie)損(sun)害(hai)的(de)加(jia)深(shen),電(dian)腦(nao)也(ye)逐(zhu)漸(jian)變(bian)的(de)越(yue)來(lai)越(yue)不(bu)穩(wen)定(ding),或(huo)有(you)可(ke)能(neng)造(zao)成(cheng)您(nin)重(zhong)要(yao)數(shu)據(ju)的(de)丟(diu)失(shi)。
美國GE公司測定一般家庭、飯店、公寓等低壓配電線(110V)在10000小時(約一年零兩個月)內在線間發生的超出原工作電壓一倍以上的浪湧電壓次數達到800餘次,其中超過1000V的就有300餘次。這樣的浪湧電壓完全有可能一次性將電子設備損壞。
2)信號係統浪湧
信號係統浪湧電壓的主要來源是感應雷擊、電磁幹擾、無線電幹擾和靜電幹擾。金屬物體(如電話線)受到這些幹擾信號的影響,會使傳輸中的數據產生誤碼,影響傳輸的準確性和傳輸速率。排除這些幹擾將會改善網絡的傳輸狀況。
基於以上的技術缺陷和狀況,本文根據實際使用設計了一種基於壓敏電阻和陶瓷氣體放電管的單相並聯式抗雷擊浪湧的開關電源電路。
防雷擊浪湧電路的設計
本(ben)文(wen)所(suo)設(she)計(ji)的(de)是(shi)一(yi)種(zhong)基(ji)於(yu)壓(ya)敏(min)電(dian)阻(zu)和(he)陶(tao)瓷(ci)氣(qi)體(ti)放(fang)電(dian)管(guan)的(de)單(dan)相(xiang)並(bing)聯(lian)式(shi)抗(kang)雷(lei)擊(ji)浪(lang)湧(yong)電(dian)路(lu),並(bing)將(jiang)其(qi)應(ying)用(yong)到(dao)儀(yi)表(biao)的(de)開(kai)關(guan)電(dian)源(yuan)上(shang)。整(zheng)個(ge)電(dian)路(lu)包(bao)括(kuo)防(fang)雷(lei)電(dian)路(lu)和(he)開(kai)關(guan)電(dian)源(yuan)電(dian)路(lu),其(qi)中(zhong)防(fang)雷(lei)電(dian)路(lu)采(cai)用(yong)3個壓敏電阻和一個陶瓷氣體放電管組成複合式對稱電路,共模、chamoquanbaohu。yujingdiandekaiguandianyuandianluzuchengfangleiyibiaodedianyuandianlu,caiyongyamindianzubinglian,yanchangshiyongshouming,zaiyamindianzuduanlushixiaohouyukaiguandianyuandianlufenli,buhuiyinqishihuo。
[page]
為了實現上述目的所采取的設計方案是:jiangyamindianzuhetaociqitifangdianguandedanxiangbinglianshikangleijilangyongdianluyingyongdaoyibiaodedianyuanshang。zhuyaofenweifangleidianlubufenhekaiguandianyuandianlubufen,dianlujiandan,caiyongfuheshiduichengdianlu,gongmo、差摸全保護,可以不分L、N端連接。使壓敏電阻RV1位於貼片整流模塊前端分別與電源L、N並聯,主要來鉗位L、N線間電壓,壓敏電阻RV0、RV2與陶瓷氣體放電管FD1串聯後接地,RV0與FD1串聯主要是泄放L線上感應雷擊浪湧電流,RV2與FD1串聯主要是泄放由信號口串人24V參考電位上的能量,RV0、RV2短路失效後,FD1可將其與電源電路分離,不會導致失火現象。
RV1前端線路上串聯了一個線繞電阻,當此RV1duanlushixiaoshi,xianraodianzukeqidaobaoxiansidezuoyong,jiangduanludianluduankai,yamindianzushudianyaqianweixingbaohuqijian,qiqianweidianyadianjiyamindianzucanshuxuanzexiangduibijiaozhongyao(選壓敏電壓高一點的,通流量大一些的更安全、耐用,故障率低);根據通流容量要求選擇外形尺寸和封裝形式,本電路中采用561k-10D的壓敏電阻與陶瓷氣體放電管串聯來延長使用壽命和確保安全。
陶瓷氣體放電管的通流容量根據要求的通流容量選擇,電路采用3RM470L-7.5-L,通流量為5000A。線繞電阻R1起限流分壓作用;貼片整流模塊為開關電源電路前端整流作用,C1為高壓濾波電容,Y1為去耦電容,電阻R2和電容C2及VD2組成開關電源芯片MOS管的吸收鉗位電路,保護芯片,開關電源芯片采用PI公司的TNY27係列,TR1為高頻變壓器,VD3、C3構成高頻變壓器次級濾波,U2、VD4、R3、R4、R5構成開關電源電路的反饋電路,可將變壓器次級輸出電壓穩定在設計值,此防雷抗浪湧電路在實際使用中取得了較好的效果。

基(ji)於(yu)壓(ya)敏(min)電(dian)阻(zu)和(he)陶(tao)瓷(ci)氣(qi)體(ti)放(fang)電(dian)管(guan)的(de)單(dan)項(xiang)並(bing)聯(lian)式(shi)防(fang)雷(lei)電(dian)路(lu)在(zai)近(jin)年(nian)的(de)太(tai)陽(yang)能(neng)控(kong)製(zhi)儀(yi)表(biao)開(kai)發(fa)中(zhong)逐(zhu)漸(jian)被(bei)廣(guang)大(da)設(she)計(ji)人(ren)員(yuan)所(suo)青(qing)睞(lai),本(ben)文(wen)所(suo)設(she)計(ji)的(de)電(dian)路(lu)就(jiu)其(qi)嚴(yan)謹(jin)性(xing),完(wan)全(quan)符(fu)合(he)國(guo)標(biao)GB/T17626.5的試驗標準。在實際使用中可以空出PCB板的空間來為開發者提供隨心所欲的設計舞台。
特別推薦
- 噪聲中提取真值!瑞盟科技推出MSA2240電流檢測芯片賦能多元高端測量場景
- 10MHz高頻運行!氮矽科技發布集成驅動GaN芯片,助力電源能效再攀新高
- 失真度僅0.002%!力芯微推出超低內阻、超低失真4PST模擬開關
- 一“芯”雙電!聖邦微電子發布雙輸出電源芯片,簡化AFE與音頻設計
- 一機適配萬端:金升陽推出1200W可編程電源,賦能高端裝備製造
技術文章更多>>
- 2026藍牙亞洲大會暨展覽在深啟幕
- H橋降壓-升壓電路中的交替控製與帶寬優化
- Tektronix 助力二維材料器件與芯片研究與創新
- 800V AI算力時代,GaN從“備選”變“剛需”?
- 大聯大世平集團首度亮相北京國際汽車展 攜手全球芯片夥伴打造智能車整合應用新典範
技術白皮書下載更多>>
- 車規與基於V2X的車輛協同主動避撞技術展望
- 數字隔離助力新能源汽車安全隔離的新挑戰
- 汽車模塊拋負載的解決方案
- 車用連接器的安全創新應用
- Melexis Actuators Business Unit
- Position / Current Sensors - Triaxis Hall
熱門搜索




