基於EXB841的IGBT驅動與保護電路設計
發布時間:2012-02-21
中心議題:
- IGBT對驅動電路的要求
- 驅動芯片EXB841的控製原理
- 驅動電路優化設計
解決方案:
- 基於EXB841的IGBT驅動與保護電路設計方案
- 采用串聯3.3V反向穩壓二極管的方法
1 引 言
多絕緣柵雙極型晶體管IGBT(Insulated Gate Bipolar Transistor)是一種由雙極型晶體管與MOSFET組合的器件,它既具有MOSFET的柵極電壓控製快速開關特性,又具有雙極型晶體管大電流處理能力和低飽和壓降的特點,近年來在各種電能變換裝置中得到了廣泛應用。但是,IGBT的門極驅動電路影響IGBT的通態壓降、開關時間、快開關損耗、承受短路電流能力及du/dt等參數,並決定了IGBT靜態與動態特性。因此設計高性能的驅動與保護電路是安全使用IGBT的關鍵技術。
2 IGBT對驅動電路的要求
(1)觸發脈衝要具有足夠快的上升和下降速度,即脈衝前後沿要陡峭;
(2)柵極串連電阻Rg要恰當。Rg過小,關斷時間過短,關斷時產生的集電極尖峰電壓過高;Rg過大,器件的開關速度降低,開關損耗增大;
(3)zhashedianyayaoshidang。zengdazhashezhengpianyaduijianxiaokaitongsunhaohedaotongsunhaoyouli,danyehuishiguanzichengshouduanludianliudeshijianbianduan,xuliuerjiguanfanxianghuifuguodianyazengda。yinci,zhengpianyayaoshidang,tongchangwei+15V。為了保證在C-E間出現dv/dt噪聲時可靠關斷,關斷時必須在柵極施加負偏壓,以防止受到幹擾時誤開通和加快關斷速度,減小關斷損耗,幅值一般為-(5~10)V;
(4)當IGBT處於負載短路或過流狀態時,能在IGBT允許時間內通過逐漸降低柵壓自動抑製故障電流,實現IGBT的軟關斷。驅動電路的軟關斷過程不應隨輸入信號的消失而受到影響。
當然驅動電路還要注意像防止門極過壓等其他一些問題。日本FUJI公司的EXB841芯片具有單電源、正負偏壓、過流檢測、保護、軟關斷等主要特性,是一種比較典型的驅動電路。其功能比較完善,在國內外得到了廣泛。
3 驅動芯片EXB841的控製原理

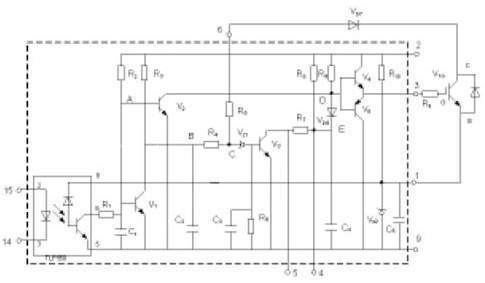
圖 1 EXB841的工作原理
圖1為EXB841的驅動原理[4,5]。其主要有三個工作過程:正常開通過程、正常關斷過程和過流保護動作過程。14和15兩腳間外加PWM控製信號,當觸發脈衝信號施加於14和15引腳時,在GE兩端產生約16V的IGBT開通電壓;當觸發控製脈衝撤銷時,在GE兩端產生-5.1V的IGBT關斷電壓。過流保護動作過程是根據IGBT的CE極間電壓Uce的大小判定是否過流而進行保護的,Uce由二極管Vd7檢測。當IGBT開通時,若發生負載短路等發生大電流的故障,Uce會上升很多,使得Vd7截止,EXB841的6腳“懸空”,B點和C點電位開始由約6V上升,當上升至13V時,Vz1被擊穿,V3導通,C4通過R7和V3放電,E點的電壓逐漸下降,V6導通,從而使IGBT的GE間電壓Uce下降,實現軟關斷,完成EXB841對IGBT的保護。射極電位為-5.1V,由EXB841內部的穩壓二極管Vz2決定。
作為IGBT的專用驅動芯片,EXB841youzhehenduoyoudian,nenggoumanzuyibanyonghudeyaoqiu。danzaidagonglvgaoyagaopinmaichongdianyuandengjuyoujiaodadianciganraodequanqiaonibianyingyongzhong,qibuzuzhichuyexianeryijian。
[page]
(1)過流保護閾值過高。通常IGBT在通過額定電流時導通壓降Uce約為3.5V,而EXB841的過流識別值為7.5V左右,對應電流為額定電流的2~3倍,此時IGBT已嚴重過流。
(2)存在虛假過流。一般大功率IGBT的導通時間約為1μs左右。實際上,IGBT導通時尾部電壓下降是較慢的。實踐表明,當工作電壓較高時,Uce下降至飽和導通時間約為4~5μs,而過流檢測的延遲時間約為2.7μs.因此,在IGBT開通過程中易出現虛假過流。為了識別真假過流,5腳的過流故障輸出信號應延遲5μs,以便保護電路對真正的過流進行保護。
(3)負偏壓不足。EXB841使用單一的20V電源產生+15V和-5V偏壓。在高電壓大電流條件下,開關管通斷會產生幹擾,使截止的IGBT誤導通。
(4)過流保護無自鎖功能。在過流保護時,EXB841對IGBT進行軟關斷,並在5腳輸出故障指示信號,但不能封鎖輸入的PWM控製信號。
(5)無報警電路。在係統應用中,IGBT發生故障時,不能顯示故障信息,不便於操作。
針對以上不足,可以考慮采取一些有效的措施來解決這些問題。以下結合實際設計應用的具體電路加以說明。
4 驅動電路優化設計
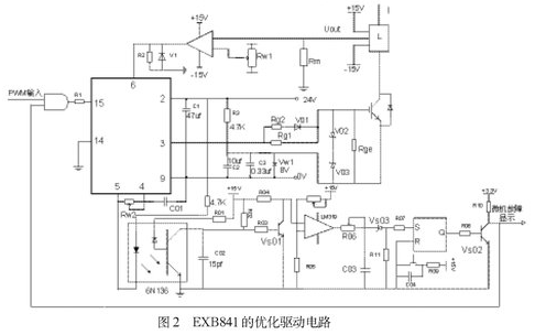
本文基於EXB841設計IGBT的驅動電路如圖2所示,包括外部負柵壓成型電路、過流檢測電路、虛假過流故障識別與驅動信號鎖存電路,故障信息報警電路.
⑴ 外部負柵壓成型電路
針對負偏壓不足的問題,設計了外部負柵壓成型電路。

如圖2所示,用外接8V穩壓管Vw1代替驅動芯片內部的穩壓管Vz2,在穩壓管兩端並聯了兩個電容值分別為105μf和0.33μf的去耦濾波電容。為防止柵極驅動電路出現高壓尖峰,在柵射極間並聯了反向串聯的16V(V02)和8V(V03)穩壓二極管。為了改善控製脈衝的前後沿陡度和防止震蕩,減小IGBT 集電極的電壓尖脈衝,需要在柵極串聯電阻Rg。柵極串連電阻Rg要恰當,Rg過小,關斷時間過短,關斷時產生的集電極尖峰電壓過高;Rg過大,器件的開關速度降低,開關損耗增大。優化電路采用了不對稱的開啟和關斷方法。在IGBT開通時,EXB841的3腳提供+16V的電壓,電阻Rg2經二極管Vd1和Rg1並聯使Rg值較小。關斷時,EXB841內部的V5導通,3腳電平為0,優化驅動電路在IGBT的E極提供-8V電壓,使二極管V01截止,Rg= Rg1具有較大值。並在柵射極間並聯大電阻,防止器件誤導通。
⑵ 過流檢測電路
偏(pian)高(gao)的(de)保(bao)護(hu)動(dong)作(zuo)閾(yu)值(zhi)難(nan)起(qi)到(dao)有(you)效(xiao)地(di)保(bao)護(hu)作(zuo)用(yong),必(bi)須(xu)合(he)適(shi)設(she)置(zhi)此(ci)閾(yu)值(zhi)。但(dan)由(you)於(yu)器(qi)件(jian)壓(ya)降(jiang)的(de)分(fen)散(san)性(xing)和(he)溫(wen)度(du)影(ying)響(xiang),又(you)不(bu)宜(yi)設(she)置(zhi)過(guo)低(di)。為(wei)了(le)適(shi)當(dang)降(jiang)低(di)動(dong)作(zuo)閾(yu)值(zhi),已(yi)經(jing)提(ti)出(chu)了(le)采(cai)用(yong)高(gao)壓(ya)降(jiang)檢(jian)測(ce)二(er)極(ji)管(guan)或(huo)采(cai)用(yong)串(chuan)聯(lian)3.3V反向穩壓二極管的方法。該方法不能在提高了負偏壓的情況下使用,因為正常導通時,IGBT約有3.5V左右的壓降,負偏壓的提高使6腳在正常情況下檢測到的電平將達到12V左右,隨著IGBT的工作電流增大,強電磁幹擾會造成EXB841誤報警,出現虛假過流。本優化電路采用可調的電流傳感器。如圖2所示。L為磁平衡式霍爾電流傳感器,可測量交流或直流電流,反應時間小於1μs,輸出電壓Uout同輸入電流有很好的線性關係。該電路通過調節滑動電阻Rw1設定基準電流幅值而完成保護,當電流傳感器輸出大於給定值時,比較器輸出+15V的高電平至EXB841的6腳,使EXB841的軟關斷電路工作。
⑶ 虛假過流故障識別與驅動信號鎖存電路
當IGBT過流工作時,EXB841的6腳靠上文論述的過流檢測電路檢測到過流發生,EXB841進入軟關斷過程。內部電路(C3,R6)產生約3μs的延時,若3μs後過流依然存在,5腳輸出低電平作為過流故障指示信號,高速光耦6N136導通,三極管Vs01截止,過流高速比較器LM319輸出高電平,電容C03通過R06充電,若LM319輸出持續高電平時間大於設定保護時間(一般為5μs),C03的電壓達到擊穿穩壓管Vs03的電壓,使RS觸發器CD4043的置1端為高電平,從而Q端輸出高電平,Vs02導通,集電極輸出低電平,利用由74LS09構成的與門封鎖輸入驅動信號。CD4043的信號延遲時間最大為幾百個ns,而74LS09的信號延遲時間最大為幾十個ns。因此,保護電路在信號響應上足夠快。圖2中,在RS觸發器的R端加了複位按鈕,發生故障時,RS觸發器將Q端輸出的高電平鎖住,當排除故障後,可以按動複位按鈕,接束對柵極控製信號的封鎖。
Vs02的集電極輸出同時接微處理器,可及時顯示故障信息,實現故障報警。EXB841的軟關斷時間是由內部元件R7和C4的時間常數決定的,為了提高軟開關的可靠性,在EXB841的4和5兩端外加可調電阻Rw2,可調節軟關斷時間,在4和9腳兩端外加電容 C01,可避免過高的di/dt產生的電壓尖峰,但應合理選擇二者的值,太大的值將增大內部三極管V3的集電極電流。
[page]
5 實驗結果分析

圖3為實測典型驅動電路驅動波形,圖4為實測優化驅動電路波形。通過兩圖的對比,不難看出,典型驅動電路的反向關斷電壓不到-5V,正向驅動電壓小於14.5V。而優化驅動電路的反偏壓則基本達到或接近於-8V,正向驅動電壓更是超過了+15V,正反向驅動電壓值得到調整的同時,前後沿陡度也得到極大改善。
原EXB841典型驅動電路應用到大功率高壓高頻脈衝電源中,電源逆變部分由於負偏壓不足,容易引起橋臂直通,導致IGBT經常炸毀。又因為高頻造成的強電磁幹擾,致使IGBT電dian流liu較jiao小xiao時shi就jiu產chan生sheng虛xu假jia過guo流liu的de故gu障zhang保bao護hu,使shi得de設she備bei無wu法fa正zheng常chang運yun行xing。優you化hua電dian路lu應ying用yong到dao電dian源yuan後hou,以yi上shang故gu障zhang均jun得de以yi很hen大da程cheng度du上shang的de消xiao除chu。能neng夠gou滿man足zu設she備bei正zheng常chang工gong作zuo的de要yao求qiu。
6 結論
本文在對IGBT器件的驅動要求進行深入分析之後,在研究了EXB841驅qu動dong原yuan理li的de基ji礎chu上shang,指zhi出chu了le其qi存cun在zai的de諸zhu多duo不bu足zu。再zai結jie合he這zhe些xie問wen題ti設she計ji了le實shi用yong性xing較jiao強qiang的de優you化hua驅qu動dong電dian路lu。該gai電dian路lu具ju有you較jiao強qiang的de過guo流liu識shi別bie能neng力li,並bing能neng夠gou區qu分fen真zhen假jia過guo流liu,從cong而er對dui係xi統tong進jin行xing有you效xiao保bao護hu。將jiang優you化hua驅qu動dong電dian路lu應ying用yong於yu大da功gong率lv高gao壓ya高gao頻pin脈mai衝chong電dian源yuan中zhong,證zheng明ming了le所suo設she計ji的de電dian路lu完wan全quan可ke以yi對duiIGBT進行有效驅動、控製和過流保護。
- 噪聲中提取真值!瑞盟科技推出MSA2240電流檢測芯片賦能多元高端測量場景
- 10MHz高頻運行!氮矽科技發布集成驅動GaN芯片,助力電源能效再攀新高
- 失真度僅0.002%!力芯微推出超低內阻、超低失真4PST模擬開關
- 一“芯”雙電!聖邦微電子發布雙輸出電源芯片,簡化AFE與音頻設計
- 一機適配萬端:金升陽推出1200W可編程電源,賦能高端裝備製造
- 從機械執行到智能互動:移遠Q-Robotbox助力具身智能加速落地
- 品英Pickering將亮相2026航空電子國際論壇,展示航電與電池測試前沿方案
- 模擬芯片設計師的噩夢:晶體管差1毫伏就廢了,溫度升1度特性全飄
- 3A大電流僅需3x1.6mm?意法半導體DCP3603重新定義電源設計
- 芯科科技Tech Talks與藍牙亞洲大會聯動,線上線下賦能物聯網創新
- 車規與基於V2X的車輛協同主動避撞技術展望
- 數字隔離助力新能源汽車安全隔離的新挑戰
- 汽車模塊拋負載的解決方案
- 車用連接器的安全創新應用
- Melexis Actuators Business Unit
- Position / Current Sensors - Triaxis Hall




