LED太陽能路燈控製器的設計分析
發布時間:2012-03-05
中心議題:
- LED太陽能路燈係統結構
- LED太陽能路燈控製器硬件設計
- LED太陽能路燈係統軟件設計
解決方案:
- 選擇STM8單片機對LED太陽能路燈係統進行控製
- 采用三段式充電理論實現了控製器的軟件設計
1 引言
太陽能作為一種新興的綠色能源, 以其永不枯竭、無汙染等優點,正得到迅速的推廣應用。LED具有體積小而堅固耐用,耗電量低、使用奉命長、環保、光色性能好等特點,有資料顯示,每年用於照明的電力在3000億度以上,若采用LED照明,每年就可以節約1/3的照明用電,基本上相當於總投資規模超過2000億元的三峽工程的全年發電量。由於太陽能電池板輸出的是直流電能,而LED也是直流驅動光源,兩者的結合更能提高整個係統的效率,降低市政成本,所以LED太陽能路燈越來越受到人們的重視。
2 LED太陽能路燈係統結構
LED太陽能路燈係統如圖1所示,可以看出其由太陽能電池、路燈控製器、蓄電池、市電供電和LED路lu燈deng五wu部bu分fen組zu成cheng,其qi中zhong太tai陽yang電dian池chi用yong於yu把ba太tai陽yang光guang能neng轉zhuan互hu電dian能neng,即ji白bai天tian時shi刻ke太tai陽yang能neng電dian池chi給gei蓄xu電dian池chi充chong電dian,並bing且qie可ke以yi根gen據ju太tai陽yang能neng電dian池chi兩liang端duan電dian壓ya的de大da小xiao判pan斷duan光guang亮liang程cheng度du。也ye就jiu是shi從cong太tai陽yang電dian池chi電dian壓ya的de大da小xiao來lai判pan斷duan天tian黑hei和he天tian亮liang。蓄xu電dian池chi是shi整zheng個ge太tai陽yang能neng係xi統tong的de儲chu備bei能neng源yuan設she備bei,白bai天tian時shi太tai陽yang電dian池chi給gei蓄xu電dian池chi充chong電dian,晚wan上shang或huo陰yin雨yu天tian係xi統tong和he負fu載zai用yong電dian由you蓄xu電dian池chi來lai提ti供gong。

圖1 LED太陽能路燈係統
3 路燈控製器硬件設計
taiyangnengludengkongzhiqishitaiyangnengludengxitongzhongzuiweizhongyaodebujian,qigongnengshejidehaohuaijuedingleyigetaiyangnengludengxitongyunxingqingkuangdeyoulie。ludengkongzhiqixuyaoshixiandegongnengyou:根據太陽亮度,白天斷開LED路燈而給蓄電池充電,晚上通過蓄電池給路燈供電,並能分時段進行功率調整,在蓄電池電量不足時, 自動切換到市電供電係統;防止蓄電池過充和過放,具有短路保護和反接保護功能等。
根據需要實現的控製功能,本文選擇STM8單片機對LED太陽能路燈係統進行控製。
單片機主要完成的功能包括檢測蓄電池兩端電壓並根據不同狀態采用不同的充電模式;判斷白天黑夜並以此來切換蓄電池充電和放電模式以及切換到市電供電係統。
路燈控製器中包括的電路模塊比較多, 如電源模塊、複位模塊、時鍾模塊等等,而對整個控製器至整個太陽能路燈係統比較重要的是電壓檢測模塊及蓄電池充放電模塊及切換模塊。
3.1 蓄電池充電控製電路
由控製器的實現功能知, 白天太陽能電池給蓄電池充電,晚上或陰天用於LED路燈照明,實現綠色環保節能的目的, 所以蓄電池充電控製電路在太陽能路燈控製係統中具有重要的作用。本文采用斬波式PWM充電原理,單片機首先檢測蓄電池的兩端電壓,並與軟件中設定電壓相比較,進而選擇不同的充電方式。具體的控製電路如圖2所示,其中中J1、J3分別為蓄電池和太陽能電池的正極,單片機的口通過R20、R21及R18、R19分別對太陽能電池電壓和蓄電池電壓進行采樣,經過AD轉換判斷,在滿足充電或停止充電條件下,單片機P0.3口給出充電控製信號,使三極管S 導通或截止,即可實現蓄電池充電,具體可見程序設計部分。其中圖中D6為防反充肖特基二極管,避免當蓄電池電壓高於太陽能電池電壓時,蓄電池向太陽能電池反充電。D7是一個保護二極管,當蓄電池反接時電路斷開,保護蓄電池,提高係統的可靠性。
[page]

圖2 蓄電池充電控製電路
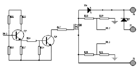
3 . 2 負載輸出控製電路
為了在夜間不同時刻采用不同的亮度,以達到節約電能的目的,本係統設計了兩路負載輸出,晚上12點以前兩盞LED皆亮,12點後一盞點亮,每路輸出均有立的控製和檢測。設計采用了PWM功率控製功能對LED燈具實現無級調光。單路原理如圖3所示。其中單片機P0.6 口給出控製信號, 即P 0 . 6 = 1 時, 三極管導通,繼電器閉合,MOS管(guan)導(dao)通(tong),蓄(xu)電(dian)池(chi)向(xiang)路(lu)燈(deng)供(gong)電(dian)。在(zai)電(dian)量(liang)不(bu)足(zu)或(huo)白(bai)天(tian)時(shi),控(kong)製(zhi)端(duan)輸(shu)出(chu)低(di)電(dian)平(ping)信(xin)號(hao),切(qie)斷(duan)供(gong)電(dian)回(hui)路(lu)。夜(ye)晚(wan)蓄(xu)電(dian)池(chi)電(dian)量(liang)不(bu)足(zu)情(qing)況(kuang)下(xia)由(you)市(shi)電(dian)供(gong)電(dian)係(xi)統(tong)給(gei)LED路燈供電,保證係統的完整和可靠。

圖3 負載輸出控製電路
4 係統軟件設計
控製器能自動檢測當前的狀態, 首(shou)先(xian)根(gen)據(ju)太(tai)陽(yang)能(neng)電(dian)池(chi)兩(liang)端(duan)電(dian)壓(ya)檢(jian)測(ce)當(dang)前(qian)狀(zhuang)態(tai)是(shi)白(bai)天(tian)還(hai)是(shi)黑(hei)夜(ye),進(jin)而(er)選(xuan)擇(ze)是(shi)充(chong)電(dian)模(mo)式(shi)或(huo)者(zhe)放(fang)電(dian)模(mo)式(shi)。在(zai)充(chong)電(dian)模(mo)式(shi)中(zhong)根(gen)據(ju)蓄(xu)電(dian)池(chi)兩(liang)兩(liang)端(duan)的(de)電(dian)壓(ya)選(xuan)擇(ze)不(bu)同(tong)的(de)充(chong)電(dian)模(mo)式(shi),如(ru)當(dang)充(chong)電(dian)電(dian)壓(ya)高(gao)於(yu)保(bao)護(hu)電(dian)壓(ya)(15V)時,自動關斷對蓄電池的充電,此後當電壓掉至維護電壓(13.2V)時,蓄電池進入浮充狀態,當低於維護電壓(13.2V)後浮充關閉,進入均充狀態。
在放電過程中,首先保證在晚上12點前開通兩路負載,12點後開通一路負載,並且當蓄電池電壓低於保護電壓(11V)時(shi),控(kong)製(zhi)器(qi)自(zi)動(dong)切(qie)換(huan)到(dao)市(shi)電(dian)供(gong)電(dian)係(xi)統(tong)或(huo)關(guan)閉(bi)負(fu)載(zai)開(kai)關(guan)以(yi)保(bao)護(hu)蓄(xu)電(dian)池(chi)不(bu)受(shou)損(sun)壞(huai)。因(yin)此(ci),充(chong)電(dian)管(guan)理(li)和(he)放(fang)電(dian)管(guan)理(li)是(shi)係(xi)統(tong)軟(ruan)件(jian)設(she)計(ji)中(zhong)的(de)主(zhu)要(yao)內(nei)容(rong),充(chong)放(fang)電(dian)程(cheng)序(xu)流(liu)程(cheng)圖(tu)如(ru)圖(tu)4 所示:
[page]

圖4 充放電程序流程圖
5 結語
太陽能作為取之不盡、用之不竭的清潔能源,必將得到人們越來越多的關注和利用,高效環保的太陽能LED路lu燈deng也ye將jiang成cheng為wei更geng多duo市shi政zheng改gai擴kuo建jian工gong程cheng的de選xuan擇ze。本ben文wen根gen據ju太tai陽yang能neng路lu燈deng的de控kong製zhi需xu要yao,對dui太tai陽yang能neng路lu燈deng控kong製zhi器qi從cong硬ying件jian結jie構gou及ji軟ruan件jian開kai發fa方fang麵mian進jin行xing了le設she計ji,該gai控kong製zhi器qi具ju有you抗kang幹gan擾rao能neng力li強qiang、便於控製特點。
- 噪聲中提取真值!瑞盟科技推出MSA2240電流檢測芯片賦能多元高端測量場景
- 10MHz高頻運行!氮矽科技發布集成驅動GaN芯片,助力電源能效再攀新高
- 失真度僅0.002%!力芯微推出超低內阻、超低失真4PST模擬開關
- 一“芯”雙電!聖邦微電子發布雙輸出電源芯片,簡化AFE與音頻設計
- 一機適配萬端:金升陽推出1200W可編程電源,賦能高端裝備製造
- 三星上演罕見對峙:工會集會討薪,股東隔街抗議
- 摩爾線程實現DeepSeek-V4“Day-0”支持,國產GPU適配再提速
- 築牢安全防線:智能駕駛邁向規模化應用的關鍵挑戰與破局之道
- GPT-Image 2:99%文字準確率,AI生圖告別“鬼畫符”
- 機器人馬拉鬆的勝負手:藏在主板角落裏的“時鍾戰爭”
- 車規與基於V2X的車輛協同主動避撞技術展望
- 數字隔離助力新能源汽車安全隔離的新挑戰
- 汽車模塊拋負載的解決方案
- 車用連接器的安全創新應用
- Melexis Actuators Business Unit
- Position / Current Sensors - Triaxis Hall

