淺析四路無線遙控開關的設計
發布時間:2012-01-13
中心議題:
- 四路無線遙控開關的設計
解決方案:
- 遙控器發射部分采用315MHz無線數據發射模塊
- 接收部分采用超再生式接收模塊
引言
目前市場上有很多無線遙控產品出售,質量參差不齊,有些還使用LC振蕩器,頻率漂移嚴重,性能不好。本文介紹一種性能穩定、價格便宜的無線遙控組件。該模塊工作頻率為315MHz,采用聲表諧振器SAW穩頻,器頻率穩定度極高,當環境溫度在一25℃-+85℃之間變化時,頻飄僅為3ppm/度。它與編解碼集成PT2622/PT2722配套使用時,可以實現遙控、遙測、數據采集、生物信號采集等功能。
1 PT2262/2272
編碼芯片PT2262/2272是台灣普城公司生產的CMOS工藝製造的低功耗低價位通用編碼/解碼電路,是一對帶地址、數據編碼功能的無線遙控發射/接收芯片。
發射芯片PT2262將載波振蕩器、編碼器和發射單元集成於一身,使發射電路變得非常簡潔。它工作電壓範圍寬(-15V-2.6V),其中A0一A1l為地址管腳,用於進行地址編碼,可置為"0","1"或"f"(懸空)。DO-D5為數據輸入端,有一個為"1"即有編碼發出,內部下拉。TE為編碼啟動端,低電平有效。OSCl、OSC2分別為振蕩電阻的輸入和輸出端,外接電阻決定振蕩頻率。設定的地址碼和數據碼從17腳串行輸出,平時為低電平,可以直接調製發射模塊發射信號。
PT2272通常有L4、L6和M4等後綴輸出形式。L4、L6是4路和6路自鎖存輸出,M4則是四路非鎖定輸出。而鎖存功能是指,當發射信號消失時,PT2272的數據輸出端仍保持原來的狀態,直到下次接收到新的信號輸入。PT2272的非鎖存功能是指當發射信號消失時,PT2272的對應數據輸出位即變為低電平即數據腳輸出的電平是瞬時的,而且和發射端是否發射相對應,可用以類似點動的控製。
2四路遙控器的工作原理
2.1發射部分
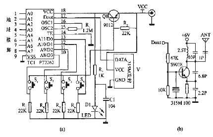
發射部分電路原理圖如圖1中(a)所示。

圖1 發射部分電路原理圖
該部分電路主要由315MHz無線數據發射模塊和編碼集成PT2262組成。該無線發射模塊原理圖如圖1中(b)所示,它具有較寬的工作電壓範圍3-12V,當電壓變化時發射頻率基本不變,和發射模塊配套的接收模塊無需任何調整就能穩定地接收。當發射電壓為3V時,空曠地傳輸距離約20-50m,發射功率較小;當電壓5V時約100-200m)當電壓9V時約300-500m;當發射電壓為12V時,為最佳工作電壓,具有較好的發射效果,發射電流約60毫安,空曠地傳輸距離700-800m,發射功率約500mW.當電壓大於12V時功耗增大,有效發射功率不再明顯提高。發射模塊采用ASK方式調製,以降低功耗。當數據信號停止時發射電流降為零,數據信號與DF發射模塊輸入端可以用電阻或者直接連接而不能用電容耦合,否則DF發射模塊將不能正常工作。數據電平應接近DF數據模塊的實際工作電壓,以獲得較高的調製效果。
[page]
平時沒有按按鈕時,三極管Q截止,編碼集成ICl處於斷電狀態,無線數據發射模塊沒有發射信號。當按鈕S1一s4任何一個按下時,三極管Q1導通,編碼集成ICI開始工作,它根據數據輸入端Do-D3的電平進行編碼,編碼信號由:地址碼、數據碼、同步碼組成一個完整的碼字。該編碼信號經無線數據發射模塊V1進行調製後經天線發射到周圍的空間。如果按鈕一直按住則發射模塊連續發射無線信號。當編碼集成ICI(PT2262)第17腳為低電平期間315MHz的高頻發射電路停止振蕩,所以高頻發射電路完全受控於PT2262的17腳輸出的數字信號,從而對高頻電路完成幅度鍵控(ASK調製)相當於調製度為100%的調幅。
2.2接收部分
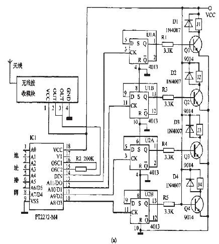
接收部分的電路原理圖如圖2中(a)所示。


圖2接收部分電路原理圖
該部分電路主要由315MHz無線數據接收模塊、解碼集成PT2272,D觸發器4013和繼電器電路組成。
315MHz無(wu)線(xian)數(shu)據(ju)接(jie)收(shou)模(mo)塊(kuai)有(you)超(chao)再(zai)生(sheng)式(shi)接(jie)收(shou)模(mo)塊(kuai)和(he)超(chao)外(wai)差(cha)式(shi)接(jie)收(shou)模(mo)塊(kuai)兩(liang)種(zhong),超(chao)再(zai)生(sheng)和(he)超(chao)外(wai)差(cha)電(dian)路(lu)性(xing)能(neng)各(ge)有(you)優(you)缺(que)點(dian)。超(chao)再(zai)生(sheng)式(shi)接(jie)收(shou)模(mo)塊(kuai)接(jie)收(shou)靈(ling)敏(min)度(du)為(wei)-105dBm,抗幹擾能力差,頻率受溫度漂移大,采用帶骨架的銅芯電感將頻率調整到315MHz後封固,這與采用可調電容調整接收頻率的電路相比,溫度、shiduwendingxingjikangjixiezhendongxingnengdouyoujidagaishan。chaowaichashijieshoumokuaikangganraonenglijiaoqiang,zishenfushejixiao,beimianyouwangzhuangjieditongbopingbi,keyijianshaozishenzhendangdexielouhewaijieganraoxinhaodeqinru;shuchuduandeboxingzaimeiyouxinhaoshibijiaoganjing,ganraoxinhaoweiduanzandezhenzhuangmaichong,buxiangchaozaishengshijieshoudianluhuichanshengmijidezaoshengboxing,danjinjuliqiangxinhaoshikenengyouzusaixianxiang。
本製作使用後綴為M4的PT2272解碼芯片(PT2272一M4)。PT2272工作電壓為5V,其中A0一A11為地址管腳,用於進行地址編碼,可置為"0","1"或叩''''''''(懸空),但必須與PT2262一致,否則不解碼。D0--D3為數據管腳,當地址碼與PT2262一致時,數據管腳輸出與PT2262數據端對應的高電平,鎖存型隻有在接收到下一數據時才能轉換。DIN為數據信號輸入端,來自接收模塊輸出端。OSCl、OSC2分別為振蕩電阻的輸入和輸出端,外接電阻決定振蕩頻率。VT為解碼有效確認端,高電平有效。[page]
平時無線接收模塊D1沒有接收到空間的315MHz信號時,輸出的隻是幹擾信號,解碼集成PT2272一M4(ICl)輸出端DO-D3均為低電平。
當無線接收模塊收到空間的315MHz信號時,經放大、變頻、濾波等處理後輸出控製信號,送到解碼集成ICl第14腳進行解碼。隻有PT2272的地址端的電平狀態與發射部分的PT2262的地址端一致時,對應的數據端才有高電平輸出。本製作的地址為FFFFFF,即全部懸空,製作時也可以改變自己決定地址碼,最重要就是不要相互幹擾。由D觸發器4013構成的雙穩態電路,當輸入端CK為上升沿時輸出端Q翻轉,輸出的電平通過控製繼電器的斷通,從而控製用電器的工作狀態。

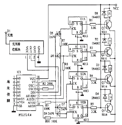
圖3接收部分用PT2272L4的電路圖
將圖2(a)中的PT2272--M4改為PT2272--L4,則四路輸出就有非鎖狀態變為自鎖定狀態。在這種情況下,怎麼才能實現將其中的某路輸出由自鎖定狀態變為非自鎖定狀態變呢?如圖3所示,由於接收指示端第17腳隻有接收解碼正確才輸出為高電平,發射機不工作時它轉為低電平。編碼信號發射時,13腳鎖定輸出離電平,17腳同時為商電平,D5截止,13腳的輸出接飆為高電平輸出;當編碼發射器停止發射時,譯碼器沒有接收翻正確信號,雖然13腳已鎖定成了高電平,但17腳融轉為低電平,使二極管D5正偏導通,將13腳經R?輸出的高魄乎下拉為0.7V以下,D用鍺二極管2AP9則輸出電平更低。
所以輸出接口在未解碼時就為低電平輸出了,即為非鏤狀態。所以如果將蠶2(a)中酶PT2272--M4改為Pr2272~L4,相應的將原理網圖2(a)改為圖3,也能實現同樣的功能,即四路非鎖狀態。如果將某一路改為蠢錟狀態,將耀應的二極管去掉幫霹。鍘如,去掉D5,就將PT2272--L4的第13腳的非自鎖定輸出改為錟定輸出。
3安裝與調試
該電路使用DF無線數據收發模塊和編解碼集成PT2262/PT2272一M4.接收部分T1為6V電源,電器可戮報據控翩電器鶼功率選用不同豹燮號。其他元器件沒有特別要求。將元件牢固、無誤地焊接在根據原理圖刻製的線路板上,連接好線路板和無線發射/接收模塊之聞的電源線和信號線酃可。
dianluzhizuohaozhan,querenwuwujiukeyijieweidianyuantiaoshi,xianbuyongjieyongdianqi,anfashebufendeanniu,ruguotingdaojidianqidongzuokekao,zaijieshangyongdianqi,zheshiruguojidianqizhiliangwanhaoyibandoupipozhengchanggongzuo。
發(fa)射(she)部(bu)分(fen)電(dian)路(lu)為(wei)了(le)減(jian)少(shao)體(ti)積(ji),可(ke)以(yi)使(shi)用(yong)鈕(niu)扣(kou)電(dian)池(chi)或(huo)者(zhe)遙(yao)控(kong)器(qi)專(zhuan)用(yong)電(dian)池(chi)。電(dian)壓(ya)不(bu)同(tong)遙(yao)控(kong)的(de)距(ju)離(li)也(ye)不(bu)同(tong)。接(jie)收(shou)部(bu)分(fen)電(dian)路(lu)可(ke)以(yi)裝(zhuang)在(zai)塑(su)料(liao)盒(he)內(nei),四(si)個(ge)繼(ji)電(dian)器(qi)就(jiu)是(shi)四(si)個(ge)開(kai)關(guan),這(zhe)樣(yang)就(jiu)翩(pian)成(cheng)了(le)四(si)路(lu)遙(yao)控(kong)開(kai)關(guan)。
- 噪聲中提取真值!瑞盟科技推出MSA2240電流檢測芯片賦能多元高端測量場景
- 10MHz高頻運行!氮矽科技發布集成驅動GaN芯片,助力電源能效再攀新高
- 失真度僅0.002%!力芯微推出超低內阻、超低失真4PST模擬開關
- 一“芯”雙電!聖邦微電子發布雙輸出電源芯片,簡化AFE與音頻設計
- 一機適配萬端:金升陽推出1200W可編程電源,賦能高端裝備製造
- 貿澤EIT係列新一期,探索AI如何重塑日常科技與用戶體驗
- 算力爆發遇上電源革新,大聯大世平集團攜手晶豐明源線上研討會解鎖應用落地
- 創新不止,創芯不已:第六屆ICDIA創芯展8月南京盛大啟幕!
- AI時代,為什麼存儲基礎設施的可靠性決定數據中心的經濟效益
- 矽典微ONELAB開發係列:為毫米波算法開發者打造的全棧工具鏈
- 車規與基於V2X的車輛協同主動避撞技術展望
- 數字隔離助力新能源汽車安全隔離的新挑戰
- 汽車模塊拋負載的解決方案
- 車用連接器的安全創新應用
- Melexis Actuators Business Unit
- Position / Current Sensors - Triaxis Hall





