半導體的熱管理
發布時間:2017-10-10 責任編輯:wenwei
【導讀】功率半導體的熱管理對於元件運行的可靠性和使用壽命至關重要。本設計實例介紹的愛普科斯(EPCOS)負溫度係數(NTC)和正溫度係數(PTC)熱敏電阻係列,可以幫助客戶可靠地監測半導體元件的溫度。
功率半導體在電子世界承擔著重任,其熱管理對於元件運行的可靠性和使用壽命至關重要。為此,TDK集團推出一係列愛普科斯(EPCOS)負溫度係數(NTC)和正溫度係數(PTC)熱敏電阻,幫助客戶可靠地監測半導體元件的溫度。
gonglvbandaotihuichanshengresunshi,sunhaogonglvfanweixiazhijiwashangzhiqianwabudeng。weiduigonglvbandaotijinxingreguanli,zaishejishihuijianggonglvbandaotizujiananzhuangzaiyigekuaisanrepianshang,yibianyugengjiagaoxiaodijinxingsanre。sanrepiandaodiannenglidedanweiweiK/W。gaishuzhiyuexiao,biaoshirehaosanyueda。ruoyizhimouyibandaotichuxianzuidarehaosanhezuigaodeyuqihuanjingwendu,zaikaolvxiangguandejiechurezu,zekepanduansuoxudesanrepianleixing。
若(ruo)單(dan)獨(du)通(tong)過(guo)對(dui)流(liu)產(chan)生(sheng)被(bei)動(dong)式(shi)熱(re)耗(hao)散(san),則(ze)在(zai)較(jiao)短(duan)時(shi)間(jian)內(nei)就(jiu)會(hui)達(da)到(dao)溫(wen)度(du)限(xian)值(zhi)。如(ru)果(guo)芯(xin)片(pian)麵(mian)積(ji)較(jiao)小(xiao)而(er)功(gong)耗(hao)較(jiao)大(da),則(ze)不(bu)可(ke)能(neng)通(tong)過(guo)此(ci)種(zhong)方(fang)法(fa)確(que)保(bao)能(neng)夠(gou)進(jin)行(xing)充(chong)分(fen)的(de)冷(leng)卻(que)。此(ci)外(wai),散(san)熱(re)片(pian)尺(chi)寸(cun)將(jiang)導(dao)致(zhi)裝(zhuang)置(zhi)難(nan)以(yi)獲(huo)得(de)緊(jin)湊(cou)型(xing)結(jie)構(gou)。唯(wei)一(yi)的(de)補(bu)救(jiu)方(fang)法(fa)是(shi)采(cai)用(yong)風(feng)冷(leng)式(shi)風(feng)扇(shan)或(huo)者(zhe)水(shui)冷(leng)式(shi)熱(re)交(jiao)換(huan)係(xi)統(tong),且(qie)運(yun)行(xing)時(shi)無(wu)須(xu)額(e)外(wai)調(tiao)節(jie)。
在(zai)大(da)多(duo)數(shu)應(ying)用(yong)中(zhong),包(bao)括(kuo)計(ji)算(suan)機(ji)和(he)筆(bi)記(ji)本(ben)中(zhong)使(shi)用(yong)的(de)電(dian)源(yuan)單(dan)元(yuan)和(he)變(bian)流(liu)器(qi)等(deng),功(gong)耗(hao)均(jun)與(yu)負(fu)荷(he)掛(gua)鉤(gou)。為(wei)改(gai)善(shan)能(neng)源(yuan)平(ping)衡(heng),防(fang)止(zhi)產(chan)生(sheng)不(bu)必(bi)要(yao)的(de)噪(zao)音(yin),我(wo)們(men)建(jian)議(yi)在(zai)大(da)多(duo)數(shu)應(ying)用(yong)中(zhong),僅(jin)需(xu)在(zai)達(da)到(dao)某(mou)一(yi)特(te)定(ding)的(de)溫(wen)度(du)限(xian)值(zhi)後(hou)才(cai)進(jin)行(xing)主(zhu)動(dong)式(shi)熱(re)耗(hao)散(san)。愛(ai)普(pu)科(ke)斯(si)(EPCOS)熱敏電阻擁有眾多型號,適於在各類應用中檢測溫度限值。在熱敏電阻基礎技術方麵,正溫度係數(PTC)和負溫度係數(NTC)熱敏電阻之間存在顯著差異,二者的電阻阻溫曲線具有本質差異(見圖1)。

圖1:正溫度係數(PTC)和負溫度係數(NTC)熱敏電阻的電阻特性。
在超出某一特定溫度時,正溫度係數(PTC)熱敏電阻(上圖)的電阻出現急劇升高,故而適合用作溫度限值傳感器,而負溫度係數(NTC)熱敏電阻的電阻則呈線性關係,故而適用於溫度測量。
正溫度係數(PTC)傳感器提供可靠的溫度監控
正溫度係數(PTC)熱敏電阻具有陡峭的曲線,適用於監測溫度限值,並在達到某一設定溫度後啟動風扇。正溫度係數(PTC)溫度特性還具有另一個優勢,即正溫度係數(PTC)熱敏電阻能夠進行串聯,在作為溫度傳感器使用的過程中,能夠輕而易舉地監測多個熱區,隻要某一串聯的正溫度係數(PTC)傳(chuan)感(gan)器(qi)超(chao)過(guo)特(te)定(ding)的(de)溫(wen)度(du)限(xian)值(zhi),電(dian)路(lu)將(jiang)進(jin)入(ru)到(dao)高(gao)阻(zu)狀(zhuang)態(tai)。這(zhe)一(yi)原(yuan)理(li)同(tong)樣(yang)適(shi)用(yong)於(yu)筆(bi)記(ji)本(ben),為(wei)便(bian)於(yu)監(jian)測(ce)主(zhu)處(chu)理(li)器(qi),圖(tu)形(xing)處(chu)理(li)器(qi)和(he)其(qi)它(ta)發(fa)熱(re)元(yuan)件(jian)均(jun)應(ying)采(cai)用(yong)貼(tie)片(pian)的(de)PTC。
正溫度係數(PTC)傳感器還能夠進一步運用於三相電機繞組的熱監測。為此,TDK集團推出一係列特殊型號,這些特殊型號能夠按照相應的要求進行組裝,並能輕易地與繞組進行集成。圖2表示供限溫監測使用的正溫度係數(PTC)傳感器。

圖2:愛普科斯(EPCOS)正溫度係數(PTC)傳感器。圖中分別為:安裝在印刷電路板上的SMT正溫度係數(PTC)傳感器、與電機繞組進行集成的正溫度係數(PTC)傳感器、安裝在散熱片上帶接線端子的正溫度係數(PTC)傳感器。
切換原理:記錄溫度限值
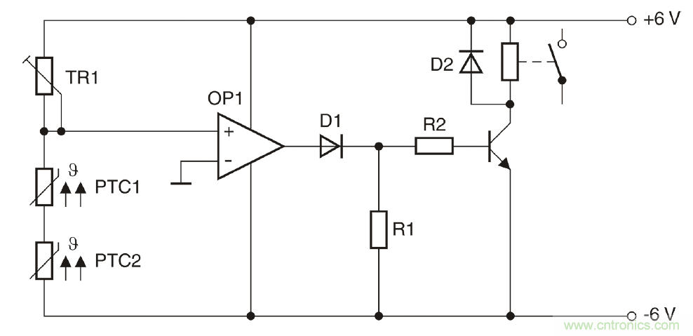
圖3所示為由兩個串聯正溫度係數(PTC)傳感器組成的一個簡單電路。TR1與兩個正溫度係數(PTC)傳感器組成一個分壓器,該分壓器能夠提供運算放大器的非反相輸入,運算放大器則充當比較器的角色。在設置TR1時,最大值應約等於常溫電阻的兩倍。TR1hainenggouxiangyingdijinxingweitiao。zailengtaixia,feifanxiangshuruduanjiangchuxiandianwei,zheyidianweixiangbifanxiangshuruduandianweijuyoujiaogaodefudianwei。zheyiweizhebijiaoqishuchuduanchuxianfudianya。ruomouyigehuolianggezhengwenduxishu(PTC)傳感器達到相應的溫度限值,則分壓器的電位將出現變化,比較器將進行切換,並發送一個正輸出信號,進而切斷晶體管。
圖3為用於監測兩個熱區的電路:例如,當超過溫度限值後,一台風扇將自動開啟。

圖3:采用正溫度係數(PTC)傳感器監測溫度的電路。
圖3為用於監測兩個熱區的電路: 例如,當超過溫度限值後,一台風扇將自動開啟。
一個傳感器探測兩個溫度
除正溫度係數(PTC)熱敏電阻外,負溫度係數(NTC)熱敏電阻也能夠用於溫度監測。需要線性特征的應用中,主要采用負溫度係數(NTC)熱敏電阻。
下述實例將展示負溫度係數(NTC)熱敏電阻如何可靠地進行溫度監測,在該實例中,負溫度係數(NTC)熱敏電阻用於監測高性能音頻結束階段時的兩個溫度。為保證盡可能小的外殼尺寸,8個采用TO-3封裝的輸出晶體管連同發射極電阻均共同安裝在一個聯合冷卻風扇裝置上。4個獨立的散熱片則采用點對稱的方式進行布置。在每一個散熱片上均安裝兩根功率晶體管(圖4)。
在本設計中,四個散熱片均必須進行熱檢測。

圖4:含風扇/冷卻裝置。
輸出晶體管的熱監測問題需特別關注,因為此類輸出晶體管安裝在4個散熱片之上,且4gesanrepianjunxianghujueyuangere,quebaomeigesanrepianjundandujinxingjiance。zheyangzuodeyuanyinzaiyu,jishijingtiguandechicunzugouda,gongchayehuizaochengfuhefenbubujunyundeqingkuang。zaixiashulianggejieduandoubixujinxingrejiance:當一個或多個散熱片到達85℃時,風扇必須自動開啟,而當溫度達到100℃時,必須進行甩負荷。
通過一個溫度傳感器就能同時實現這一雙重功能。愛普科斯(EPCOS)K45或M703係列的負溫度係數(NTC)傳感器應運而生。
如圖5所示, 得益於接線片( 左圖) 或螺栓( 右圖) , 此類愛普科斯(EPCOS)負溫度係數(NTC)傳感器能 夠為散熱片提供一個較好的熱觸點。

圖5:愛普科斯(EPCOS)負溫度係數(NTC)傳感器。
如圖5所示,得益於接線片(左圖)或螺栓(右圖) ,此類愛普科斯(EPCOS)負溫度係數(NTC)傳感器能夠為散熱片提供一個較好的熱觸點。
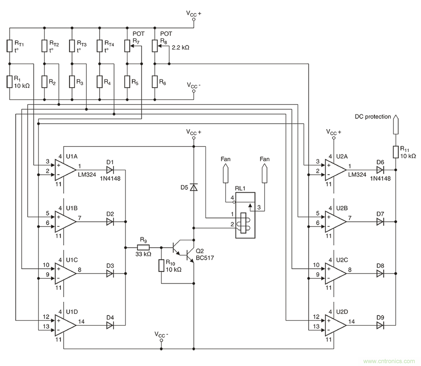
4個散熱器(B57045K0103K000)均選用R為10kΩ的愛普科斯(EPCOS)K45係列熱敏電阻。根據數據表格的規定,在85℃時,R/R比值為0.089928,這將產生一個900Ω左右的電阻。而在100℃時,所產生的電阻約為500Ω。為進行雙重溫度檢測,需采用一個帶兩個比較器的電路。實際完成的完整電路請參見圖6。

圖6:音頻結束階段的雙重溫度保護。
2個開關閾值的參考值將通過2個微調器,即R7和R8(分別為2.2kΩ)進行設置。如上所述,兩個微調器將分別產生900Ω或550Ω的電阻。至於8個所需的比較器(U1A-U1D以及U2A-U2D),則采用經濟型LM324放大器。
在滿負荷跳線模式下進行的一個持續數小時的測試表明,風扇能夠在85℃時(shi)可(ke)靠(kao)地(di)進(jin)行(xing)開(kai)啟(qi)。由(you)於(yu)係(xi)統(tong)具(ju)有(you)相(xiang)對(dui)較(jiao)低(di)的(de)熱(re)量(liang)期(qi)限(xian),因(yin)此(ci)無(wu)需(xu)采(cai)用(yong)常(chang)用(yong)的(de)滯(zhi)回(hui)比(bi)較(jiao)器(qi)電(dian)路(lu)。為(wei)測(ce)試(shi)高(gao)溫(wen)環(huan)境(jing)下(xia)的(de)絕(jue)緣(yuan)情(qing)況(kuang),在(zai)風(feng)扇(shan)斷(duan)開(kai)後(hou)立(li)即(ji)對(dui)結(jie)束(shu)階(jie)段(duan)展(zhan)開(kai)檢(jian)測(ce),檢(jian)測(ce)到(dao)的(de)安(an)全(quan)斷(duan)開(kai)溫(wen)度(du)為(wei)103℃。通過對R8進行微調,能夠將這一數值精確地調整為100℃。
由於愛普科斯(EPCOS)負溫度係數(NTC)和正溫度係數(PTC)傳感器具有各種型號,同時兼具不同的特性、設計和固定方式選項,因此能夠在幾乎所有可能的應用中可靠地完成熱管理工作。
本文轉載自電子技術設計。
推薦閱讀:
特別推薦
- 噪聲中提取真值!瑞盟科技推出MSA2240電流檢測芯片賦能多元高端測量場景
- 10MHz高頻運行!氮矽科技發布集成驅動GaN芯片,助力電源能效再攀新高
- 失真度僅0.002%!力芯微推出超低內阻、超低失真4PST模擬開關
- 一“芯”雙電!聖邦微電子發布雙輸出電源芯片,簡化AFE與音頻設計
- 一機適配萬端:金升陽推出1200W可編程電源,賦能高端裝備製造
技術文章更多>>
- 突破工藝邊界,奎芯科技LPDDR5X IP矽驗證通過,速率達9600Mbps
- 通過直接、準確、自動測量超低範圍的氯殘留來推動反滲透膜保護
- 從技術研發到規模量產:恩智浦第三代成像雷達平台,賦能下一代自動駕駛!
- 從機械執行到智能互動:移遠Q-Robotbox助力具身智能加速落地
- 品英Pickering將亮相2026航空電子國際論壇,展示航電與電池測試前沿方案
技術白皮書下載更多>>
- 車規與基於V2X的車輛協同主動避撞技術展望
- 數字隔離助力新能源汽車安全隔離的新挑戰
- 汽車模塊拋負載的解決方案
- 車用連接器的安全創新應用
- Melexis Actuators Business Unit
- Position / Current Sensors - Triaxis Hall
熱門搜索
按鈕開關
白色家電
保護器件
保險絲管
北鬥定位
北高智
貝能科技
背板連接器
背光器件
編碼器型號
便攜產品
便攜醫療
變容二極管
變壓器
檳城電子
並網
撥動開關
玻璃釉電容
剝線機
薄膜電容
薄膜電阻
薄膜開關
捕魚器
步進電機
測力傳感器
測試測量
測試設備
拆解
場效應管
超霸科技


